GM Service Manual Online
For 1990-2009 cars only

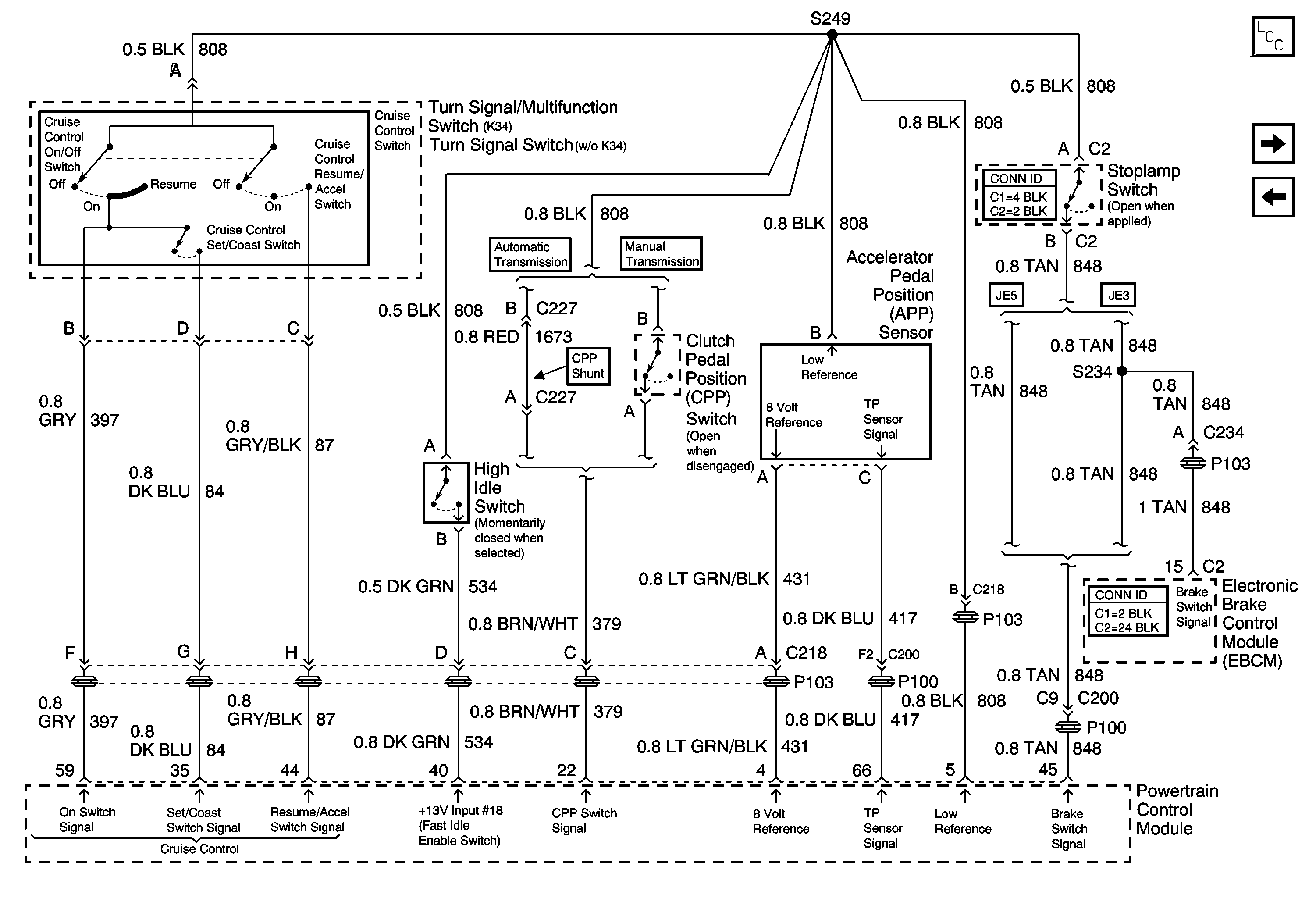
Engine Controls Schematics - Accelerator Pedal Position (APP) Sensor, Clutch Pedal Position (CPP), Turn Signal/Multifunction, High Idle and Stoplamp Switches, EBCM and PCM

Accelerator Pedal Position (APP) Sensor, Clutch Pedal Position (CPP), Turn Signal/Multifunction , High Idle and Stop Lamp Switches, EBCM and PCM


Object Number: 725702  Size: FS
Master Electrical Component List
Automatic Transmission Modulator, Relay and Shift Lever, Ignition 1Relay and PCM
MFAM, PCM, Stoplamp Switch, and C212 (Upfitter Connector) 2 of 2