GM Service Manual Online
For 1990-2009 cars only
Makes
🢒
Chevrolet
🢒
2002
🢒
Chevrolet C-Series Medium Duty Truck B7
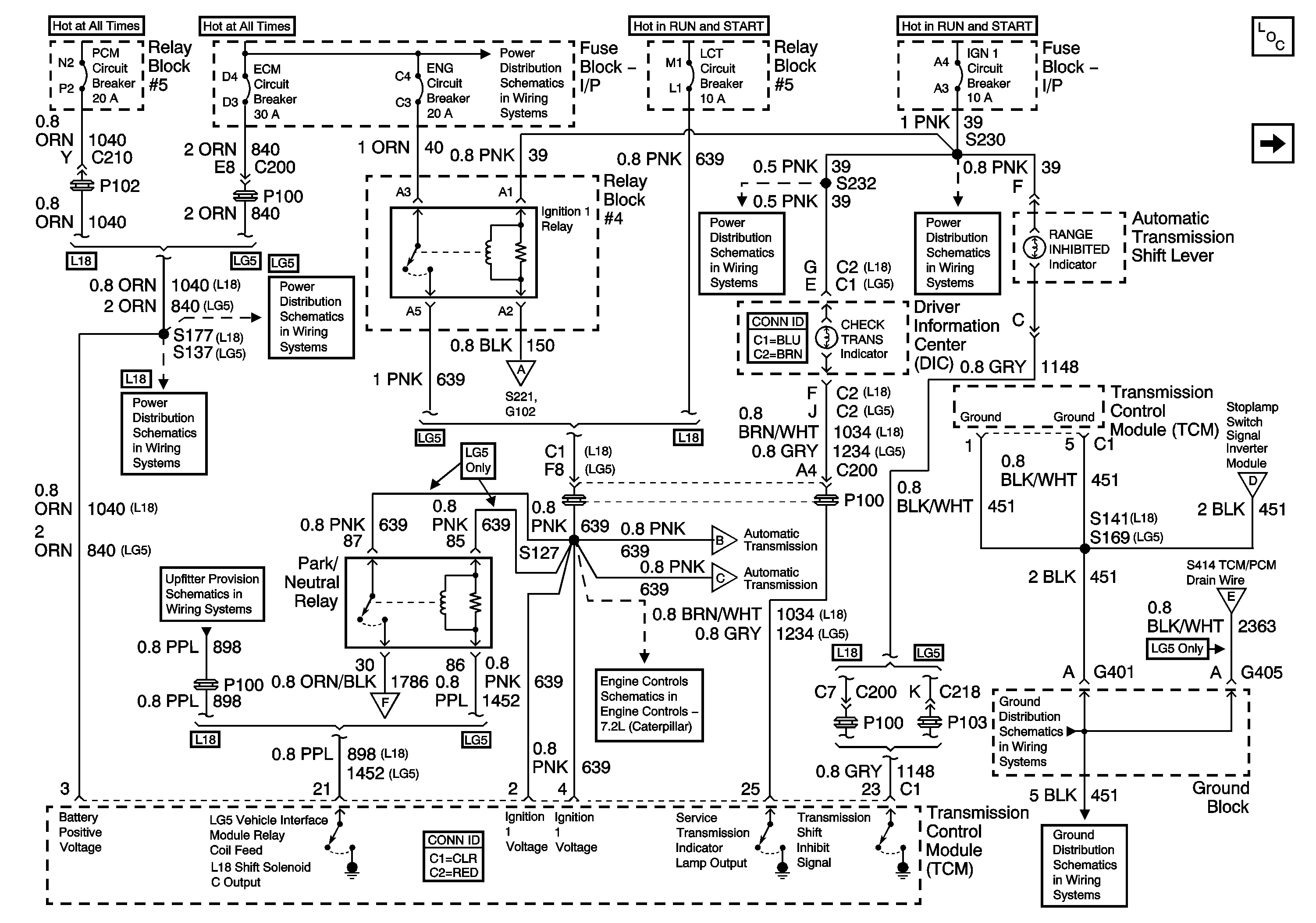
🢒 Automatic Transmission Controls Schematics - Power and Ground, MIL (MX4/MTW)
Automatic Transmission Controls Schematics - Power and Ground, MIL (MX4/MTW)
Power and Ground, MIL (MX4/MTW)
Master Electrical Component List
Ground Distribution Schematics - G100, G101, G103, G107, G117, G119, G120, G121, G124, G400, G401, G405, G412, G413, G414, S170
Automatic Transmission Controls Schematics - Data Link Connector (DCL), Powertrain Control Module (PCM), Vehicle Speed Signal
Automatic Transmission Controls Schematics - Multifunction Alarm Module, Park/Neutral Position (PNP) Switch, Stoplamp Switch (MX4/MTW)
Automatic Transmission Controls Schematics - Data Link Connector (DCL), Powertrain Control Module (PCM), Vehicle Speed Signal
Power Distribution Schematics - IGN 1 Circuit Breaker, S225, S226, S230
Power Distribution Schematics - IGN 1 Circuit Breaker, S232, S243
Automatic Transmission Controls Schematics - Internal Pressure Switch and Solenoids (MX4/MTW)
Engine Controls Schematics - Air (IA) Heater, Intake Heater Indicator, Connector C127 and Ignition 1 Relay
Automatic Transmission Controls Schematics - K40 LG5/MX4
Power Distribution Schematics - ECM, ENG and Fuel Circuit Breakers
Power Distribution Schematics - ECM, ENG and Fuel Circuit Breakers
Power Distribution Schematics - ODD INJ and PCM Circuit Breakers L18
Upfitter Provision Schematics - C212 Upfitter Connector Terminals B, N, P, T and X, Junction Block - Upfitter I/P
Automatic Transmission Controls Schematics - Data Link Connector (DCL), Powertrain Control Module (PCM), Vehicle Speed Signal