GM Service Manual Online
For 1990-2009 cars only
Makes
🢒
Chevrolet
🢒
2000
🢒
Chevrolet C-Series Medium Duty Truck C6/C7/C8
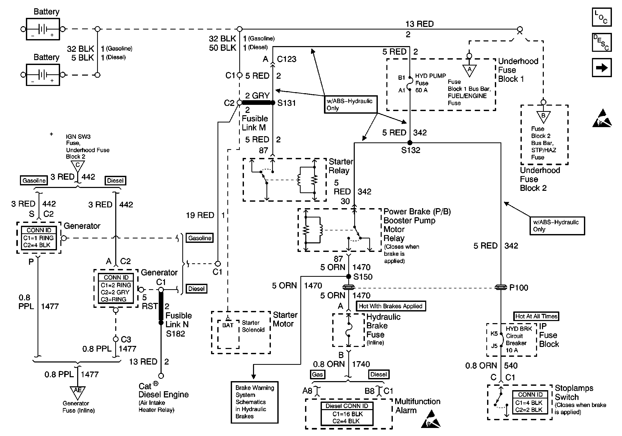
🢒 Battery, HYD PUMP Fuse, HYD BRK Circuit Breaker, Hydraulic Brake Fuse
Battery, HYD PUMP Fuse, HYD BRK Circuit Breaker, Hydraulic Brake Fuse
Battery, HYD PUMP Fuse, HYD BRK Circuit Breaker, Hydraulic Brake Fuse
Power and Grounding Components Power Distribution
Power and Grounding Circuit Description
FUEL/ENGINE, BLOWER HORN Fuses
Handling ESD Sensitive Parts Notice
STP/HAZ TURN, IGN SW 3 Fuses
Generator Fuse, RDO, WASH/WIPE Circuit Breakers
FUEL/ENGINE, BLOWER HORN Fuses
STP/HAZ TURN, IGN SW 3 Fuses
Engine Electrical Connector End Views
Engine Electrical Connector End Views
Lighting Systems Connector End Views
Brake Warning System - Hydraulic Brake
Hydraulic Brake Connector End Views