GM Service Manual Online
For 1990-2009 cars only

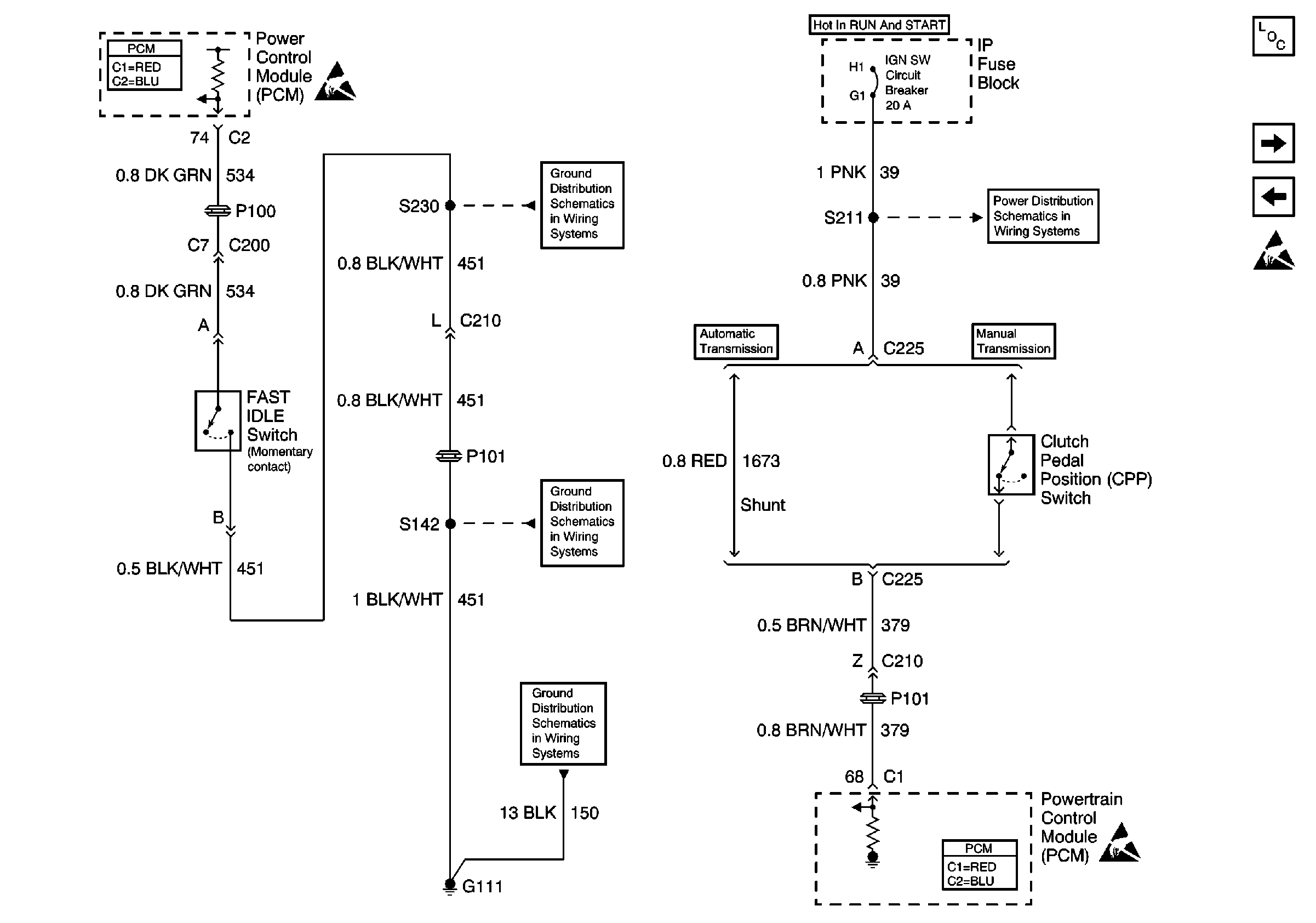
Refer to Engine Controls Schematics

CPP and Fast Idle Switches


Object Number: 608859  Size: FS
Engine Controls Components
Stoplamps Switch Interface Module
APP Sensor and TAC Module
Handling ESD Sensitive Parts Notice
Powertrain Control Module Connector End Views
Handling ESD Sensitive Parts Notice
G111 (Gasoline), G101 (Diesel)
IGN SW Circuit Breaker (1 of 4)
S142 (Gasoline), S115 (Diesel), S230
G111 (Gasoline), G101 (Diesel)
Powertrain Control Module Connector End Views
Handling ESD Sensitive Parts Notice
.

Circuit Description

The clutch switch is a normally closed switch (clutch pedal released). The powertrain control module (PCM) detects an ignition voltage on the clutch switch circuit when the clutch switch is closed. The PCM detects 0 volts on the clutch switch circuit when the clutch switch is open (clutch pedal depressed).

This DTC determines if the transmission clutch switch has failed by looking for a clutch switch transition during a predetermined drive cycle.

Conditions for Running the DTC

No VSS DTCs

Conditions for Setting the DTC

    • The vehicle speed goes from 0 mph to more than 24 mph and back to 0 mph for 2 seconds without the PCM detecting a clutch transition.
    • This must occur 4 times before the diagnostic reports a fault.

Action Taken When the DTC Sets

    • The PCM stores the DTC information into memory when the diagnostic runs and fails.
    • The malfunction indicator lamp (MIL) will not illuminate.
    • The PCM records the operating conditions at the time the diagnostic fails. The PCM stores this information in the Failure Records.

Conditions for Clearing the MIL/DTC

    • A last test failed (current DTC) clears when the diagnostic runs and does not fail.
    • 40 consecutive warm-up cycles
        A History DTC clears after 40 consecutive warm-up cycles, if this or any other emission related diagnostic does not report any failures.
    • Using a scan tool

Diagnostic Aids

       Important: Remove any debris from the PCM/TAC module connector surfaces before servicing the PCM/TAC module. Inspect the PCM/TAC module connector gaskets when diagnosing/replacing the modules. Ensure that the gaskets are installed correctly. The gaskets prevent water intrusion into the PCM/TAC modules.

    • Inspect the PCM/TAC module connector gaskets. Refer to Powertrain Control Module Controlled Tachometer Diagnosis .
    • Inspect for the causes of intermittents. The following conditions may cause an intermittent:
       - Poor connections
       - Inadequate terminal tension
       - Corrosion
       - Misrouted or damaged harness
       - Rubbed through wire insulation
       - Broken wire inside the insulation
    • Inspect for adequate terminal tension. Refer to Wiring Repairs in Wiring Systems.
    • Using Freeze Frame and Failure Records data may aid in locating an intermittent condition. If you cannot duplicate the DTC, the information included in the Freeze Frame and Failure Records data can aid in determining how many miles since the DTC set. The Fail Counter and Pass Counter can also aid determining how many ignition cycles the diagnostic reported a pass and a fail. Operate the vehicle within the same Freeze Frame conditions (RPM, load, vehicle speed, temperature etc.) that you observed. This will isolate when the DTC failed. For an intermittent, refer to Lack of Power, Sluggishness, or Sponginess .
    • Inspect for further causes of intermittents. Refer to Symptoms .

Test Description

The number below refers to the step number on the diagnostic table.

  1. This step determines if the fault is present.

Step

Action

Values

Yes

No

1

Did you perform the Powertrain On-Board Diagnostic (OBD) System Check?

--

Go to Step 2

Go to Powertrain On Board Diagnostic (OBD) System Check

2

  1. Install a scan tool.
  2. Turn ON the ignition, with the engine OFF.
  3. Monitor the clutch switch parameter using the scan tool.
  4. Depress and release the clutch pedal several times.

Does the scan tool display change states when the clutch is depressed and released?

--

Go to Diagnostic Aids

Go to Step 3

3

  1. Turn OFF the ignition.
  2. Disconnect the clutch switch connector.
  3. Jumper the clutch switch ignition feed to the clutch switch signal circuit using a fused jumper wire.
  4. Turn ON the ignition, with the engine OFF.

Does the scan tool display the clutch switch Released?

--

Go to Step 4

Go to Step 5

4

Remove the jumper.

Does the scan tool display the Clutch Switch Depressed?

--

Go to Step 7

Go to Step 6

5

Probe the clutch switch ignition feed circuit with a test lamp connected to a ground.

Is the test lamp illuminated?

--

Go to Step 8

Go to Step 9

6

Inspect for a short to B+ on the clutch switch signal circuit. Refer to Wiring Repairs in Wiring Systems.

Did you find and repair the condition?

--

Go to Step 13

Go to Step 12

7

Inspect for poor terminal contact for the clutch switch signal circuit at the clutch switch connector. Refer to Wiring Repairs in Wiring Systems.

Did you find and repair the condition?

--

Go to Step 13

Go to Step 10

8

Inspect for an open in the clutch switch signal circuit. Refer to Wiring Repairs in Wiring Systems.

Did you find and repair the condition?

--

Go to Step 13

Go to Step 11

9

Repair the open in the clutch switch ignition feed circuit. Refer to Wiring Repairs in Wiring Systems.

Is the action complete?

--

Go to Step 13

--

10

Replace the clutch switch.

Is the action complete?

--

Go to Step 13

--

11

Inspect the clutch switch circuit for a poor connection at the PCM and replace the terminal if necessary. Refer to Wiring Repairs in Wiring Systems.

Did you find and repair the condition?

--

Go to Step 13

Go to Step 12

12

Important: Program the replacement PCM.

Replace the PCM. Refer to Powertrain Control Module Replacement .

Is the action complete?

--

Go to Step 13

--

13

  1. Select the Diagnostic Trouble Codes (DTC) option and the Clear DTC Information option using the scan tool.
  2. Idle the engine at the normal operating temperature.
  3. Select the Specific DTC option under the Diagnostic Trouble Code (DTC) option using a scan tool.
  4. Operate vehicle within the Conditions for Running this DTC as specified in the supporting text, if applicable.

Does the scan tool indicate that this test ran and passed?

--

Go to Step 14

Go to Step 2

14

Select the Capture Info option and the Review Info option using the scan tool.

Are any DTCs displayed that you have not diagnosed?

--

Go to Applicable DTC Table

System OK