GM Service Manual Online
For 1990-2009 cars only
Makes
🢒
Chevrolet
🢒
2000
🢒
Chevrolet C-Series Medium Duty Truck C6/C7/C8
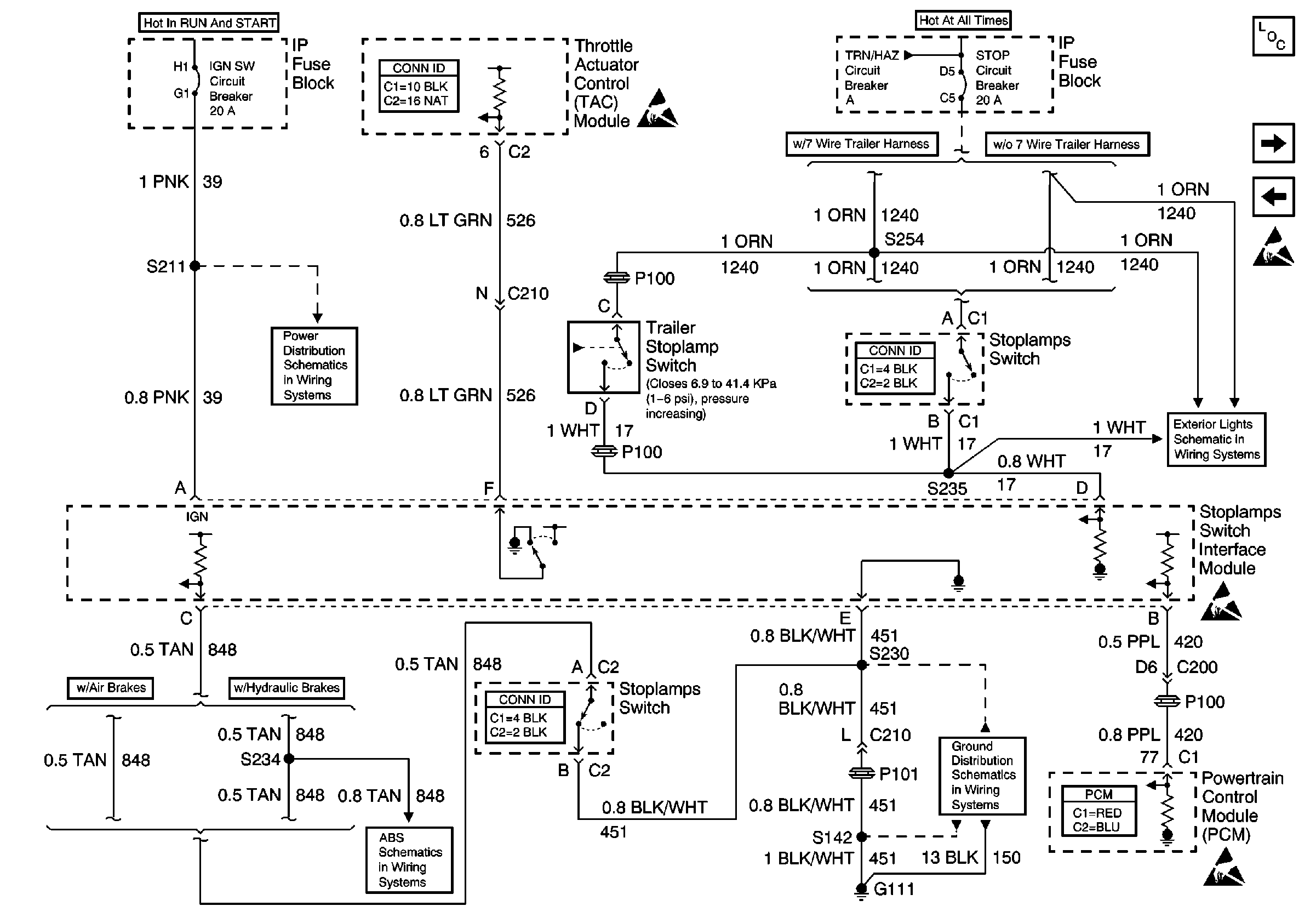
🢒 Stoplamps Switch Interface Module
Stoplamps Switch Interface Module
Stoplamps Switch Interface Module
Engine Controls Components
Starter Enable
CPP and Fast Idle Switches
Handling ESD Sensitive Parts Notice
Engine Controls Connector End Views
Handling ESD Sensitive Parts Notice
IGN SW Circuit Breaker (1 of 4)
Engine Controls Connector End Views
Stoplamp Relays, Trailer Stop Relay (Gasoline)
Handling ESD Sensitive Parts Notice
Engine Controls Connector End Views
S142 (Gasoline), S115 (Diesel), S230
Powertrain Control Module Connector End Views
Hydraulic Antilock Brake Schematic 1 of 2
Handling ESD Sensitive Parts Notice