GM Service Manual Online
For 1990-2009 cars only

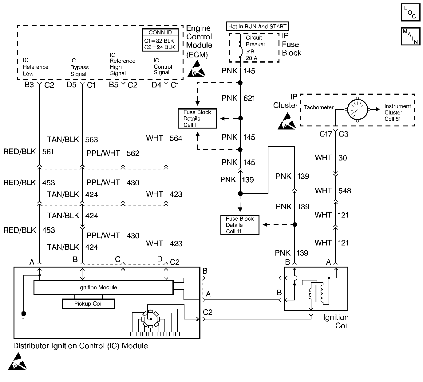
Object Number: 343577  Size: LF
Engine Controls Components
Cell 20: 6.0L Gasoline (VIN P) Ignition
Handling ESD Sensitive Parts Notice
Handling ESD Sensitive Parts Notice
Handling ESD Sensitive Parts Notice

Circuit Description

When the system runs on the Ignition Control (IC) module, no voltage on the IC bypass circuit, the ignition control module grounds the IC control circuit.

When the system reaches about 400 RPM, and the system applies the bypass voltage, the IC control will no longer be grounded in the ignition control module so the IC control voltage will vary.

Conditions for Setting the DTC

    • The system running on the IC module
    • No voltage on the bypass circuit
    • IC module grounding the IC control circuit
    • ECM detects voltage on the IC control circuit
        Or
    • IC bypass circuit is open or grounded, the ignition module will not switch to IC mode so the IC voltage will be low.
        Or
    • The IC control line is grounded, the ignition control module will switch to IC, but because the circuit is grounded there will be no IC signal. A DTC 42 will be set.

Action Taken When the DTC Sets

The Malfunction Indicator Lamp (MIL) will illuminate. The system will go Open Loop.

Conditions for Clearing the MIL/DTC

The conditions for the fault are no longer present and 50 ignition cycles have passed with no further faults or the ignition switch is turned OFF and the battery feed voltage is removed for 10 seconds.

Diagnostic Aids

The scan tool does not have any ability to help diagnose a DTC 42 problem.

Refer to Intermittent Conditions .

Test Description

The numbers below refer to the step numbers on the Diagnostic Table.

  1. A DTC 42 means the ECM has seen an open or short to ground in the IC control or bypass circuits. This test confirms DTC 42 and that the fault causing the DTC is present.

  2. This step checks for a normal IC ground path through the ignition control module. An IC control circuit shorted to ground will also read less than 500 ohms; however, this will be checked later.

  3. As the test light voltage touches IC bypass circuit, the ignition control module should switch causing the ohmmeter to over-range if the meter is in the 100-200 ohms position. Selecting the 10-20,000 ohms position will indicate above 5,000 ohms. The important thing is that the module switched.

  4. This step confirms that a DTC 42 is a faulty ECM and not an intermittent in IC reference and IC bypass circuit.

  5. If the module did not switch, this step checks for the following items:

  6. • IC control circuit shorted to ground
    • Bypass circuit open
    • Faulty ignition control module connection or module

DTC 42 Ignition Control (Circuit Error)

Step

Action

Value(s)

Yes

No

1

Did you perform the On-Board Diagnostic (OBD) System Check?

--

Go to Step 2

Go to Powertrain On Board Diagnostic (OBD) System Check

2

  1. Clear the DTCs.
  2. Start the engine and allow the engine to idle for one minute or until a DTC 42 sets.

Does a DTC 42 set?

--

Go to Step 3

Go to Diagnostic Aids

3

  1. Turn the ignition OFF.
  2. Disconnect the ECM Connectors.
  3. Turn the ignition ON.
  4. Measure the resistance at the IC Control circuit with a J 39200 DVM to a ground at the ECM harness connector.

Is the resistance less than the specified value?

1,000 ohms

Go to Step 6

Go to Step 4

4

  1. Check for an open in the IC Control circuit.
  2. If you find a problem, repair as necessary.

Did you find a problem?

--

Go to Step 17

Go to Step 5

5

  1. Check for a faulty IC Control circuit connection between the ECM and the Distributor Ignition (DI) Control Module.
  2. If you find a problem, repair as necessary.

Did you find a problem?

--

Go to Step 17

Go to Step 15

6

Probe the ECM connector at the IC Bypass circuit with a test light to B+.

Is the test light ON?

--

Go to Step 13

Go to Step 7

7

With the J 39200 still connected to the ECM harness IC Control circuit and a ground, again probe ECM harness IC Bypass circuit with a test lamp connected to B+. Observe the resistance as the test lamp contacts the IC Bypass circuit.

Does the resistance switch from less than to greater than the specified values?

1,000-2,000 ohms

Go to Step 8

Go to Step 9

8

  1. Reconnect the ECM.
  2. Start the engine and allow the engine to idle for one minute or until a DTC 42 sets.

Does the DTC 42 set?

--

Go to Step 16

Go to Diagnostic Aids

9

With J 39200 still connected to the IC Control circuit and ground, disconnect the distributor 4 way connector.

Does the resistance indicate an open circuit?

--

Go to Step 10

Go to Step 11

10

  1. Check for an open in the IC Bypass circuit.
  2. If you find a problem, repair as necessary.

Did you find a problem?

--

Go to Step 17

Go to Step 12

11

Repair the IC Control circuit shorted to a ground.

Is the action complete?

--

Go to Step 17

--

12

  1. Check for a faulty IC Bypass connections between the ECM and the Distributor Ignition (DI) Control Module.
  2. If you find a problem, repair as necessary.

Did you find a problem?

--

Go to Step 17

Go to Step 15

13

Disconnect the DI Control Module 4 way connector.

Does the test lamp stay ON?

--

Go to Step 14

Go to Step 15

14

Repair the short to a ground in the IC Bypass circuit.

Is the action complete?

--

Go to Step 17

--

15

Replace the Distributor Ignition (DI) Control Module.

Is the action complete?

--

Go to Step 17

--

16

Replace the ECM. Refer to Engine Control Module Replacement .

Is the action complete?

--

Go to Step 17

--

17

  1. Clear the DTCs. Refer to Clearing DTCs.
  2. Start the engine and allow the engine to idle at the normal operating temperature.
  3. Operate the vehicle within the conditions for setting this DTC as specified in the supporting text.

Did the DTC reset?

--

Go to Step 2

Go to Step 18

18

Are any DTCs stored Which you have not diagnosed?

--

Go to the Applicable DTC Table

System OK