GM Service Manual Online
For 1990-2009 cars only
Makes
🢒
Chevrolet
🢒
2005
🢒
Chevy C Cab/Chassis HD (GMT 400)
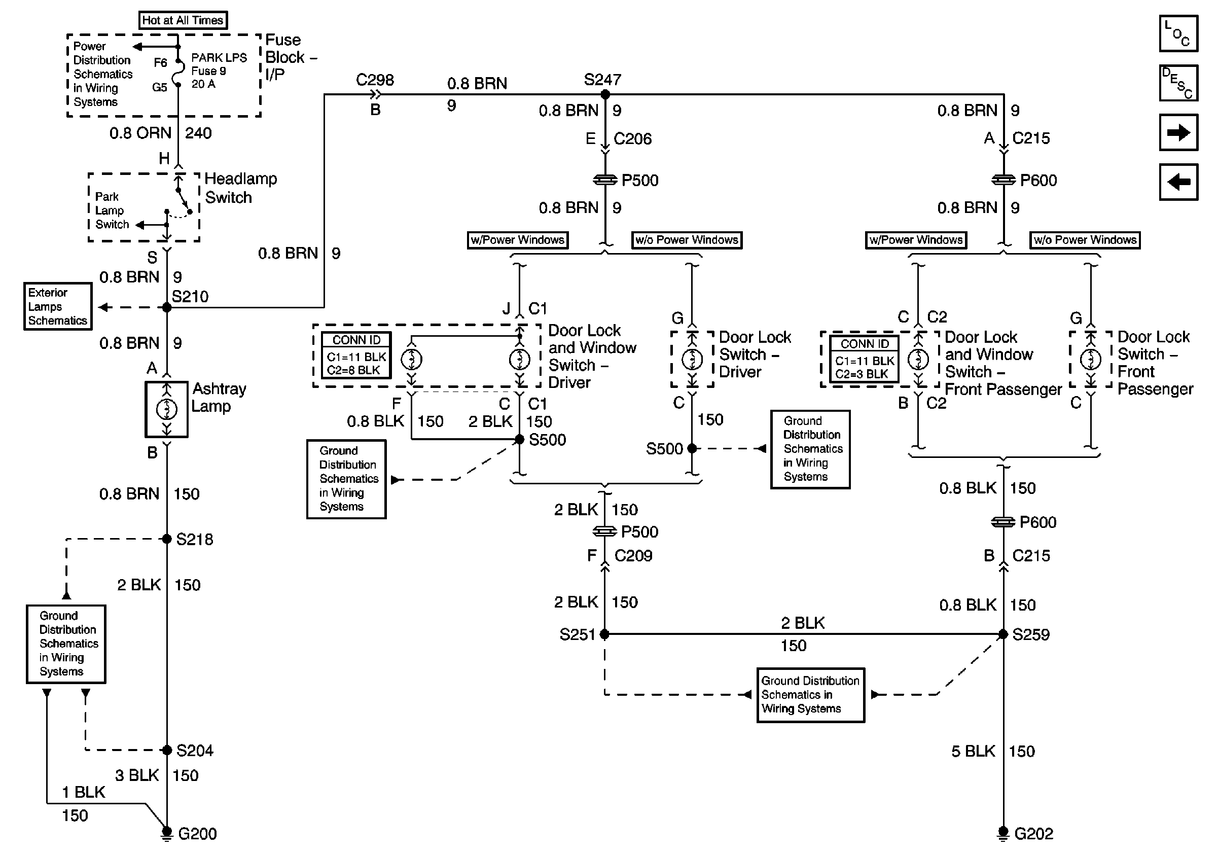
🢒 Ashtray Lamp, Power Window and Door Lock Controls Illumination
Ashtray Lamp, Power Window and Door Lock Controls Illumination
Ashtray Lamp, Power Window and Door Lock Controls Illumination
Master Electrical Component List
Interior Lighting Systems Description and Operation
Underhood Lamp
Courtesy Lamps, Dome Lamp, IP Compartment Lamp Circuits
Park Lamps Control, Front Park, Turn and Side Marker Lamps
Lighting and Battery Fuses
G202
G202
G202
G200