GM Service Manual Online
For 1990-2009 cars only
Makes
🢒
Chevrolet
🢒
2005
🢒
Chevy C Cab/Chassis HD (GMT 400)
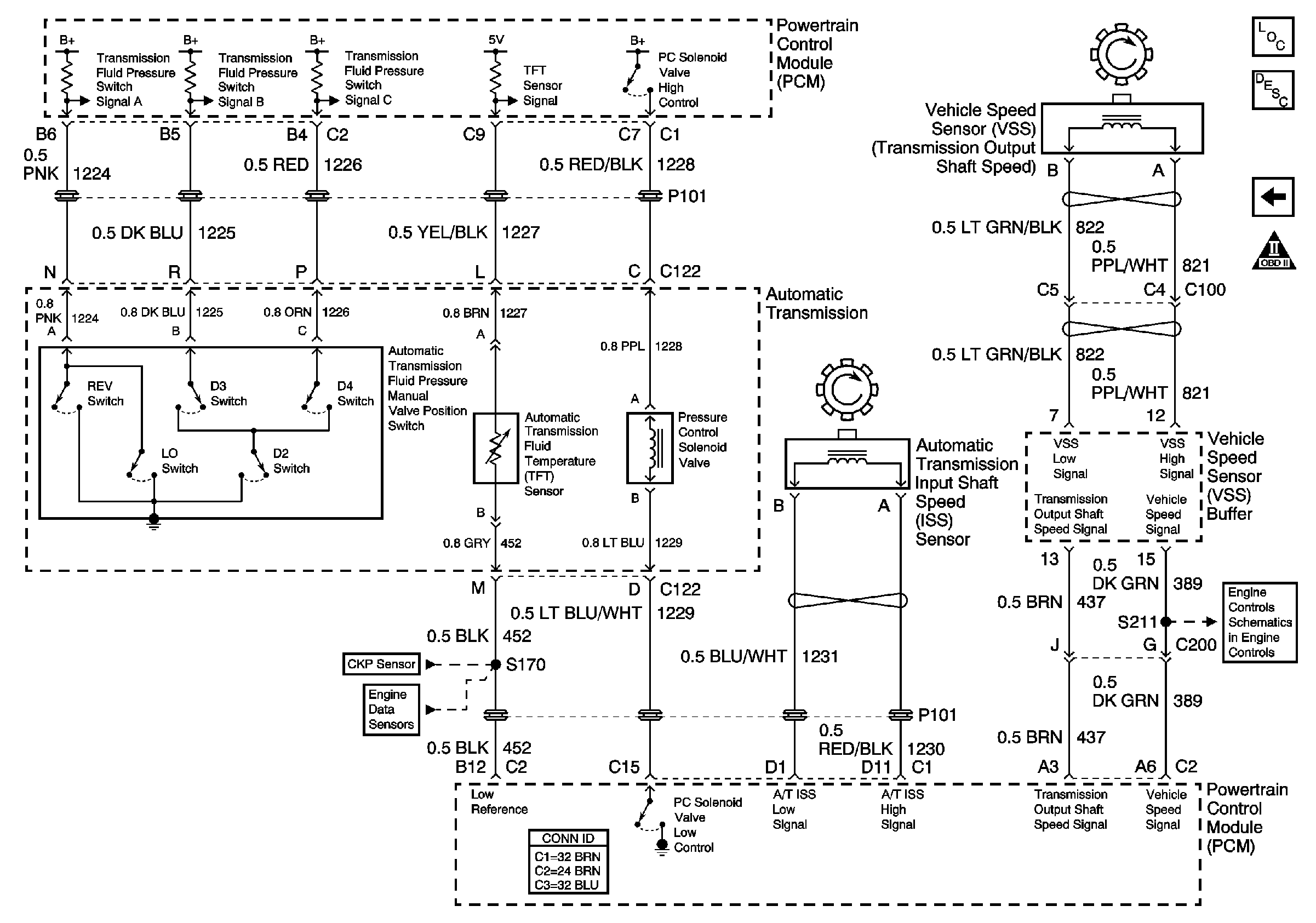
🢒 Pressure Switch, TFT Sensor, PC Sol Valve, and Shaft Speed Sensors
Pressure Switch, TFT Sensor, PC Sol Valve, and Shaft Speed Sensors
L65 Internal Switches, TFT, PC Solenoid Valve, and Shaft Speed Sensors
Master Electrical Component List
Electronic Component Description
TCC/Stoplamps Switch and Shift Sensors
OBD II Symbol Description Notice
L65 Vehicle Speed Sensor Circuit
L65 Wastegate Solenoid, Boost Sensor, IAT Sensor, and ECT Sensor
L65 CKP and Injection Timing Stepper Motor