GM Service Manual Online
For 1990-2009 cars only
Makes
🢒
Chevrolet
🢒
2005
🢒
Chevy C Cab/Chassis HD (GMT 400)
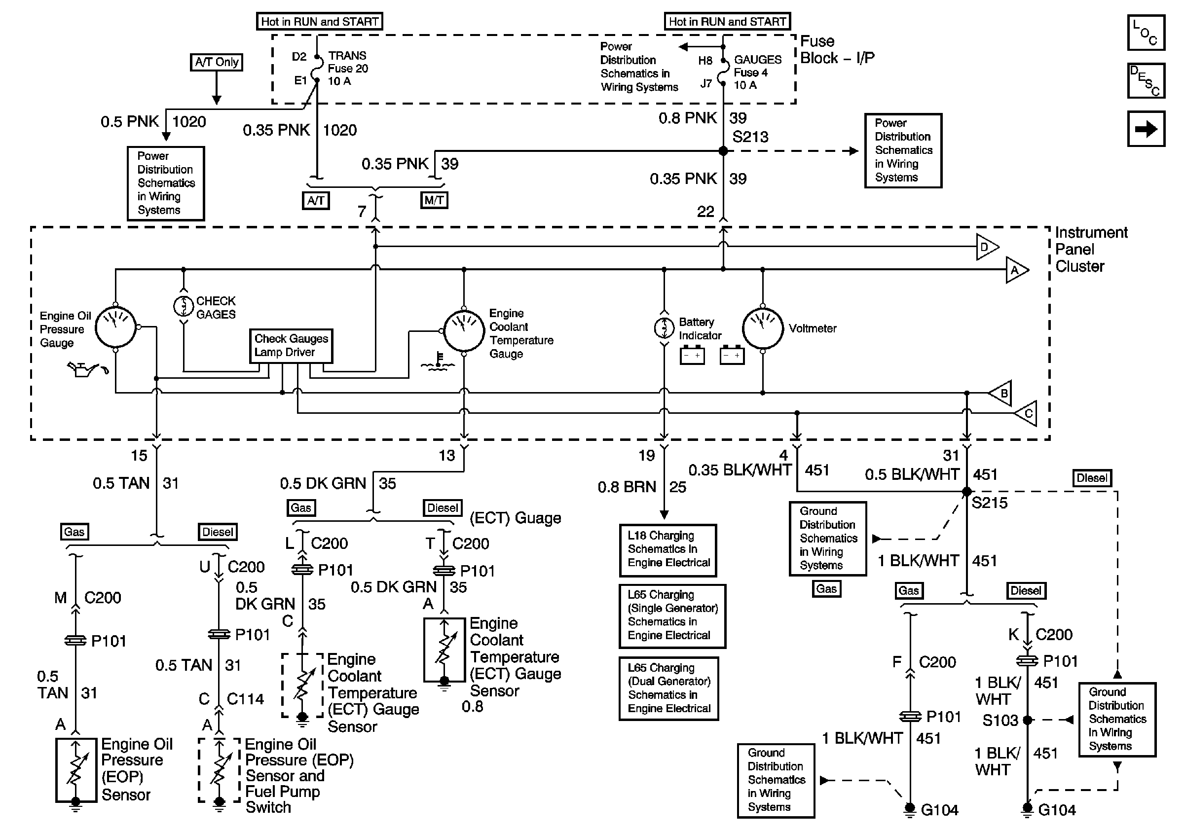
🢒 Oil Pres, Coolant Temp, and Volt Gauges, Check Gauges and Batt Lamp
Oil Pres, Coolant Temp, and Volt Gauges, Check Gauges and Batt Lamp
Oil Pressure, Coolant Temperature, and Voltage Gages, Battery and Check Gages Indicators
Master Electrical Component List
Instrument Cluster Description and Operation
Fuel Gauge, Tachometer, and Speedometer
Pwr Wdos Circuit Breaker, Wiper, Radio, Crank, and Trans Fuses
IGN A Fuse and Ignition Switch
IGN A Fuse and Ignition Switch
Gauges and Turn-B/U Fuses
Fuel Gauge, Tachometer, and Speedometer
G104 (L65)
G104 (L18)
L18 Charging
L65 Charging (Single Generator)
L65 Charging (Dual Generators)