GM Service Manual Online
For 1990-2009 cars only
Figure 1:

Cell 114: CTSY Fuse 3, Door Jamb Switches


Object Number: 491644  Size: FS
Lighting Systems Components
Interior Lights Circuit Description
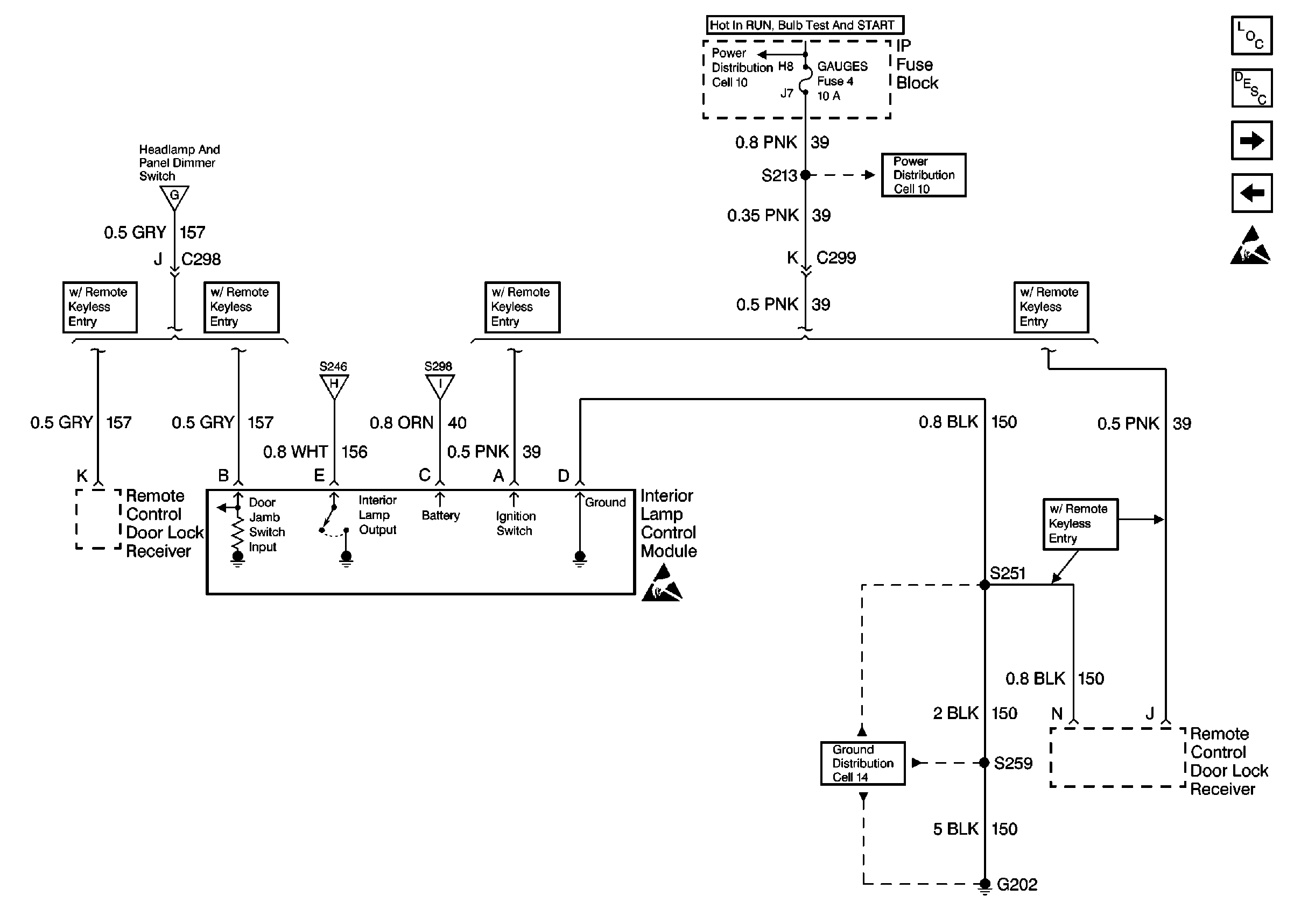
Cell 114: GAUGES Fuse 4, Interior Lamp Control Module
Ground Distribution Schematics
Cell 114: Rear Dome and Reading Lamps, Door Courtesy Lamps (Suburban/Utility/Crew Cab w/ Auxiliary Lighting)
Cell 114: Rear Dome and Reading Lamps, Door Courtesy Lamps (Suburban/Utility/Crew Cab w/ Auxiliary Lighting)
Cell 114: Rear Dome and Reading Lamps, Door Courtesy Lamps (Suburban/Utility/Crew Cab w/ Auxiliary Lighting)
Cell 114: GAUGES Fuse 4, Interior Lamp Control Module
Cell 114: Rear Dome and Reading Lamps, Door Courtesy Lamps (Suburban/Utility/Crew Cab w/ Auxiliary Lighting)
Power Distribution Schematics
Ground Distribution Schematics
Power Distribution Schematics
Figure 2:

Cell 114: GAUGES Fuse 4, Interior Lamp Control Module


Object Number: 491645  Size: FS
Interior Lights Circuit Description
Cell 114: Rear Dome and Reading Lamps, Door Courtesy Lamps (Suburban/Utility/Crew Cab w/ Auxiliary Lighting)
Cell 114: CTSY Fuse 3, Door Jamb Switches
Handling ESD Sensitive Parts Notice
Ground Distribution Schematics
Lighting Systems Components
Power Distribution Schematics
Power Distribution Schematics
Handling ESD Sensitive Parts Notice
Cell 114: Rear Dome and Reading Lamps, Door Courtesy Lamps (Suburban/Utility/Crew Cab w/ Auxiliary Lighting)
Cell 114: Rear Dome and Reading Lamps, Door Courtesy Lamps (Suburban/Utility/Crew Cab w/ Auxiliary Lighting)
Cell 114: CTSY Fuse 3, Door Jamb Switches
Figure 3:

Cell 114: Rear Dome and Reading Lamps, Door Courtesy Lamps (Suburban/Utility/Crew Cab w/ Auxiliary Lighting)


Object Number: 491647  Size: FS
Interior Lights Circuit Description
Cell 114: Overhead Console Reading Lamps, Dome/Reading Lamps
Cell 114: GAUGES Fuse 4, Interior Lamp Control Module
Lighting Systems Components
Cell 114: CTSY Fuse 3, Door Jamb Switches
Cell 114: GAUGES Fuse 4, Interior Lamp Control Module
Cell 114: Overhead Console Reading Lamps, Dome/Reading Lamps
Cell 114: Overhead Console Reading Lamps, Dome/Reading Lamps
Cell 114: Overhead Console Reading Lamps, Dome/Reading Lamps
Cell 114: CTSY Fuse 3, Door Jamb Switches
Cell 114: CTSY Fuse 3, Door Jamb Switches
Cell 114: Overhead Console Reading Lamps, Dome/Reading Lamps
Cell 114: Overhead Console Reading Lamps, Dome/Reading Lamps
Cell 114: Overhead Console Reading Lamps, Dome/Reading Lamps
Cell 114: GAUGES Fuse 4, Interior Lamp Control Module
Outside Rearview Mirror Schematics
Figure 4:

Cell 114: Overhead Console Reading Lamps, Dome/Reading Lamps


Object Number: 491650  Size: FS
Interior Lights Circuit Description
Cell 114: CTSY Fuse 3, Sunshade Mirror Lamps
Cell 114: Rear Dome and Reading Lamps, Door Courtesy Lamps (Suburban/Utility/Crew Cab w/ Auxiliary Lighting)
Ground Distribution Schematics
Cell 114: Rear Dome and Reading Lamps, Door Courtesy Lamps (Suburban/Utility/Crew Cab w/ Auxiliary Lighting)
Lighting Systems Components
Figure 5:

Cell 114: CTSY Fuse 3, Sunshade Mirror Lamps


Object Number: 491658  Size: FS
Cell 114: Overhead Console Reading Lamps, Dome/Reading Lamps
Interior Lights Circuit Description
Ground Distribution Schematics
Power Distribution Schematics
Power Distribution Schematics
Lighting Systems Components
Power Window Switch Illumination
Figure 6:

Power Window Switch Illumination


Object Number: 491672  Size: FS
Lighting Systems Components
Interior Lights Circuit Description
Cell 114: CTSY Fuse 3, Sunshade Mirror Lamps
Ground Distribution Schematics
Power Distribution Schematics
Ground Distribution Schematics
Ground Distribution Schematics
Cell 114: HORN Fuse, CIG LTR Fuse 13, Underhood and Reel Lamps
Figure 7:

Cell 114: HORN Fuse, CIG LTR Fuse 13, Underhood and Reel Lamps


Object Number: 491675  Size: FS
Lighting Systems Components
Interior Lights Circuit Description
Power Window Switch Illumination
Power Distribution Schematics
Power Distribution Schematics