GM Service Manual Online
For 1990-2009 cars only
Makes
🢒
Chevrolet
🢒
1998
🢒
Chevy C Pickup - 2WD
🢒
Body and Accessories
🢒
Wipers/Washer Systems
🢒 Wiper/Washer System (Pulse) Schematics
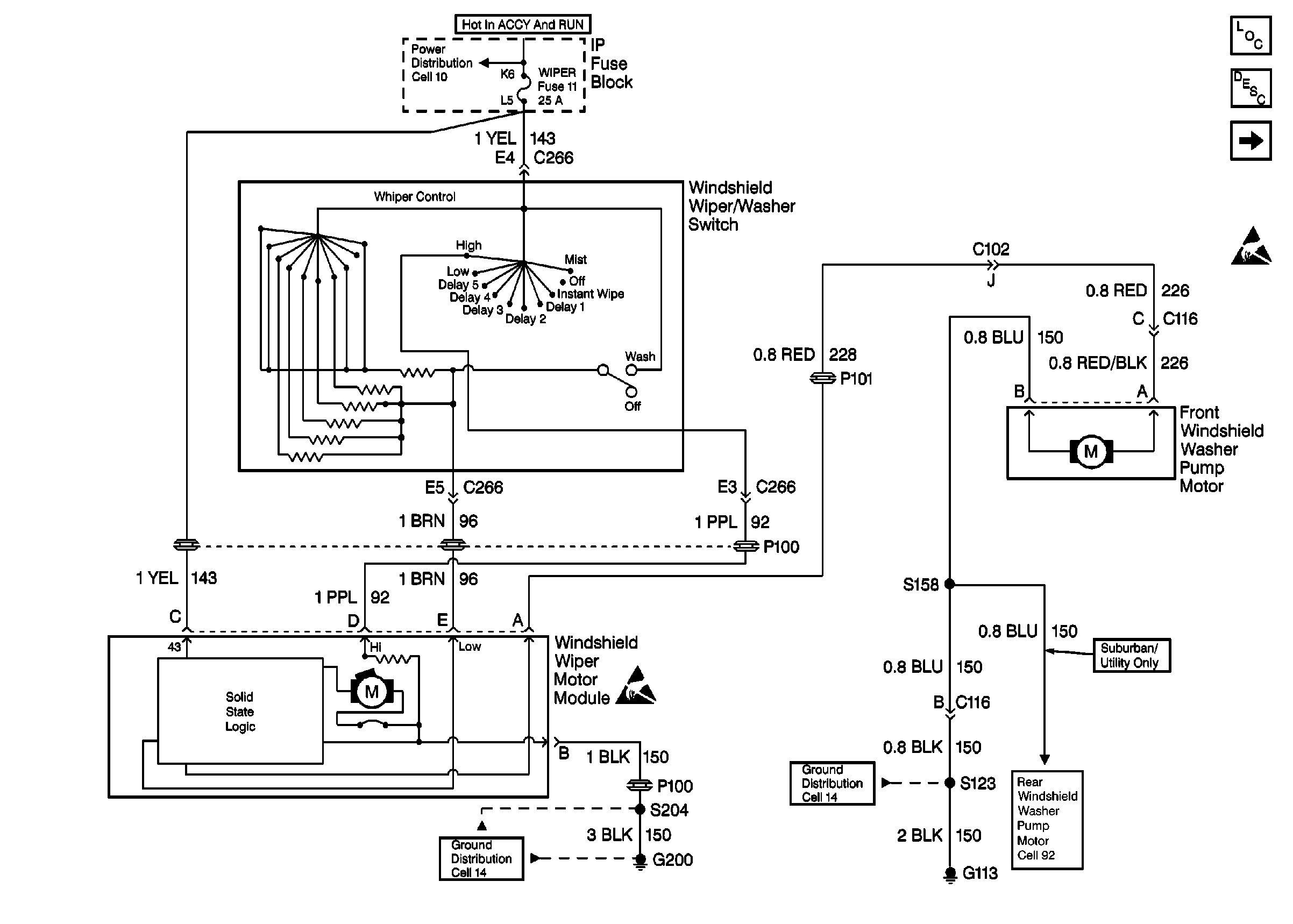
Cell 91: WIPER Fuse, Windshield Wiper/Washer Switch, Wiper Module and Pump Motor
Wiper/Washer System Components
Rear Wiper/Washer System Circuit Description
Cell 92: RR WIPER Fuse, Rear Window Wiper/Washer Module and Pump Motor
Wiper/Washer System (Rear) Schematics
Ground Distribution Schematics
Handling ESD Sensitive Parts Notice
Ground Distribution Schematics
Power Distribution Schematics
Handling ESD Sensitive Parts Notice