GM Service Manual Online
For 1990-2009 cars only
Makes
🢒
Chevrolet
🢒
2000
🢒
Chevy C Pickup - 2WD
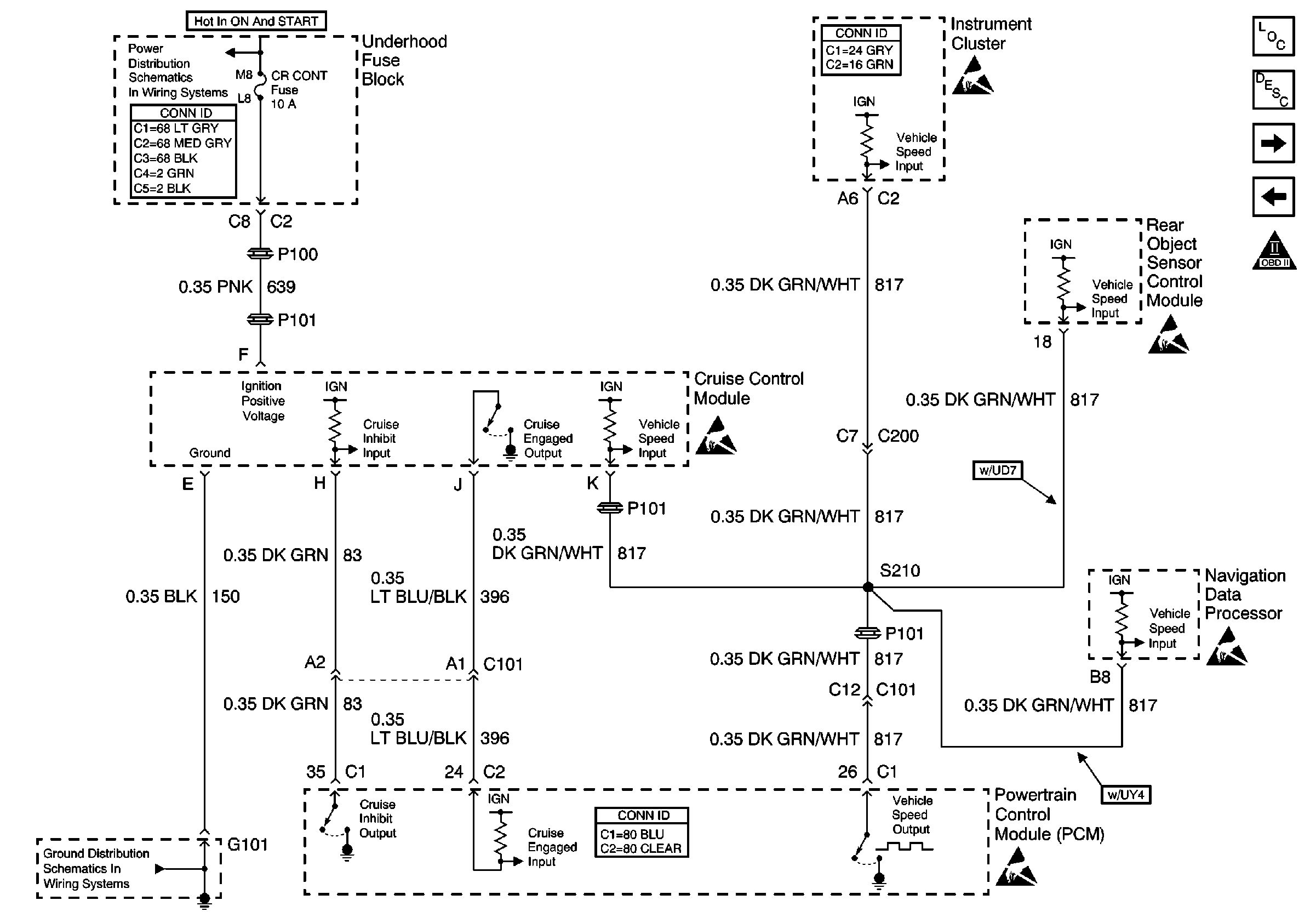
🢒 Cruise Control and Vehicle Speed Signal
Cruise Control and Vehicle Speed Signal
Cruise Control and Vehicle Speed Signal
Engine Controls Components
Powertrain Control Module (PCM)
A/C Clutch, A/C Pressure Sensor and Other Controls
MAF/IAT Sensor and IAC Valve
OBD II Symbol Description Notice
Handling ESD Sensitive Parts Notice
Handling ESD Sensitive Parts Notice
Handling ESD Sensitive Parts Notice
Handling ESD Sensitive Parts Notice
OXY SEN, CR CONT, MDL COIL, TRANS Fuses
Power and Grounding Connector End Views Fuse Blocks and Ignition Switch
Powertrain Control Module Connector End Views
G101
Handling ESD Sensitive Parts Notice