GM Service Manual Online
For 1990-2009 cars only
Makes
🢒
Chevrolet
🢒
2000
🢒
Chevy C Pickup - 2WD
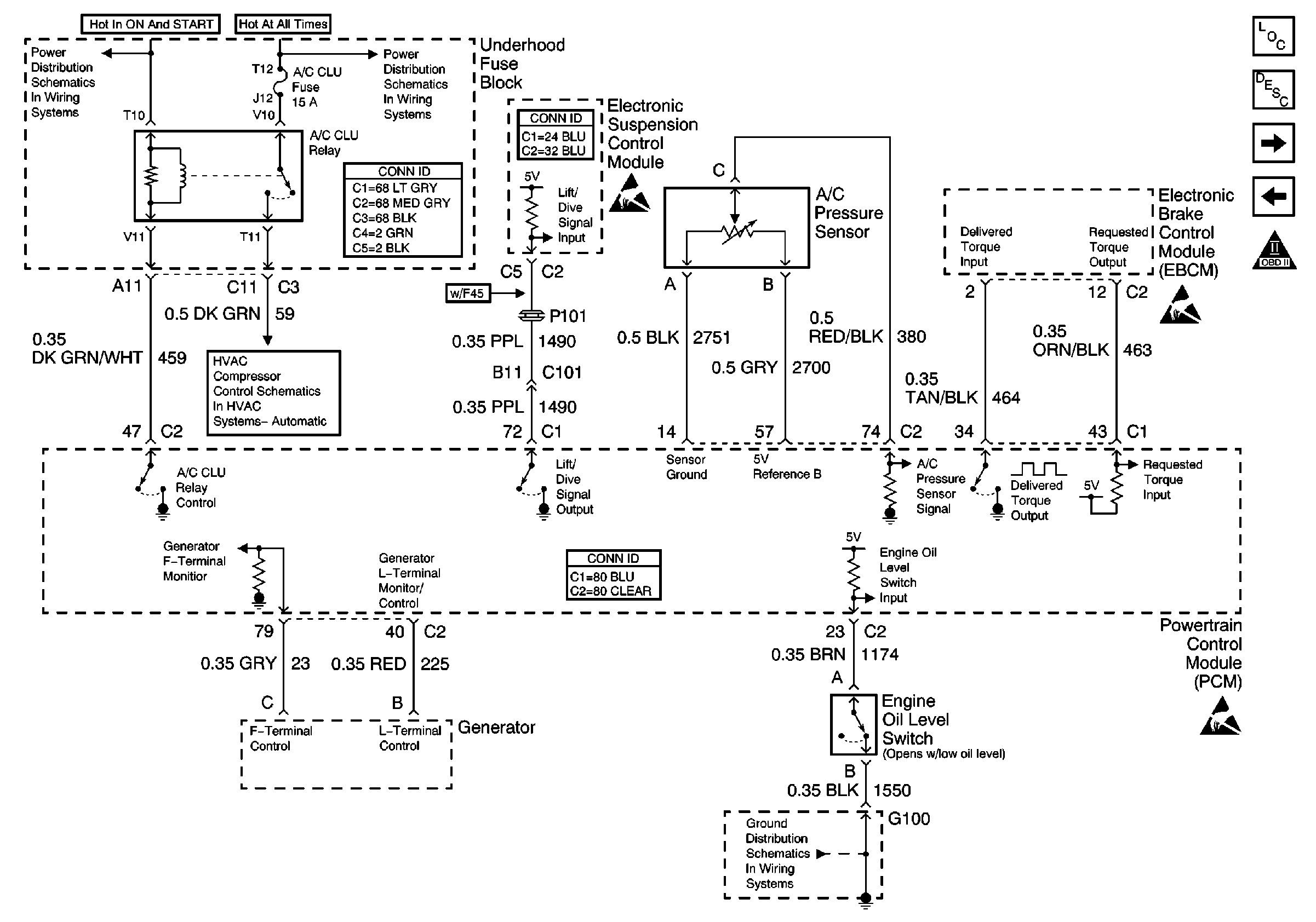
🢒 A/C Clutch, A/C Pressure Sensor and Other Controls
A/C Clutch, A/C Pressure Sensor and Other Controls
A/C Clutch, A/C Pressure Sensor and Other Controls
Engine Controls Components
Powertrain Control Module (PCM)
Automatic Transaxle - Solenoids, ABS/TCC Switch
Cruise Control and Vehicle Speed Signal
OBD II Symbol Description Notice
Handling ESD Sensitive Parts Notice
Handling ESD Sensitive Parts Notice
Handling ESD Sensitive Parts Notice
Ignition Feed to Underhood and Rear Fuse Blocks
DRL, FOG, AC CLU, ACCY, WIPER Fuses
Power and Grounding Connector End Views Fuse Blocks and Ignition Switch
HVAC Compressor Control Schematics
Powertrain Control Module Connector End Views
G100
Suspension Controls Connector End Views