GM Service Manual Online
For 1990-2009 cars only
Makes
🢒
Chevrolet
🢒
2000
🢒
Chevy C Pickup - 2WD
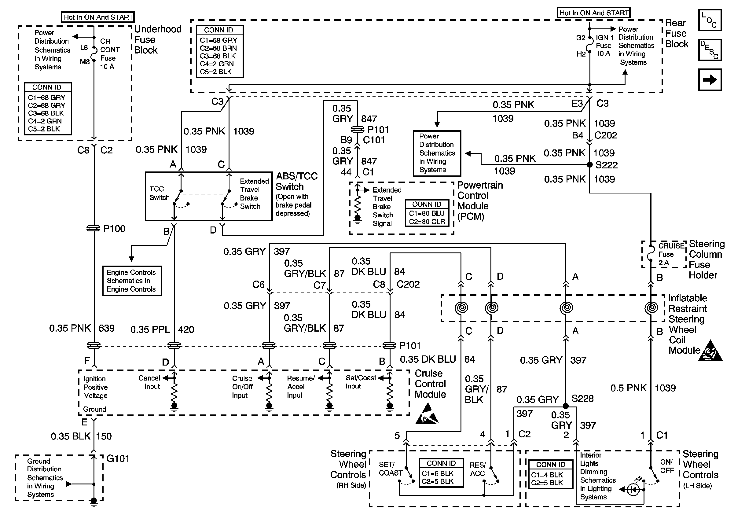
🢒 Cruise Control Switches and Module Power and Ground
Cruise Control Switches and Module Power and Ground
Cruise Control Switches and Module Power and Ground
Cruise Control Components
Cruise Control System Circuit Description
Cruise Control Module PCM Inputs and Vehicle Speed Input
SIR, VENT SOL, and IGN 1 Fuses
SIR Handling Caution
Handling ESD Sensitive Parts Notice
Automatic Transaxle - Solenoids, ABS/TCC Switch
G101
OXY SEN, CR CONT, MDL COIL, TRANS Fuses
SIR, VENT SOL, and IGN 1 Fuses