GM Service Manual Online
For 1990-2009 cars only
Makes
🢒
Chevrolet
🢒
2000
🢒
Chevy C Pickup - 2WD
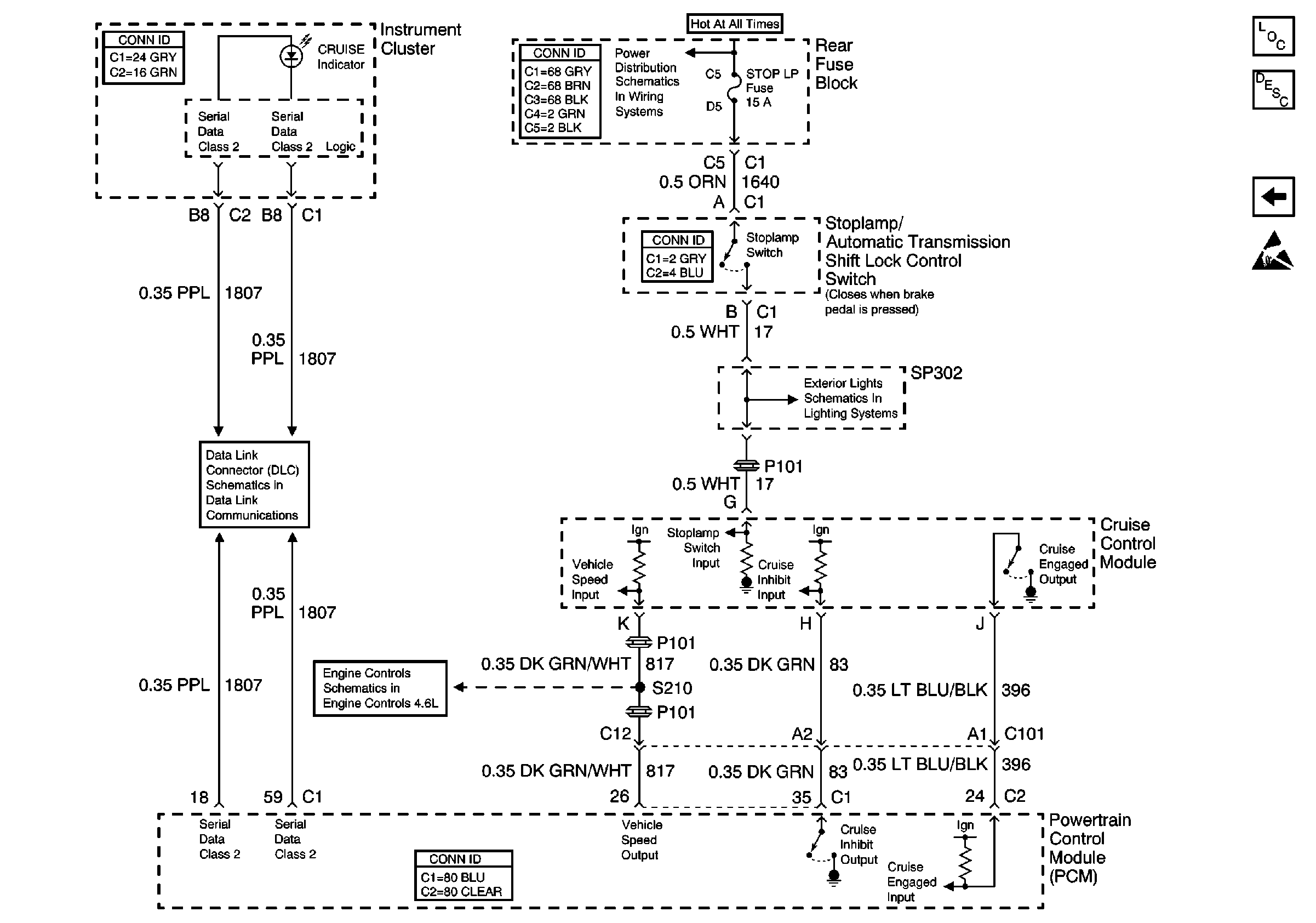
🢒 Cruise Control Module PCM Inputs and Vehicle Speed Input
Cruise Control Module PCM Inputs and Vehicle Speed Input
Cruise Control Module PCM Inputs and Vehicle Speed Input
Cruise Control Components
Cruise Control System Circuit Description
Cruise Control Switches and Module Power and Ground
Handling ESD Sensitive Parts Notice
RR BLO, RRDR MDL, HVAC BLO, STOP LP, IGN SW, and TSIG/HAZ Fuses
Serial Data Class 2 (1 of 3)
RH Tail Lamp
Cruise Control and Vehicle Speed Signal