GM Service Manual Online
For 1990-2009 cars only
Makes
🢒
Chevrolet
🢒
2000
🢒
Chevy C Pickup - 2WD
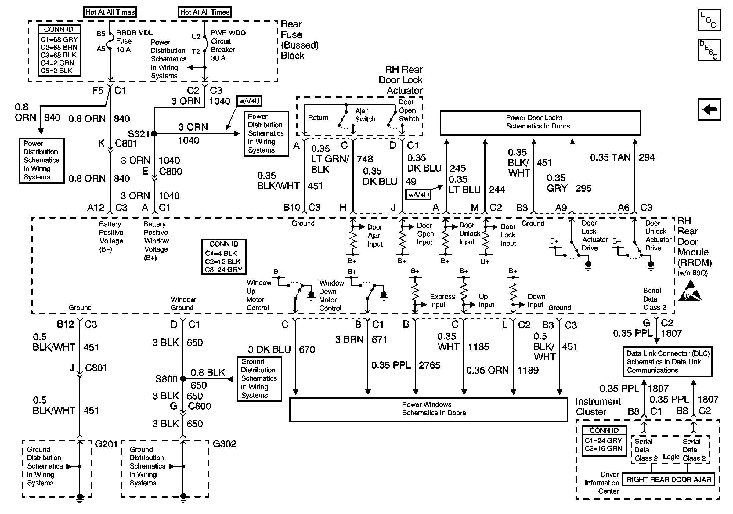
🢒 Right Rear Door Module (RRDM) Power, Gd., Inputs and Outputs
Right Rear Door Module (RRDM) Power, Gd., Inputs and Outputs
Right Rear Door Module (RRDM) Power,Gd., Inputs and Outputs
Power Door Systems Components
Door Description
Left Rear Door Module (LRDM) Power, Gd., Inputs and Outputs
Handling ESD Sensitive Parts Notice
PWR WDO Circuit Breaker
RR BLO, RRDR MDL, HVAC BLO, STOP LP, IGN SW, and TSIG/HAZ Fuses
PWR WDO Circuit Breaker
Right Rear Door Power Door Lock (w/o B9Q)
G302 - RH Front Seat
RH Power Windows
Data Link Connector Schematics
G201 - Body Harness
G302 - RH Front Seat