GM Service Manual Online
For 1990-2009 cars only
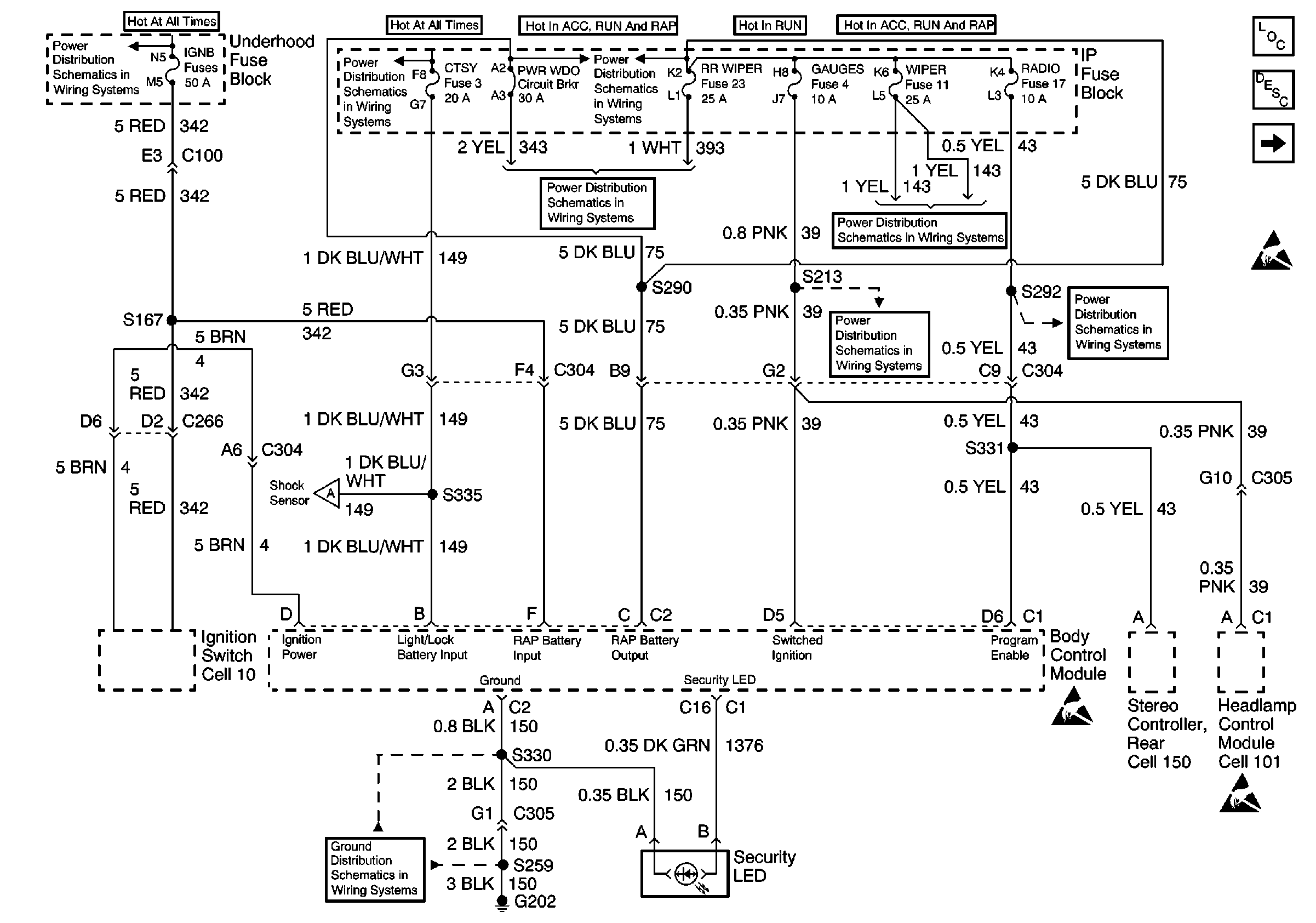
Figure 1:

Power, Ground and Security LED


Object Number: 544948  Size: FS
Body Control Module Components
Body Control System Circuit Description
Content Theft Deterrent
Handling ESD Sensitive Parts Notice
IGN B Fuse and Ignition Switch
T CASE, and CTSY Fuses (1 of 2)
RR WIPER, WIPER, RADIO, and PWR WDO Circuit Breaker
RR WIPER, WIPER, RADIO, and PWR WDO Circuit Breaker
RR WIPER, WIPER, RADIO, and PWR WDO Circuit Breaker
GAUGES Fuse
RR WIPER, WIPER, RADIO, and PWR WDO Circuit Breaker
Content Theft Deterrent
G202 (2 of 4)
Handling ESD Sensitive Parts Notice
Handling ESD Sensitive Parts Notice
Figure 2:

Content Theft Deterrent


Object Number: 544957  Size: FS
Body Control Module Components
Body Control System Circuit Description
Door Lock Controls
Power, Ground and Security LED
Handling ESD Sensitive Parts Notice
SIR Handling Caution
Handling ESD Sensitive Parts Notice
Power Window Switch Illumination
Headlamp and Panel Dimmer Switch, Headlamp Control Module
Headlamp and Panel Dimmer Switch, Headlamp Control Module
G200 (4 of 4)
Power, Ground and Security LED
G200 (4 of 4)
G200 (1 of 4)
Handling ESD Sensitive Parts Notice
Handling ESD Sensitive Parts Notice
SIR Handling Caution
Figure 3:

Door Lock Controls


Object Number: 544978  Size: FS
Body Control Module Components
Body Control System Circuit Description
Interior Lighting Controls
Content Theft Deterrent
Handling ESD Sensitive Parts Notice
Handling ESD Sensitive Parts Notice
Handling ESD Sensitive Parts Notice
Figure 4:

Interior Lighting Controls


Object Number: 544982  Size: FS
Body Control Module Components
Body Control System Circuit Description
Door Lock Controls
Handling ESD Sensitive Parts Notice
Courtesy Lamps and Rearview Mirror Switch
Horns
Handling ESD Sensitive Parts Notice