GM Service Manual Online
For 1990-2009 cars only
Makes
🢒
Chevrolet
🢒
2001
🢒
Chevy K Silverado - 4WD
🢒 Theft Deterrent
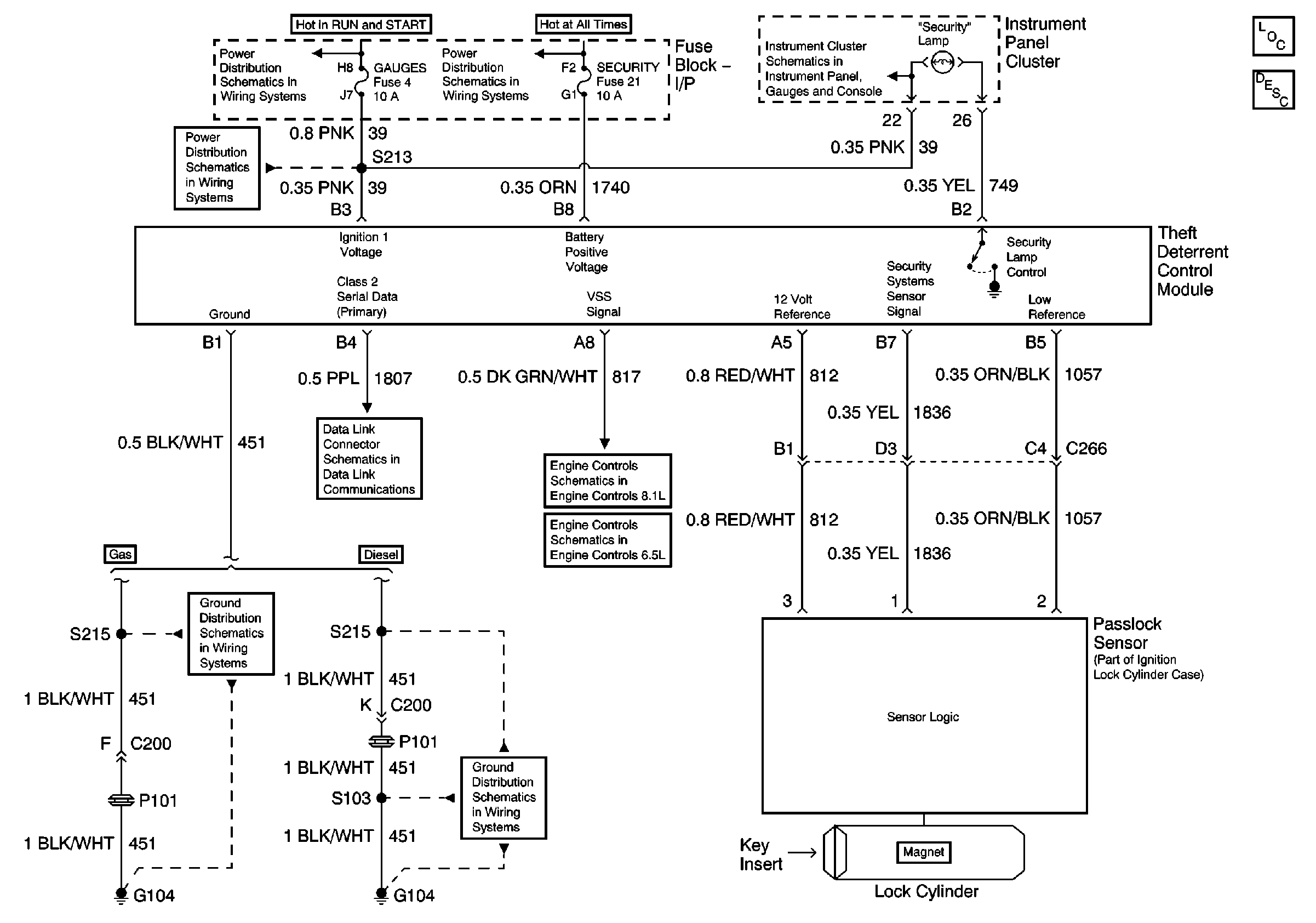
Theft Deterrent
Master Electrical Component List
Vehicle Theft Deterrent (VTD) Description and Operation
Gauges Fuse and Turn-B/U Fuse
IGN A Fuse and Ignition Switch
Lighting and Battery Fuses
Indicators and Illumination Lamps
VSS Circuit
VSS Circuit
G104, L65
Data Link Connector
G104, L18, 1 of 2, All Except HO2S Circuit