GM Service Manual Online
For 1990-2009 cars only
Makes
🢒
Chevrolet
🢒
2001
🢒
Chevy K Silverado - 4WD
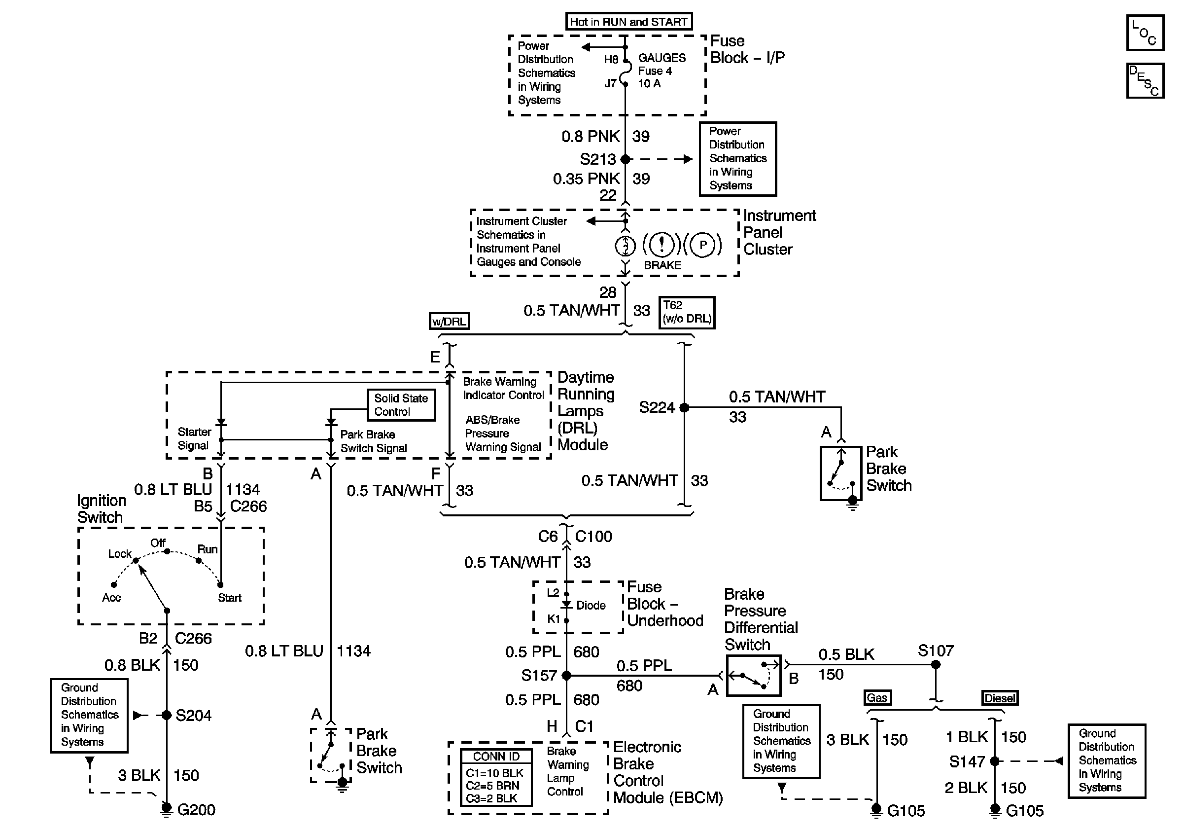
🢒 Brake Warning Lamp Circuit
Brake Warning Lamp Circuit
Master Electrical Component List
Brake Warning System Description and Operation DRL Equipped
IGN A Fuse and Ignition Switch
Indicators and Illumination Lamps
Gauges Fuse and Turn-B/U Fuse
G105 and G106 (L65 Except Frame Ground)
G105, L18, 1 of 2, All Except Ignition Coils
G200