GM Service Manual Online
For 1990-2009 cars only
Makes
🢒
Chevrolet
🢒
2002
🢒
Chevy K Silverado - 4WD
🢒
Suspension
🢒
Selectable Ride
🢒 Suspension Controls Schematics
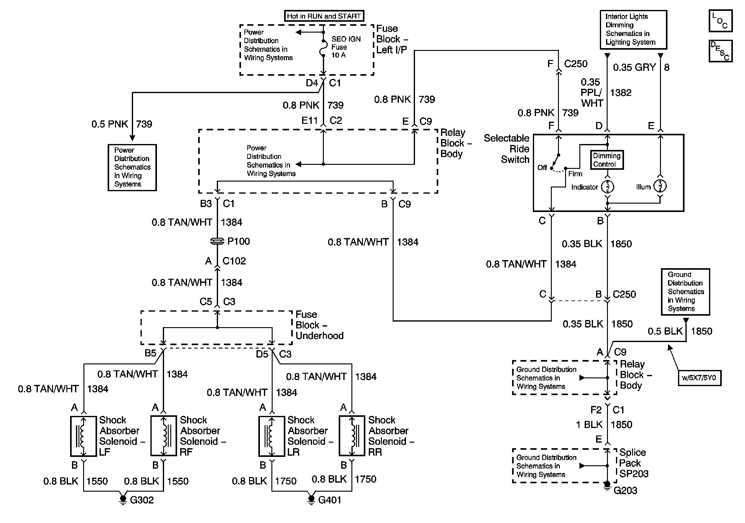
Selectable Ride Schematics
Master Electrical Component List
Selectable Ride Description and Operation
IGN 1, TURN, SEO IGN, AIR BAG, CRANK, and IGN 0 Fuses
Selectable Ride/Roof Beacon Switch
IGN 1, TURN, SEO IGN, AIR BAG, CRANK, and IGN 0 Fuses
IGN 1, TURN, SEO IGN, AIR BAG, CRANK, and IGN 0 Fuses
G203 - 2 of 3 - Uplevel and Crew Cab
G203 - 2 of 3 - Uplevel and Crew Cab
G203 - 1 of 3