GM Service Manual Online
For 1990-2009 cars only

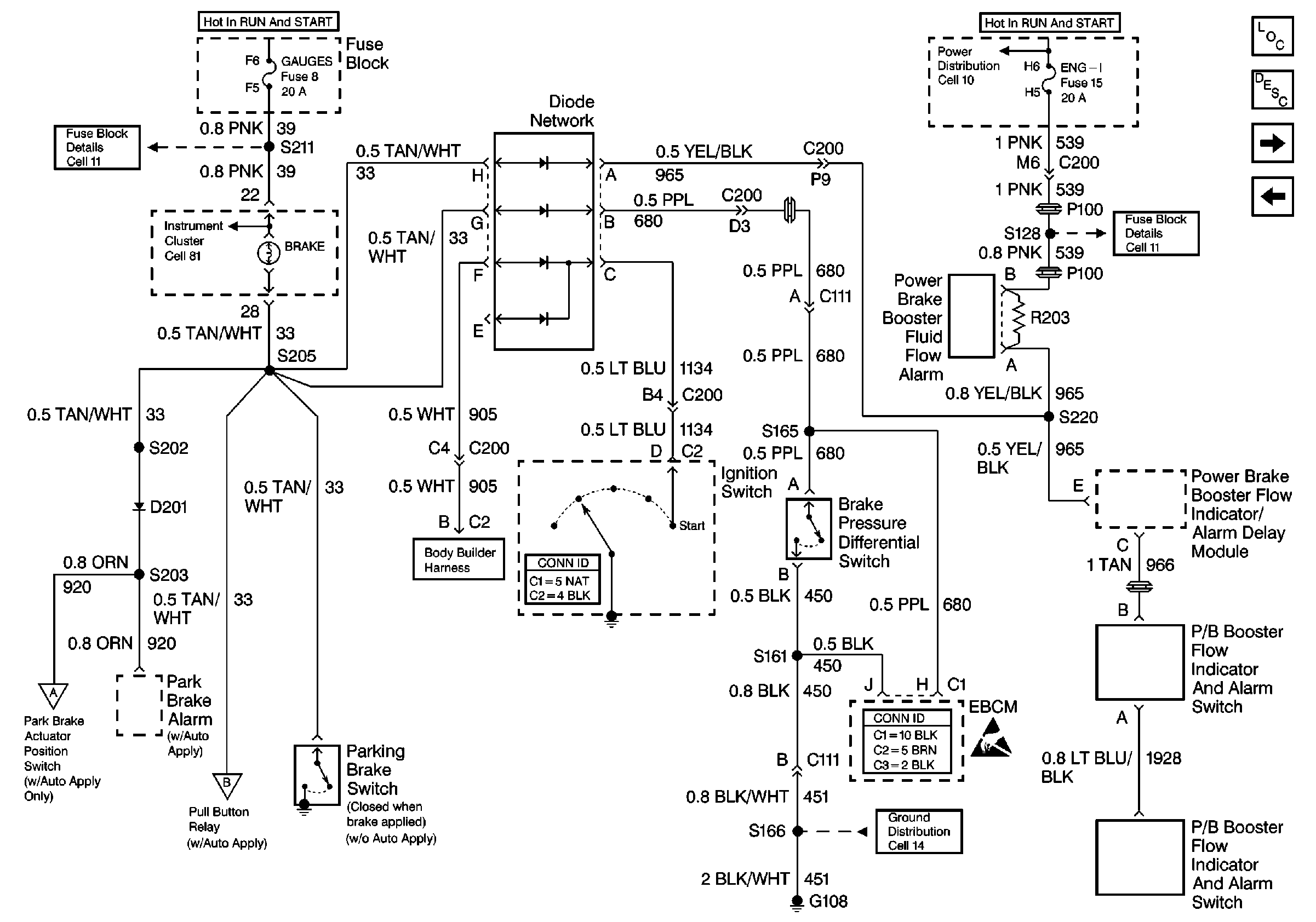
Brake Warning System Schematics P42

Figure 1:

Cell 41: Brake Warning System -- US


Object Number: 501227  Size: FS
Hydraulic Brakes Components P32 and Export
Brake Warning System Description P42
Cell 41: Brake Warning System - Canada
Cell 10: Ignition Switch and Fuse Block
Cell 11: Gauges fuse
Cell 41: Brake Alarm System
Handling ESD Sensitive Parts Notice
Cell 14: G108 [L57]
Cell 14: G200
Handling ESD Sensitive Parts Notice
Cell 81: Indicators
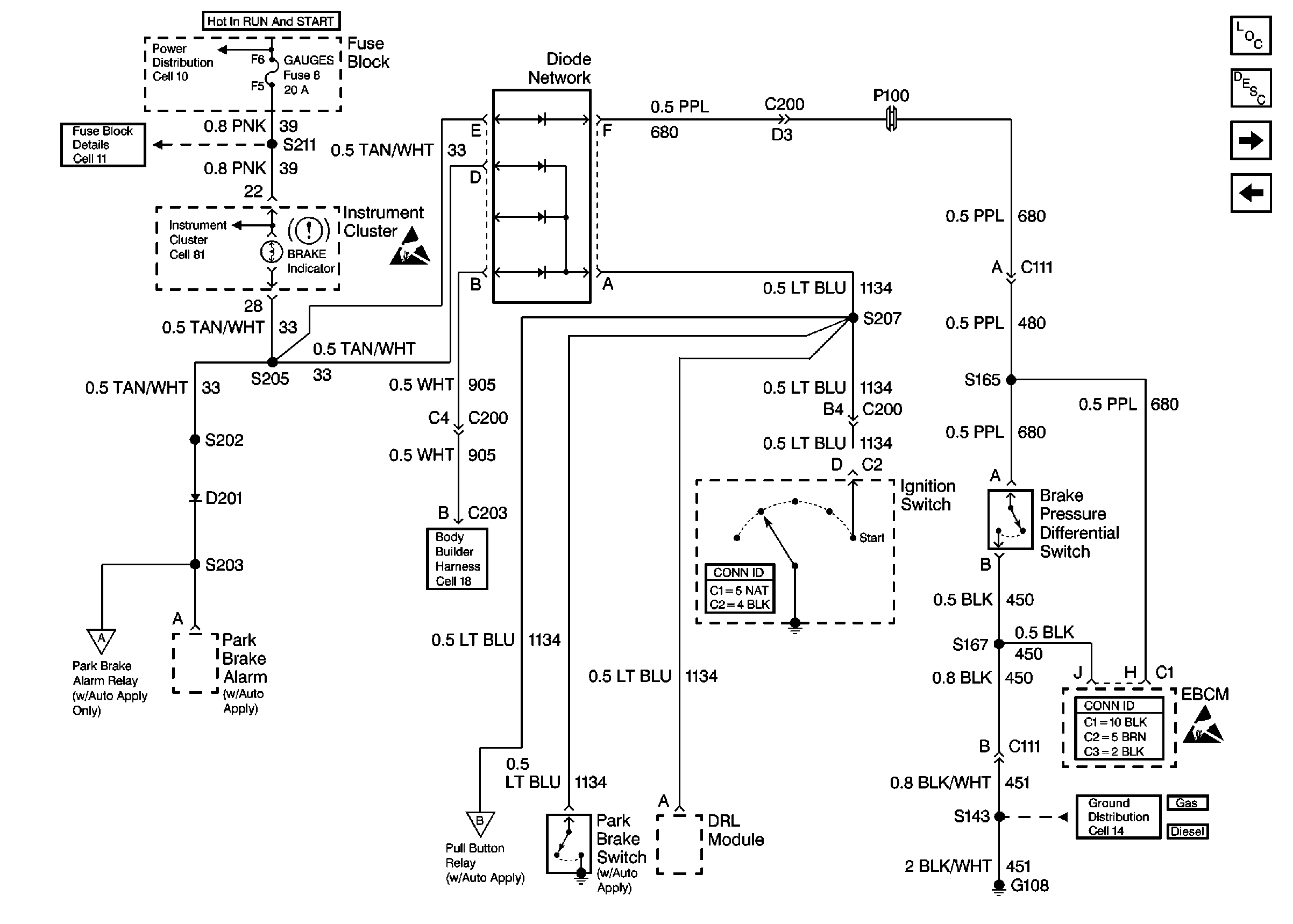
Figure 2:

Cell 41: Brake Warning System -- Canada


Object Number: 501230  Size: FS
Hydraulic Brakes Components P32 and Export
Brake Warning System Description P42
Cell 41: Brake Alarm System
Cell 41: Brake Warning System - US
Cell 10: Ignition Switch and Fuse Block
Cell 11: Gauges fuse
Cell 41: Brake Alarm System
Handling ESD Sensitive Parts Notice
Cell 14: G108 [L57]
Cell 14: G200
Cell 102: DRL Indicator
Handling ESD Sensitive Parts Notice
Cell 81: Indicators
Figure 3:

Cell 41: Brake Alarm System


Object Number: 501234  Size: FS
Hydraulic Brakes Components P32 and Export
Brake Warning System Description P42
Cell 41: Brake Warning System - Canada
Cell 41: Brake Warning System - US
Cell 10: Ignition Switch and Fuse Block
Cell 11: Gauges fuse

Brake Warning System Schematics P32

Figure 1:

Cell 41: Brake Warning System -- US


Object Number: 501236  Size: FS
Hydraulic Brakes Components P32 and Export
Brake Warning System Description P32
Cell 11: GAUGES and TRANS fuses
Fuse Block Schematics P32
Instrument Cluster: Analog Schematics P32
Handling ESD Sensitive Parts Notice
Cell 18: Door Ajar Switch, Dome Lamp, Park Accessory, Low Current, and Horns
Handling ESD Sensitive Parts Notice
Cell 14: G108 [L29]
Cell 14: G108 [L65]
Cell 41: Auto Apply Relays
Cell 41: Auto Apply Relays
Figure 2:

Cell 41: Brake Warning System -- Canada


Object Number: 501239  Size: FS
Hydraulic Brakes Components P32 and Export
Brake Warning System Description P32
Cell 41: Brake Warning System - Export
Cell 41: Brake Warning System - US
Cell 11: GAUGES and TRANS fuses
Fuse Block Schematics P32
Instrument Cluster: Analog Schematics P32
Handling ESD Sensitive Parts Notice
Cell 18: Door Ajar Switch, Dome Lamp, Park Accessory, Low Current, and Horns
Handling ESD Sensitive Parts Notice
Cell 14: G108 [L29]
Cell 14: G108 [L65]
Cell 41: Auto Apply Relays
Cell 41: Auto Apply Relays
Figure 3:

Cell 41: Brake Warning System -- Export


Object Number: 501242  Size: FS
Hydraulic Brakes Components P32 and Export
Brake Warning System Description P32
Cell 41: Auto Apply Relays
Cell 41: Brake Warning System - Canada
Cell 11: GAUGES and TRANS fuses
Handling ESD Sensitive Parts Notice
Fuse Block Schematics P32
Instrument Cluster: Analog Schematics P32
Fuse Block Schematics P32
Fuse Block Schematics P32
Cell 14: G108 [L65]
Cell 18: Door Ajar Switch, Dome Lamp, Park Accessory, Low Current, and Horns
Cell 41: Auto Apply Relays
Cell 41: Auto Apply Relays
Figure 4:

Cell 41: Auto Apply Relays


Object Number: 501245  Size: FS
Hydraulic Brakes Components P32 and Export
Brake Warning System Description P32
Cell 41: Brake Warning System - Export
Cell 41: Brake Warning System - US
Cell 41: Brake Warning System - Canada
Cell 41: Brake Warning System - Export
Fuse Block Schematics P32
Cell 41: Brake Warning System - US
Cell 41: Brake Warning System - Canada
Cell 41: Brake Warning System - Export
Cell 14: G200
Cell 41: Park Brake Pump Control
Cell 14: G350, G400, G401, and G402
Cell 14: G200