GM Service Manual Online
For 1990-2009 cars only
Makes
🢒
Chevrolet
🢒
1999
🢒
Chevy Suburban 4WD - RHD
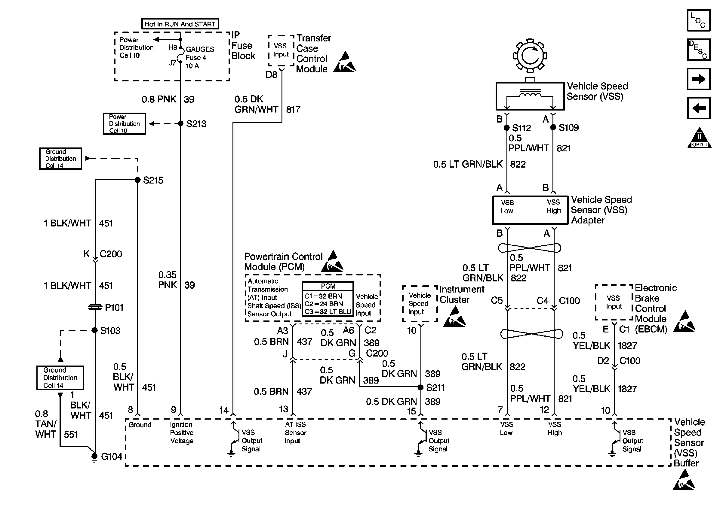
🢒 Cell 21: VSS Controls
Cell 21: VSS Controls
Cell 21: VSS Controls
Cell 10: TRANS & GAUGES Fuses
Cell 10: TRANS & GAUGES Fuses
Cell 14: G104, Diesel
Handling ESD Sensitive Parts Notice
Cell 14: G104, Diesel
Handling ESD Sensitive Parts Notice
Powertrain Control Module Connector End Views
Handling ESD Sensitive Parts Notice
Handling ESD Sensitive Parts Notice
Handling ESD Sensitive Parts Notice
Engine Controls Components
Cell 21: Transmission and TCC Controls
Cell 21: 4WD and Cruise Control
OBD II Symbol Description Notice