GM Service Manual Online
For 1990-2009 cars only
Makes
🢒
Chevrolet
🢒
1999
🢒
Chevy Suburban 4WD - RHD
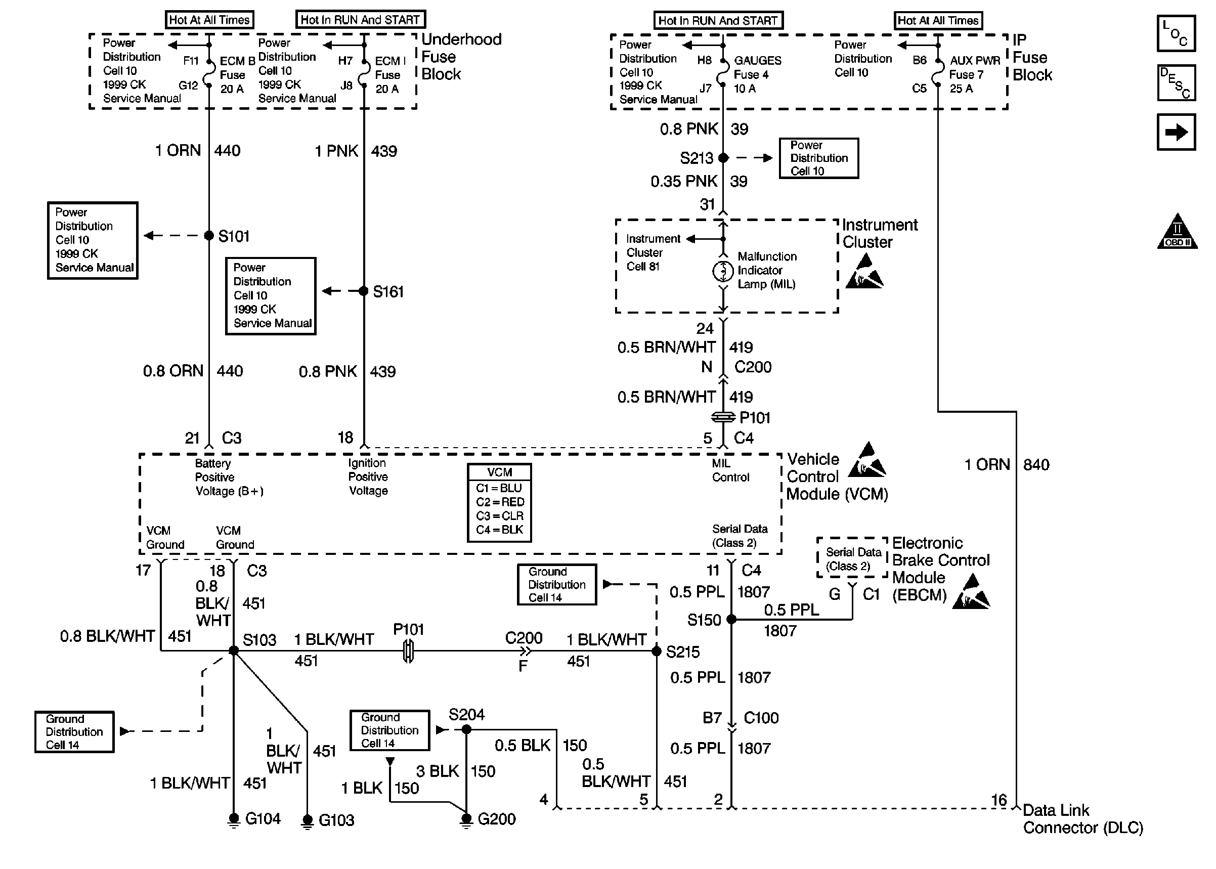
🢒 Cell 20: Power, Ground and DLC
Cell 20: Power, Ground and DLC
Cell 20: Power, Ground and DLC
Cell 10: TRANS & GAUGES Fuses
Cell 10: PRK LPS, RADIO BATT, AUX PWR Fuses
Cell 10: TRANS & GAUGES Fuses
Engine Controls Components
Cell 20: VSS and Cruise Control
OBD II Symbol Description Notice
Handling ESD Sensitive Parts Notice
Cell 81: Indicator Lamps
VCM Connector End Views
Handling ESD Sensitive Parts Notice
Handling ESD Sensitive Parts Notice
Cell 14: G103 & G104, Gas
Cell 14: G200, 1 of 2
Cell 14: G103 & G104, Gas