GM Service Manual Online
For 1990-2009 cars only
Makes
🢒
Chevrolet
🢒
2004
🢒
Classic
🢒
Body
🢒
Data Link Communications
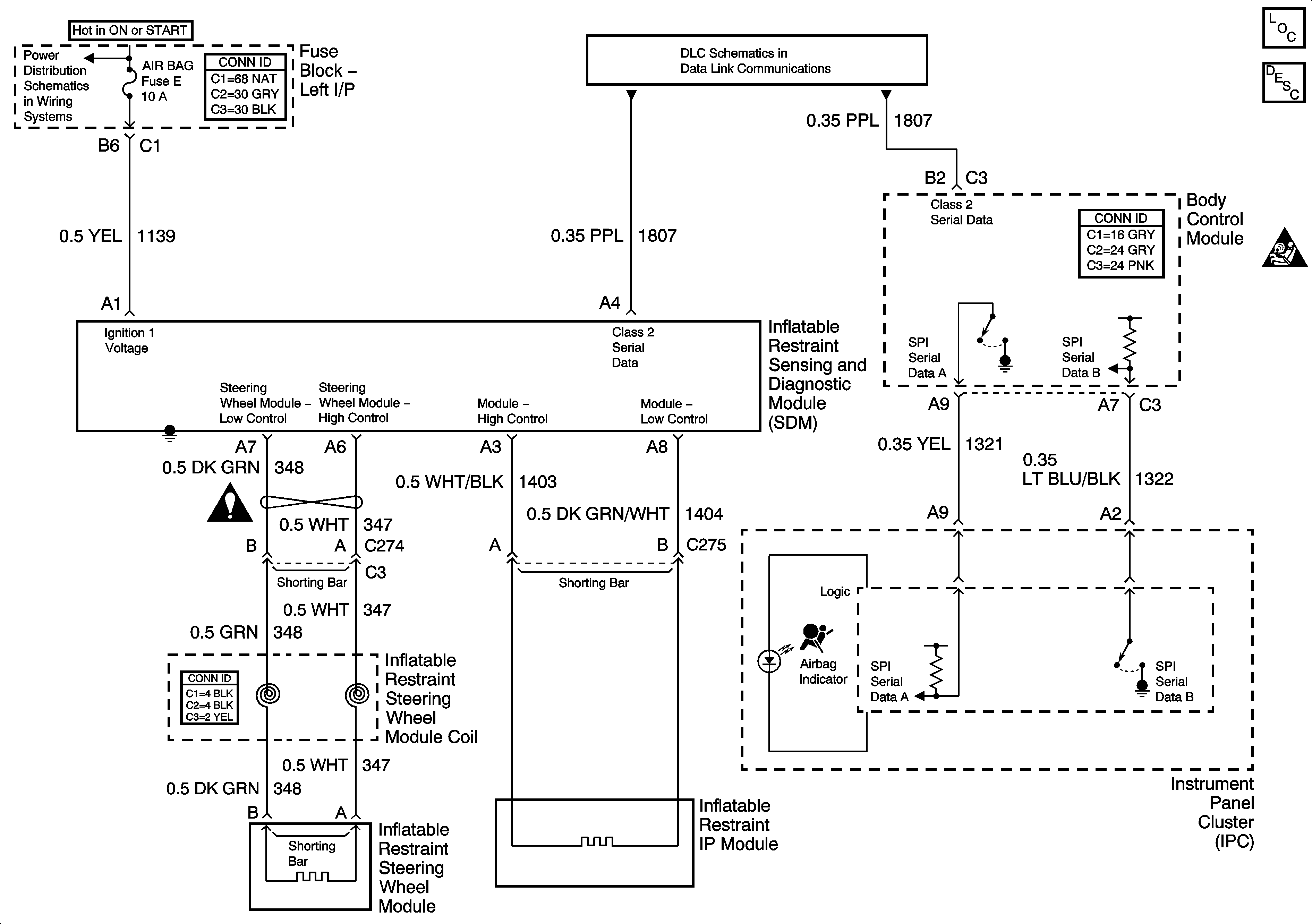
🢒 SIR Schematics
Master Electrical Component List
SIR System Description and Operation
SIR Caution for Zoning
Data Link Communication
IGN SW BATT 1, IGN SW BATT2, Ignition Switch
SIR Schematic Icons