GM Service Manual Online
For 1990-2009 cars only
Makes
🢒
Chevrolet
🢒
2005
🢒
Classic
🢒
Brakes
🢒
Antilock Brake System
🢒 Antilock Brake System Schematics
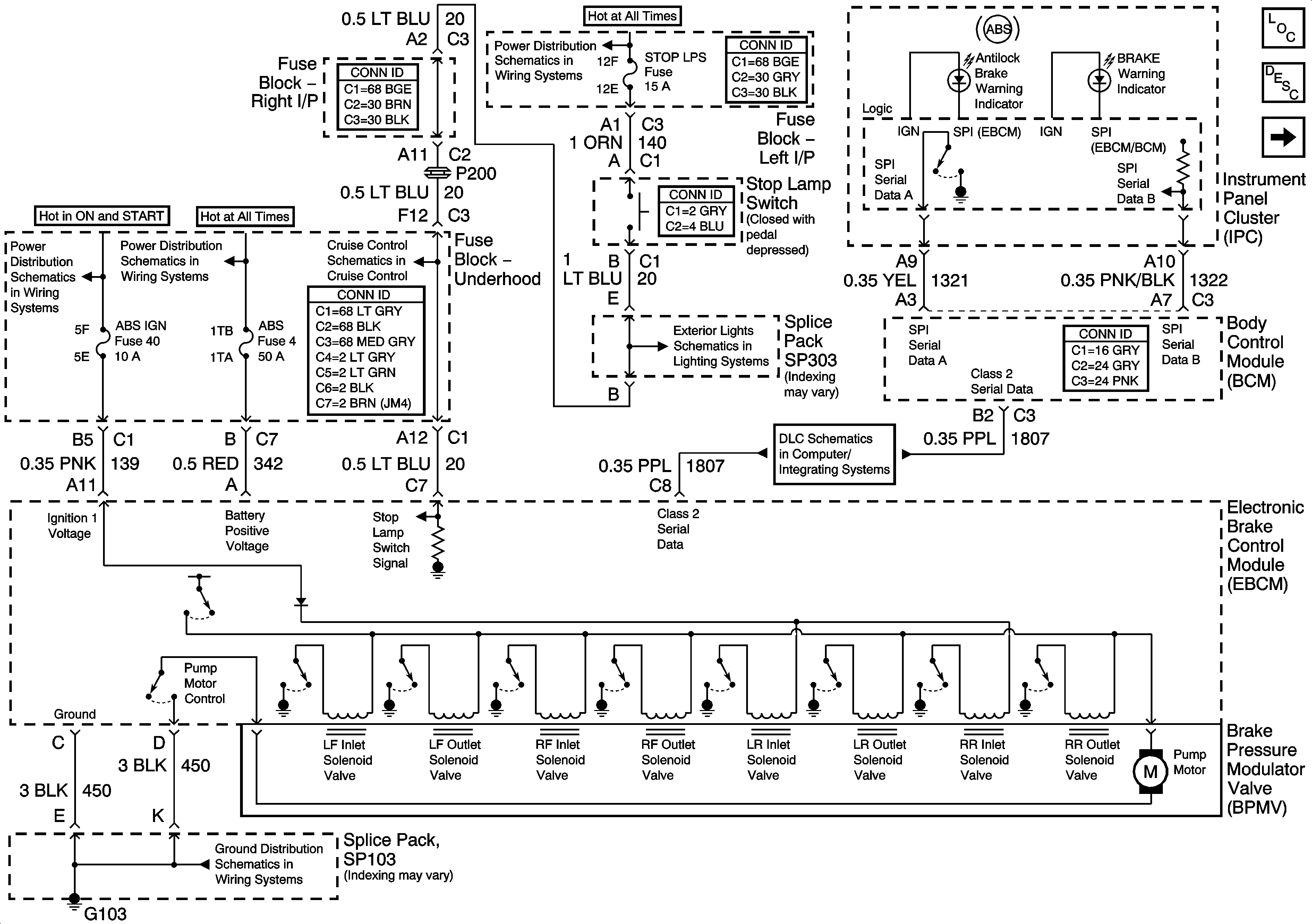
Figure
1:
EBCM, PWR, GND, and BPMV
Master Electrical Component List
ABS Description and Operation
Wheel Speed Sensors
LH BFC BATT 2, STOP LPS, HAZARD LPS, IPC/HVAC BATT Fuses
IGN MOD, B/U LMP, PCM IGN, INJR, A/C FBC, AUTO TRANS, ABS IGN Fuses
RR DEFOG, HORN, HI BLO MOT, RH BEC BATT, COOL FANS, and ABS Fuses
Tail and Stop Lights
Data Link Connector (DLC) Schematics
SP103
Figure
2:
Wheel Speed Sensors
Master Electrical Component List
ABS Description and Operation
EBCM, PWR, GND and BPMV
Antilock Brake System Schematic Icons
Antilock Brake System Schematic Icons