GM Service Manual Online
For 1990-2009 cars only

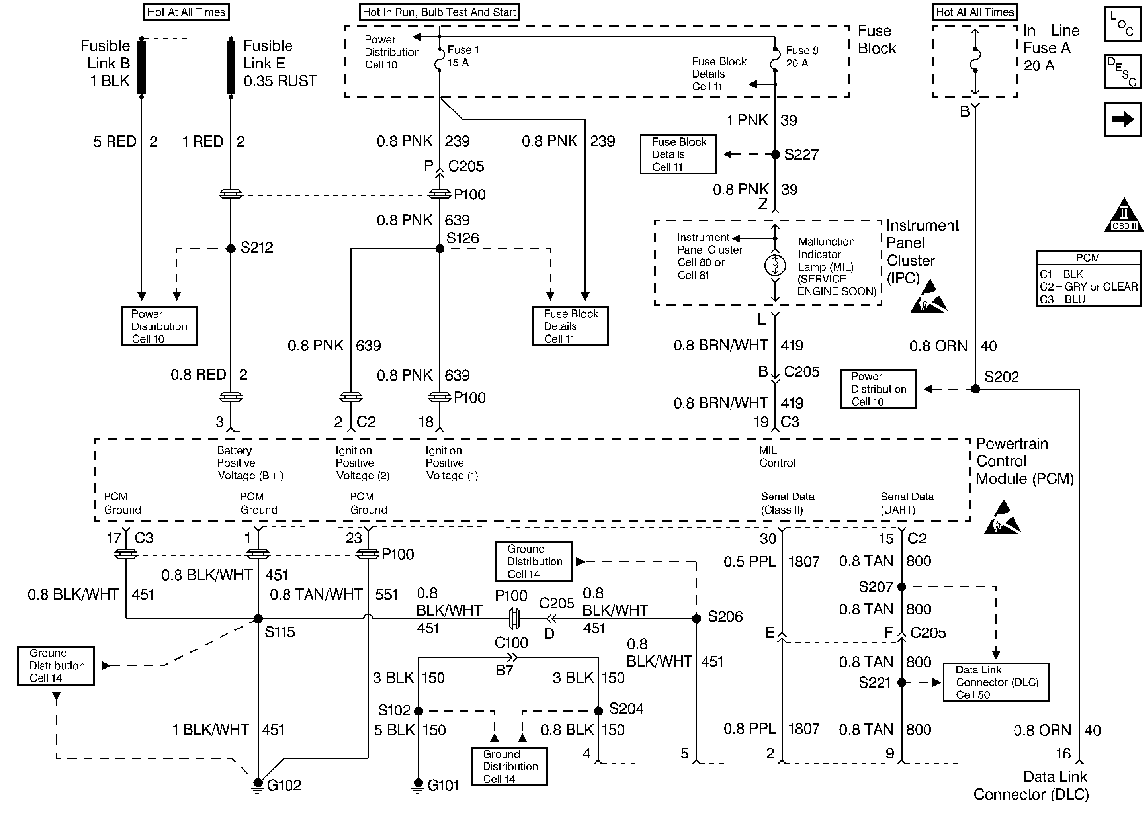
Refer to

Power, Ground, MIL, and DLC


Object Number: 31677  Size: FS
Engine Controls Components
Powertrain Control Module (PCM) General Description
Ignition Controls
OBD II Symbol Description Notice
Handling ESD Sensitive Parts Notice
Handling ESD Sensitive Parts Notice
for wiring view.

Circuit Description

Important: Do not perform this check if no driveability complaint exists.

The Powertrain On-Board Diagnostic (OBD) System Check is an organized approach to identifying a problem created by an electronic engine control system malfunction. The Powertrain OBD system check is the starting point for any driveability complaint diagnosis. This directs the service technician to the next logical step in diagnosing the complaint. Understanding the table and using it correctly will reduce diagnostic time, and prevent the replacement of good parts.

Diagnostic Aids

Important: Do not clear DTCs unless directed by a diagnostic procedure. Clearing DTCs will also clear valuable freeze frame and failure records data.

    • Check for any published service bulletins relating to exhibited symptoms or component operation.
    • Inspect all related wiring and connections at the PCM. These may cause an intermittent malfunction.
    • Any circuitry, that is suspected as causing an intermittent complaint, should be thoroughly checked for the following conditions:
       - Backed out terminals
       - Improper mating
       - Broken locks
       - Improperly formed or damaged terminals
       - Poor terminals to wiring connections
       - Physical damage to the wiring harness
       - Corrosion

Test Description

Number(s) below refer to step number(s) on the Diagnostic Table.

  1. When the ignition is initially turned ON, the MIL will momentarily flash ON then OFF and remain ON until the engine is running if no Diagnostic Trouble Codes (DTCs) are stored.

  2. The diagnostic tables in this section are designed for use with a properly functioning scan tool. Serial data communication must be corrected before beginning any other diagnostic procedures. Class ll Serial Data will not transmit if the system voltage is below 9.0 volts or above 16.0 volts.

  3. If multiple DTCs are stored, refer to the DTC Tables in the following order:

  4. • PCM Error DTCs.
    • System voltage DTCs.
    • Component level DTCs (DTCs that indicate a faulty part).
    • System level DTCs (DTCs that indicate a system fault).
  5. By storing the freeze frame and failure records data on the scan tool, an electronic copy of the data is created when the fault occurred and stored on the scan tool which can be referred to later. Type D DTCs do not store freeze frame data. If this option is not available, manually record the information for later reference.

  6. After the engine is at normal operating temperature, comparison of actual control system data with the typical values is a quick way to determine if any parameter is not within limits. Keep in mind that a base engine problem (i.e. advanced cam timing) may substantially alter sensor values.

    Check the following sensors for proper operation:

  7. • Engine Coolant Temperature (ECT) sensor for initial coolant temperature reading close to ambient, then observe the raise in temperature to operating temperature while the engine is warming up.
    • Throttle Position (TP) sensor for proper sweep from 0% to 100%.
    • Manifold Absolute Pressure (MAP) sensor for quick changes during changes in various engine loads.
    • The Oxygen Sensor (O2S 1) for proper rich/lean and lean/rich sweeps operation.
    • The Idle Air Control (IAC) valve for proper idle control and observe for proper transition while operating high load components such as a/c control.
    • Checking the sensors for proper operation during warm up can be a crucial step in correctly diagnosing any driveability concern. Careful observation of these sensors during engine warm up may reveal a slow responding sensor or a sensor that malfunctions only within a small portion of its range.
    • Check for any published service bulletins relating to exhibited symptoms or components operation.

Powertrain OBD System Check

Step

Action

Value(s)

Yes

No

1

  1. Turn the ignition switch ON, with the engine OFF.
  2. Observe the Malfunction Indicator Lamp (MIL).

Is the MIL ON?

--

Go to Step 2

Malfunction Indicator Lamp (MIL) Inoperative

2

  1. Turn the ignition switch OFF.
  2. Install a scan tool.
  3. Turn the ignition switch ON.

Does the scan tool display PCM data?

--

Go to Step 3

Data Link Connector Diagnosis

3

Using the scan tool, command the MIL OFF.

Does the MIL turn OFF?

--

Go to Step 4

Malfunction Indicator Lamp (MIL) Always On

4

Check for DTCs with the scan tool.

Are any last test fail, fail this ignition, history, or MIL request DTCs set?

--

Go to Step 5

Go to Step 6

5

Using a scan tool, record the freeze frame and failure records information.

Is the action complete?

--

Go to applicable DTC table

--

6

Does the engine start and continue to run?

--

Go to Step 7

Engine Cranks but Does Not Run

7

  1. Turn the ignition switch ON, with the engine OFF.
  2. Check the ECT and TP sensors for proper operation.
  3. Start the engine.
  4. Allow the running engine to reach operating temperature.
  5. While the engine is approaching operating temperature, check the ECT, MAP, and O2S 1 sensors and IAC valve for proper operation.
  6. Compare the scan tool data with the typical values shown in Scan Tool Data.

Are the display values normal or within typical ranges?

--

Go to Symptoms

Go to the applicable diagnostic section