GM Service Manual Online
For 1990-2009 cars only
Makes
🢒
Chevrolet
🢒
2000
🢒
Corvette
🢒
Brakes
🢒
Hydraulic Brakes
🢒 Brake Warning System Schematics
Figure
1:
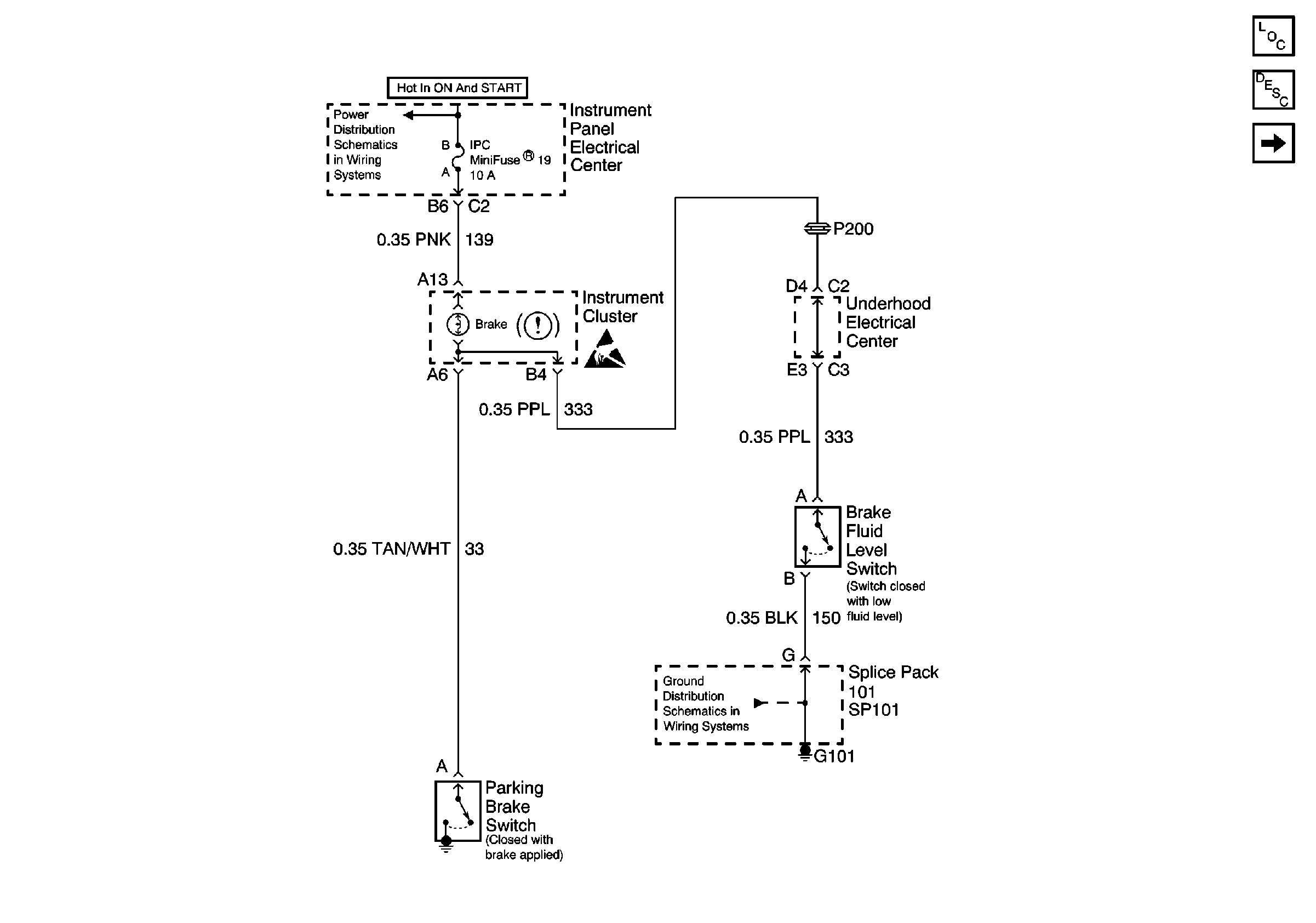
Parking Brake Switch and Brake Fluid Level Switch
Power and Grounding Components
Brake Warning System Description
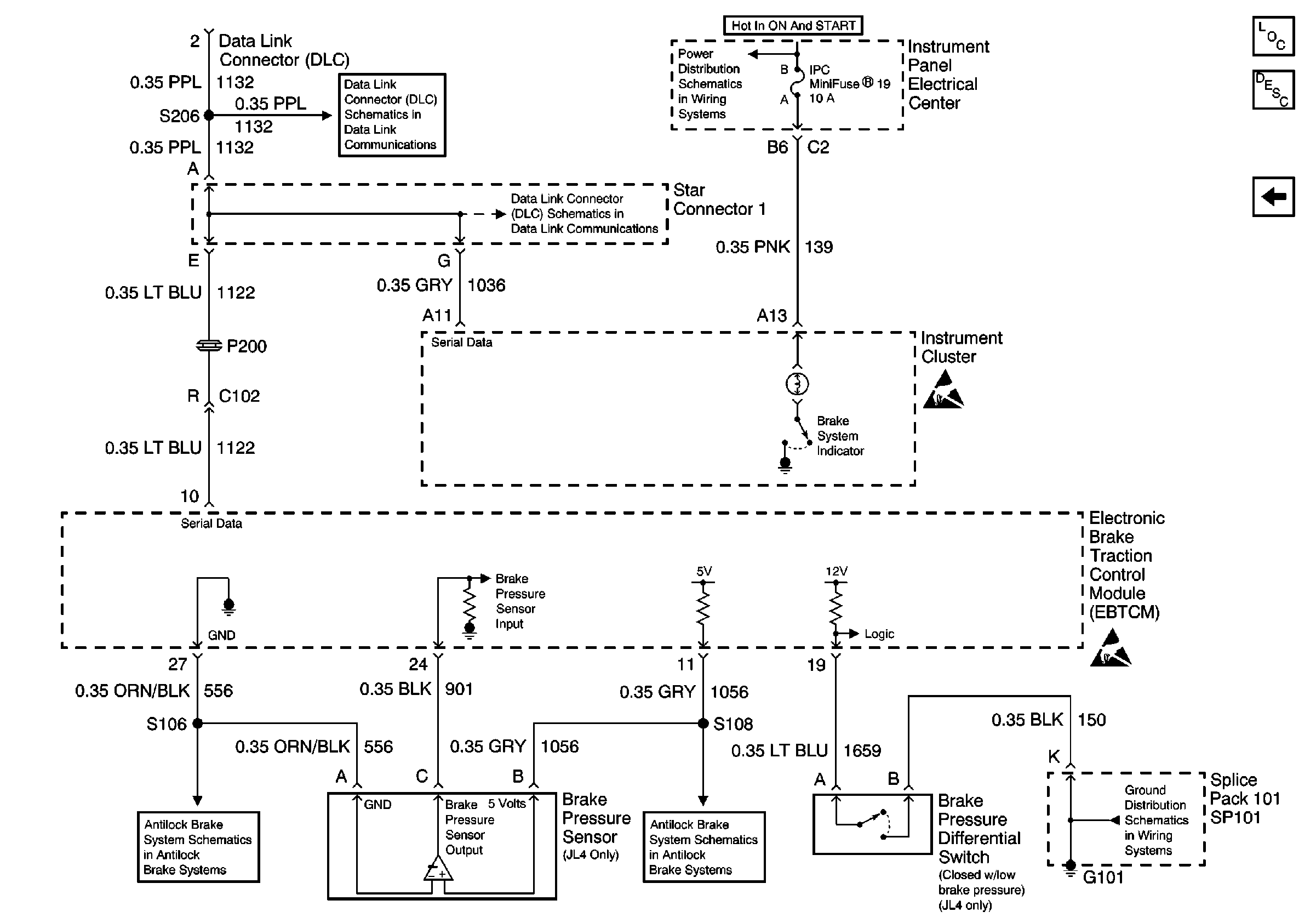
Brake System Indicator and DLC
Handling ESD Sensitive Parts Notice
Power Distribution Schematics
Ground Distribution Schematics
Figure
2:
Brake System Indicator and DLC
Power and Grounding Components
Brake Warning System Description
Parking Brake Switch and Brake Fluid Level Switch
Handling ESD Sensitive Parts Notice
Handling ESD Sensitive Parts Notice
Power Distribution Schematics
Ground Distribution Schematics
Data Link Connector Schematics
Data Link Connector Schematics
Antilock Brake System Schematics
Antilock Brake System Schematics