GM Service Manual Online
For 1990-2009 cars only
Makes
🢒
Chevrolet
🢒
2000
🢒
Corvette
🢒
Body and Accessories
🢒
Retained Accessory Power
🢒 Retained Accessory Power (RAP) Schematics
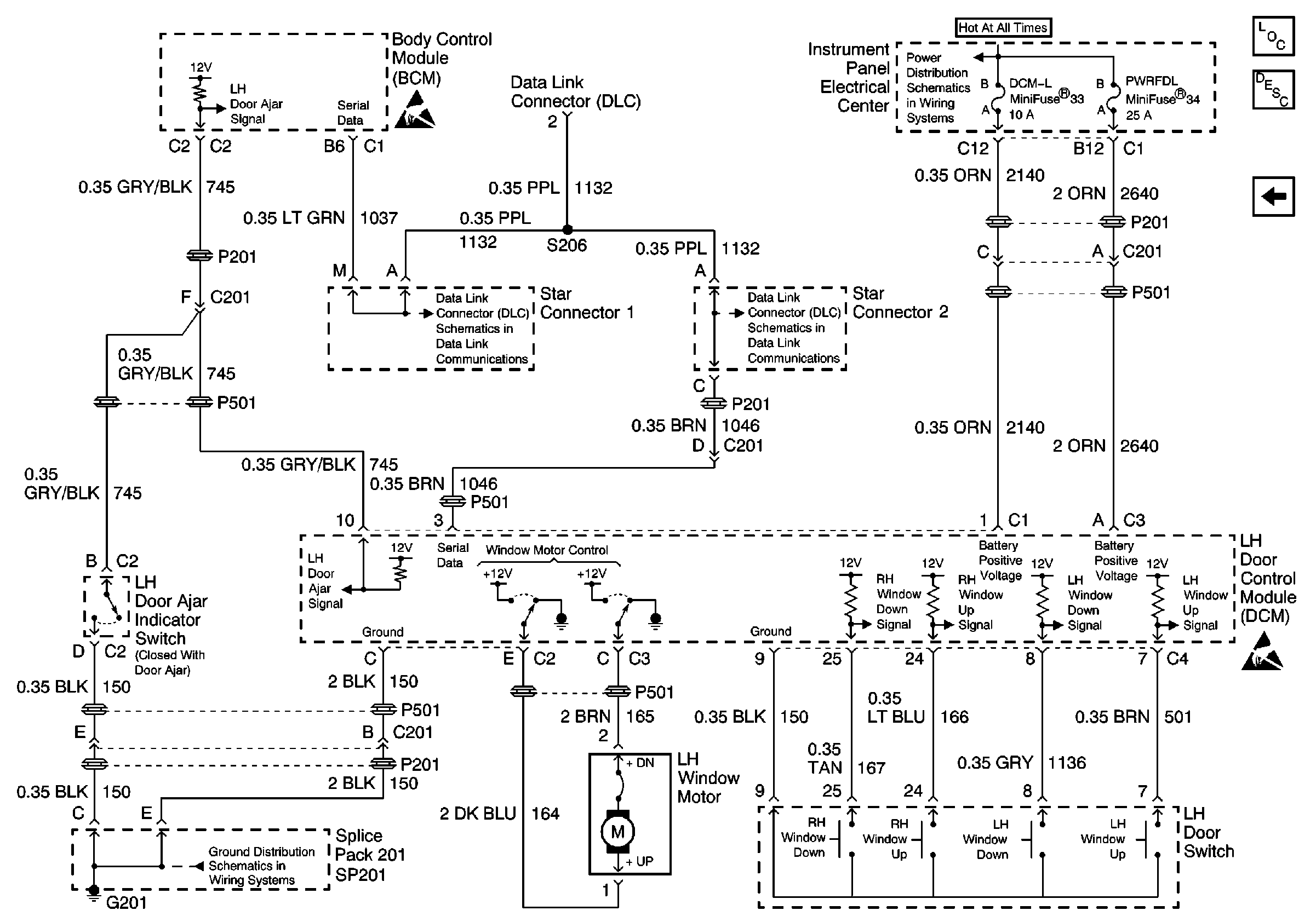
Figure
1:
Power and Ground
Retained Accessory Power (RAP) Components
Retained Accessory Power (RAP) Description
RH Door Control Module (DCM)
Power Distribution Schematics
Ground Distribution Schematics
Ground Distribution Schematics
Ground Distribution Schematics
Ground Distribution Schematics
Data Link Connector Schematics
Data Link Connector Schematics
Handling ESD Sensitive Parts Notice
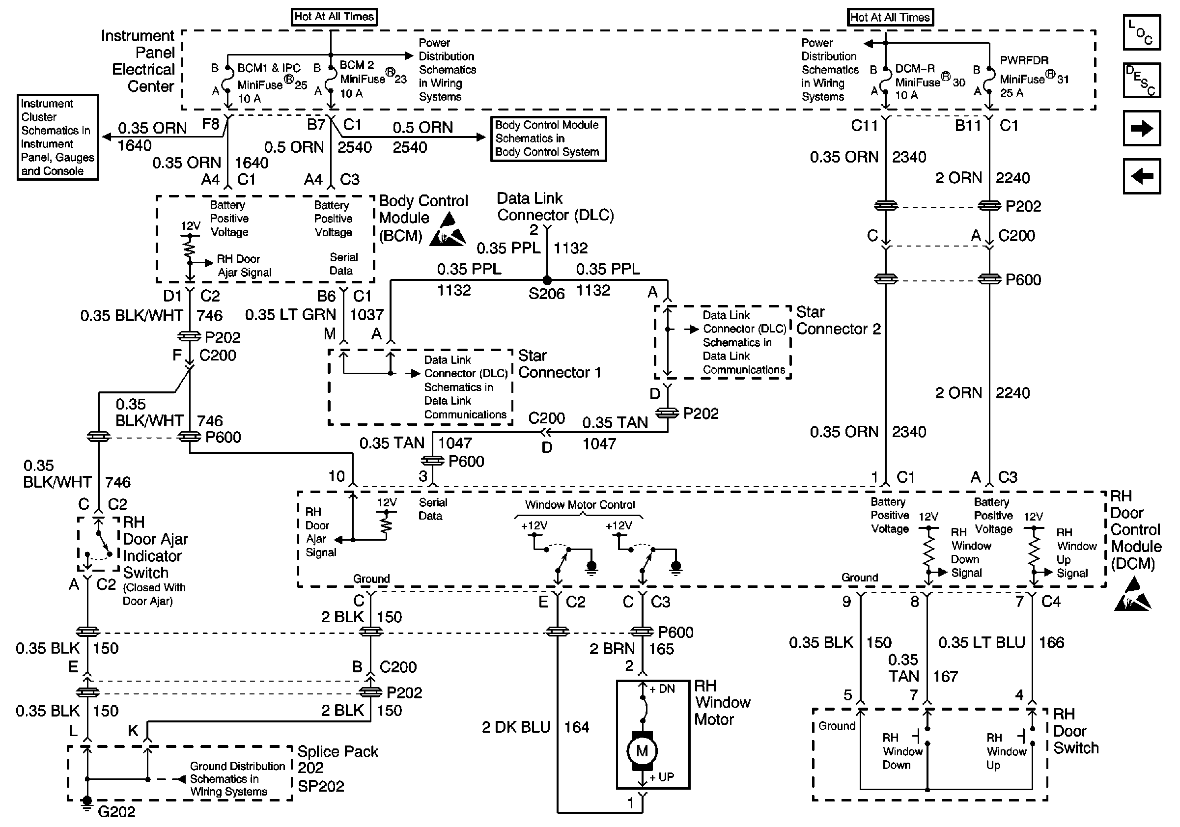
Figure
2:
RH Door Control Module (DCM)
LH Door Control Module (DCM)
Retained Accessory Power (RAP) Description
Power and Ground
Power Distribution Schematics
Power Distribution Schematics
Data Link Connector Schematics
Data Link Connector Schematics
Ground Distribution Schematics
Instrument Cluster: Analog Schematics
Body Control System Schematics
Handling ESD Sensitive Parts Notice
Handling ESD Sensitive Parts Notice
Retained Accessory Power (RAP) Components
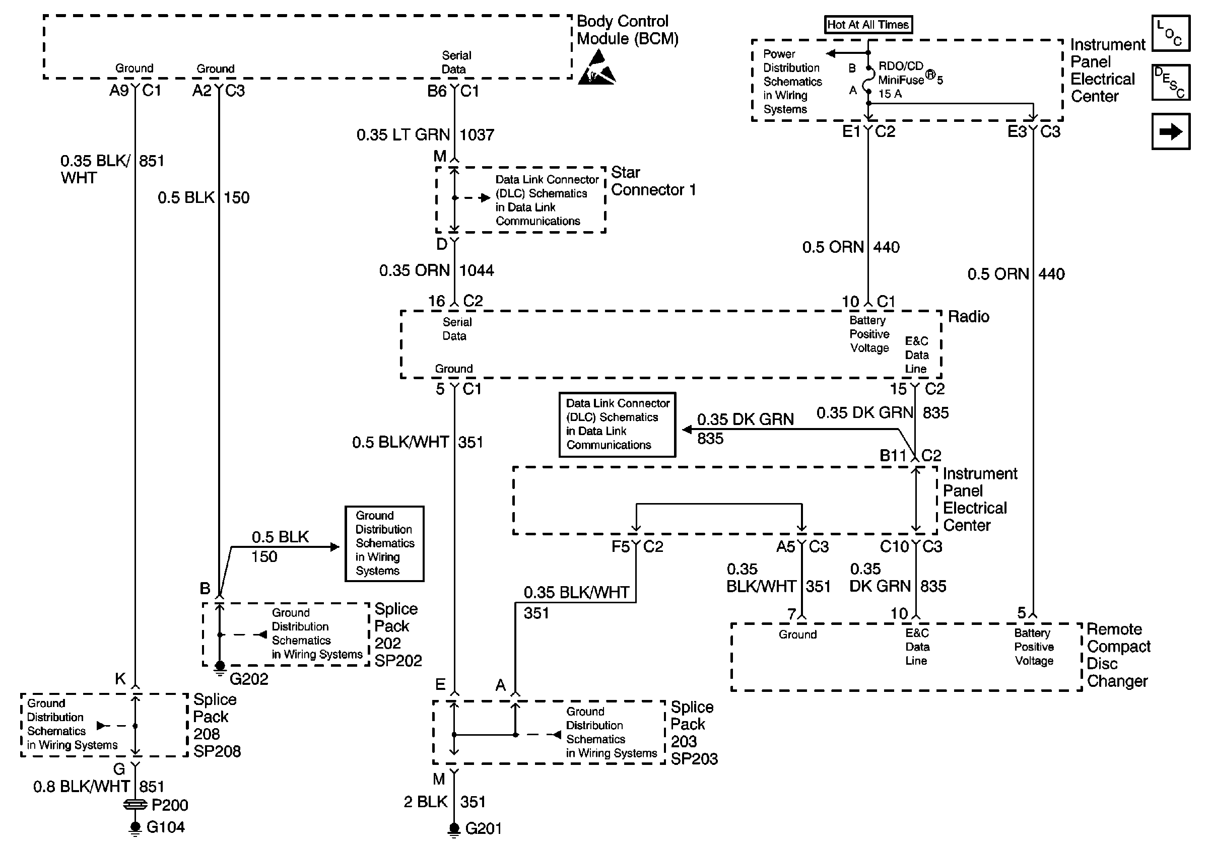
Figure
3:
LH Door Control Module (DCM)
Retained Accessory Power (RAP) Components
Retained Accessory Power (RAP) Description
RH Door Control Module (DCM)
Power Distribution Schematics
Ground Distribution Schematics
Data Link Connector Schematics
Data Link Connector Schematics
Handling ESD Sensitive Parts Notice
Handling ESD Sensitive Parts Notice