GM Service Manual Online
For 1990-2009 cars only

Object Number: 541208  Size: LF
Data Link Connector Schematics
Data Link Connector Schematics
Ground Distribution Schematics
Power Distribution Schematics
Power and Grounding Components
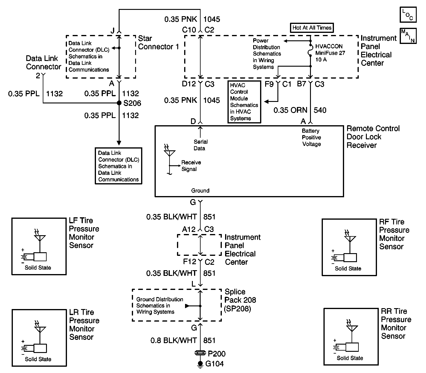
Tire Pressure Monitoring System Schematics
HVAC Blower Control Schematics

Circuit Description

When the TPM sensors detect a vehicle speed of 16-24 km/h (10-15 mph), the TPM sensors will enter a powered up stage and begin to transmit a unique identification code and tire pressure information from 0-427 kPa (0-62 psi) to the receiver. The receiver waits for the first sensor to transmit information. When the first sensor transmits its information 15 times, the receiver checks whether all sensors have sent their information. If one or more sensors do not transmit information, the receiver will set the appropriate DTCs for the TPM sensor that did not transmit. When the vehicle has been stationary for more than 1 minute, the sensor will enter a power down or sleep mode and will stop transmitting tire pressure information.

Conditions for Setting the DTC

    • The vehicle completes a diagnostic cycle (driving for about 20 minutes at speeds over 24 km/h [15 mph]) and the left front TPM sensor has not transmitted tire pressure information.
    • The receiver has received at least one TPM sensor transmit tire pressure information 15 times and no tire pressure information was received from the left front TPM sensor.

Action Taken When the DTC Sets

    • Stores a DTC C2100 in the receiver memory
    • Sends a message to the IPC to display the SERVICE TIRE WARN SYS message
    • The IPC will default to display the left front tire pressure as XXX kPa (XX psi).

Conditions for Clearing the DTC

    • The left front TPM sensor transmits tire pressure information to the receiver before a diagnostic cycle is completed.
    • A history DTC will clear after 50 consecutive ignition cycles if the condition for the malfunction is no longer present.
    • Use the IPC clearing DTCs feature.
    • Use a scan tool.

Diagnostic Aids

    • The IPC will default to display the left front tire pressure as XXX kPa (XX psi) if the receiver is unable to receive or send tire pressure data.
    • If there is an open in the serial data line to the receiver, the IPC will display XXX kPa (XX psi) for all tire pressure values and the SERVICE TIRE WARN SYS message.
    • Clear the receiver diagnostic memory before road testing the vehicle whenever a TPM sensor is replaced in order to avoid reading the original DTC stored in the memory.
    • Take tire pressure measurements when the tires are cold in order to obtain the lowest readings.

Test Description

The numbers below refer to the step numbers on the diagnostic table:

  1. This test checks if the IPC can enter the TIRE TRAINING mode. If the display is blank, or if the DIC buttons do not respond when pressed, the IPC must be diagnosed first.

  2. This test determines if the TPM sensors can properly transmit their identification codes. (If the horn did not sound during the test, the receiver was unable to receive a TPM sensor identification code.)

  3. This test determines if the TPM sensor replacement corrected the malfunction.

  4. This test determines if programming the TPM sensors corrected the malfunction.

DTC C2100 -- Left Front TPM Sensor Malfunction

Step

Action

Value(s)

Yes

No

1

Were you sent here from the TPM Diagnostic System Check?

--

Go to Step 2

Go to Diagnostic System Check - Tire Pressure Monitoring

2

Using the buttons on the DIC, enter the TIRE TRAINING mode. Refer to Tire Pressure Monitoring Sensor Programming .

Can the programming be successfully accessed through the IPC?

--

Go to Step 3

Go to Diagnostic System Check - Instrument Cluster

3

Program all TPM sensors. Refer to Tire Pressure Monitoring Sensor Programming .

Was the left front TPM sensor programming successful?

--

Go to Step 6

Go to Step 4

4

  1. Replace the left front TPM sensor. Refer to Low Tire Pressure Indicator Sensor Replacement .
  2. Program all the TPM sensors. Refer to Tire Pressure Monitoring Sensor Programming .

Is the replacement complete?

--

Go to Step 5

--

5

  1. Clear the DTCs.
  2. Road test the vehicle above 24 km/h (15 mph) for 20 minutes.

Does DTC C2100 reset?

--

Go to Step 7

System OK

6

  1. Clear the DTCs.
  2. Road test the vehicle above 24 km/h (15 mph) for 20 minutes.

Does DTC C2100 reset?

--

Go to Step 4

System OK

7

  1. Replace the remote control door lock receiver. Refer to Tire Pressure Indicator Receiver Replacement .
  2. Program all TPM sensors. Refer to Tire Pressure Monitoring Sensor Programming .
  3. Program the RFA transmitters. Refer to Transmitter Programming/Synchronization in Keyless Entry.

Is the replacement complete?

--

Go to Step 8

--

8

  1. Turn the ignition to OFF.
  2. Install any components or connectors that were removed.
  3. Clear all DTCs.

Are the repairs complete?

--

Go to Diagnostic System Check - Tire Pressure Monitoring

--