GM Service Manual Online
For 1990-2009 cars only
Makes
🢒
Chevrolet
🢒
2004
🢒
Corvette
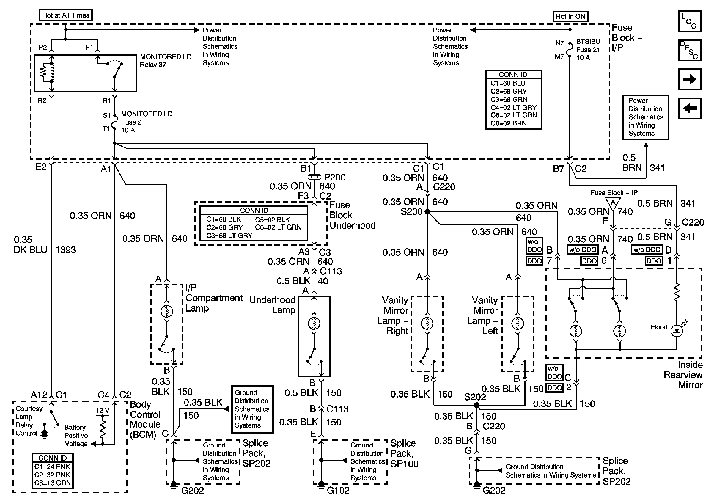
🢒 Vanity Mirror, Inside Rearview Mirror, Underhood and Instrument Panel Compartment Lamps
Vanity Mirror, Inside Rearview Mirror, Underhood and Instrument Panel Compartment Lamps
Vanity Mirror, Inside Rearview Mirror, Underhood and Instrument Panel Compartment Lamps
Master Electrical Component List
Interior Lighting Systems Description and Operation
Inside Rearview Mirror Switch Backlight
Courtesy Lamps
Fuse Block-I/P Bussing (1 of 2)
G202
G202
G101 and G102
Fuse Block-I/P Fuses 50, 14, 21, 22, 18 and Relay 44
G202
Courtesy Lamps
Fuse Block-I/P Fuses 50, 14, 21, 22, 18 and Relay 44