GM Service Manual Online
For 1990-2009 cars only
Makes
🢒
Chevrolet
🢒
1985
🢒
Evaluator
🢒
Engine
🢒
Engine Cooling
🢒 Engine Cooling Schematics
Figure
1:
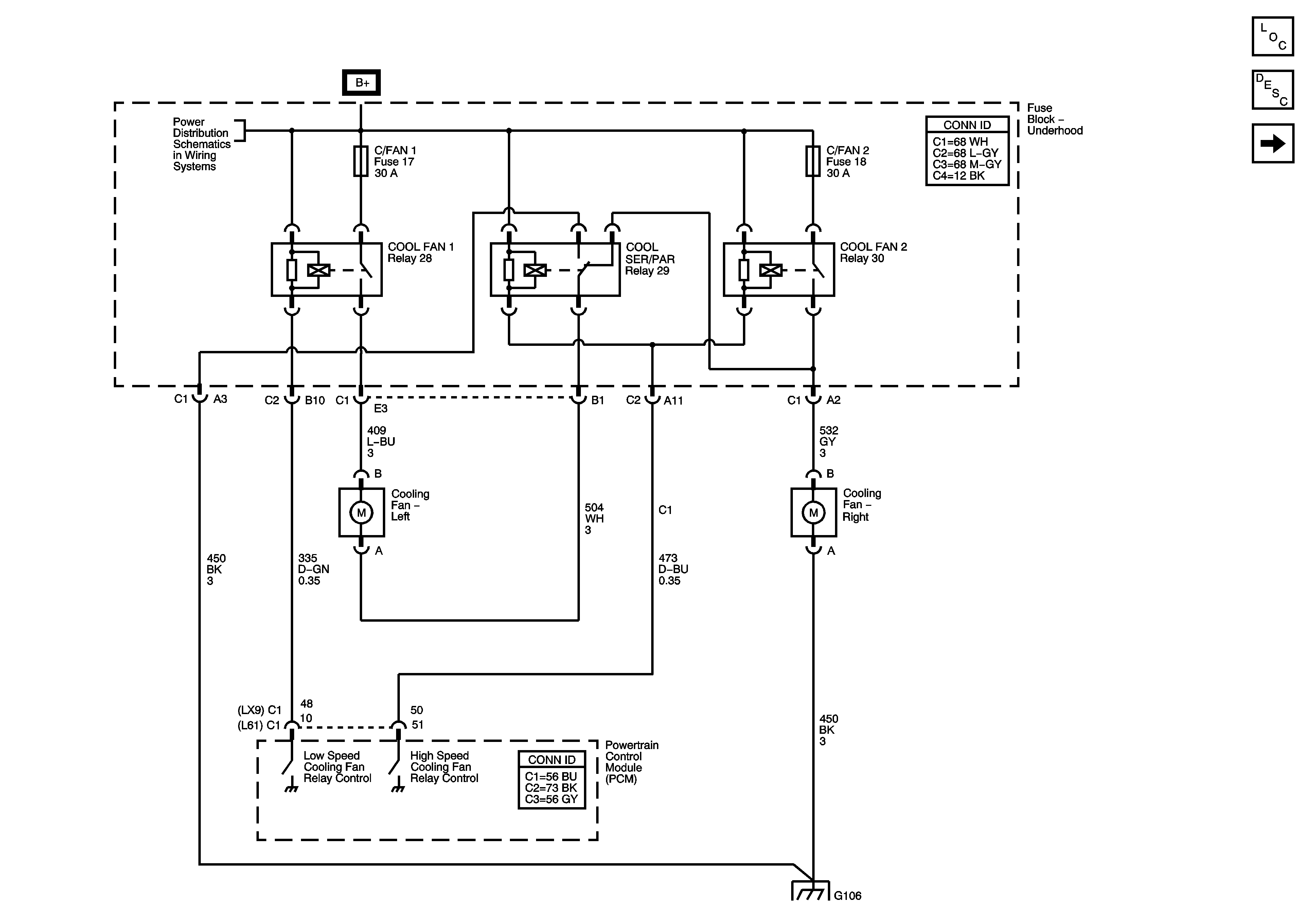
Engine Cooling Fans
Master Electrical Component List
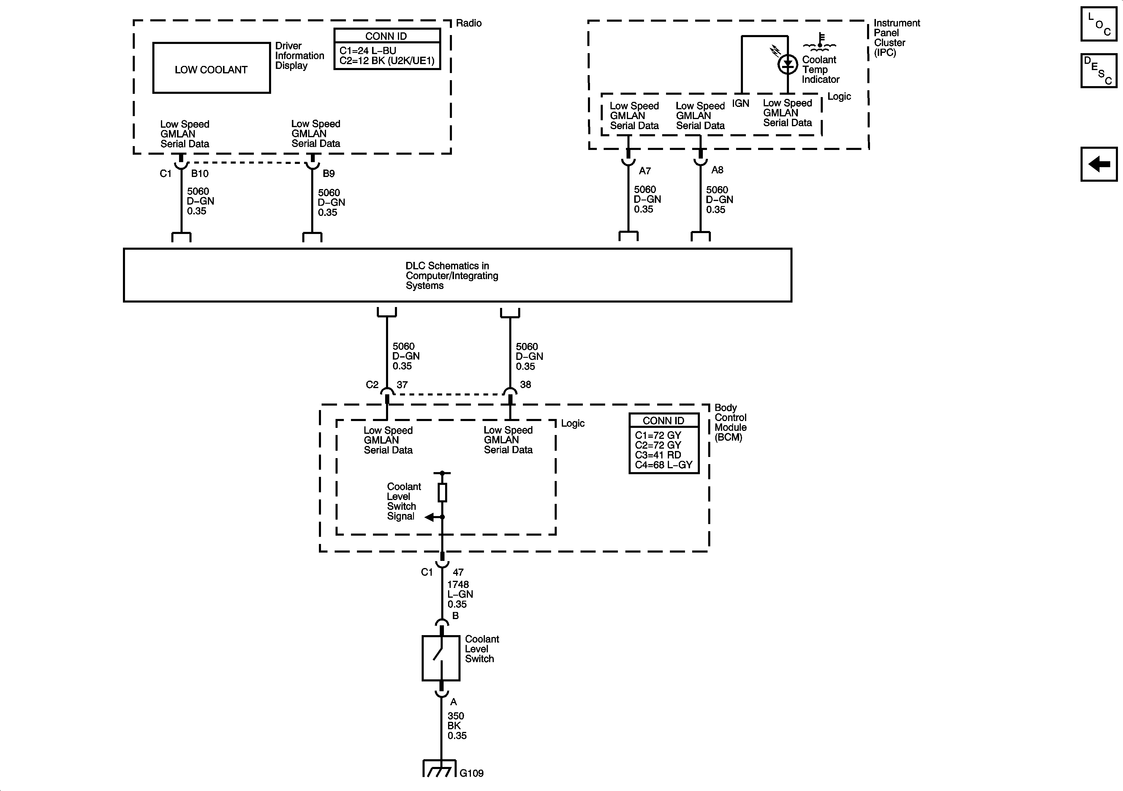
Engine Cooling Schematics (Engine Coolant Indicator)
Power Distribution (B+ Bussing)
Ground G103 and G106
Figure
2:
Engine Coolant Indicator
Master Electrical Component List
Engine Cooling (Engine Cooling Fans)
Ground G109