GM Service Manual Online
For 1990-2009 cars only
Makes
🢒
Chevrolet
🢒
2000
🢒
Express
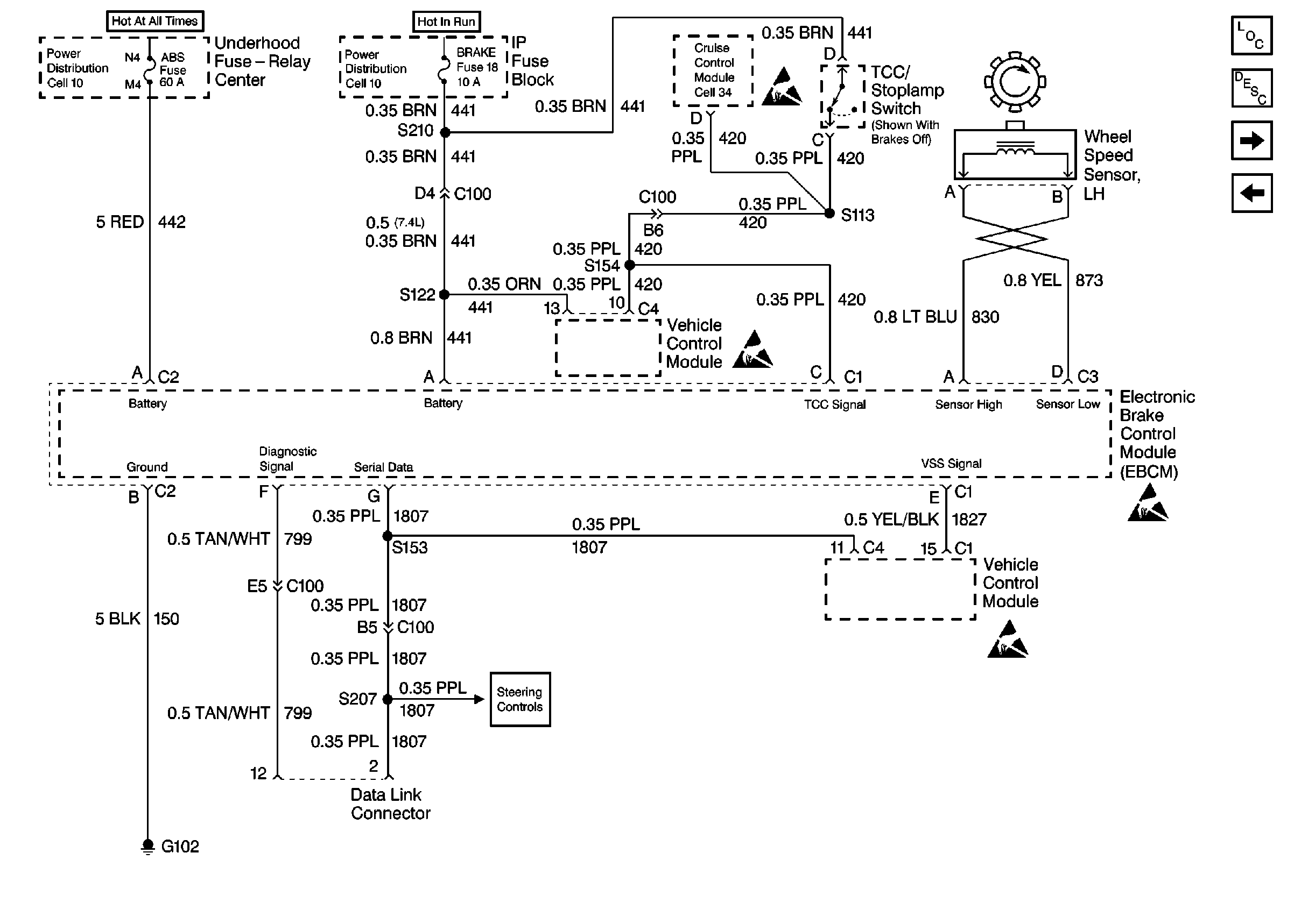
🢒 Cell 44: PWR, GND, And WSS (LH, Gas)
Cell 44: PWR, GND, And WSS (LH, Gas)
Cell 44: PWR, GND, And WSS (LH, Gas)
ABS Components
ABS Description
Cell 44: PWR, GND, And WSS (LH, Diesel)
Cell 44: PWR, GND, And WSS (RH)
ABS Schematic References
ABS Schematic References
ABS Schematic References
ABS Schematic References
Antilock Brake System Schematic Icons
Antilock Brake System Schematic Icons