GM Service Manual Online
For 1990-2009 cars only
Makes
🢒
Chevrolet
🢒
2000
🢒
Express
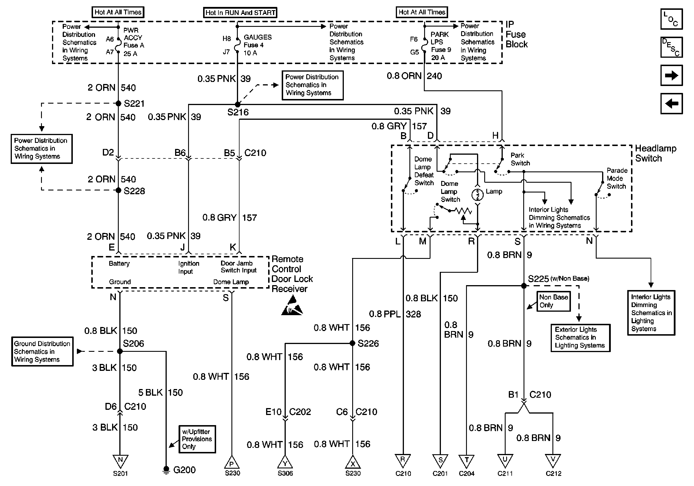
🢒 PWR ACCY, GAUGES, PARK LPS Fuses (w/Keyless Entry)
PWR ACCY, GAUGES, PARK LPS Fuses (w/Keyless Entry)
PWR ACCY, GAUGES, PARK LPS Fuses (w/ Keyless Entry)
Lighting Systems Components
Interior Lights Circuit Description
Power Window And Lock Switch Illumination
PWR ACCY, GAUGES, And PARK LPS Fuses
LIGHTING and BATT Fuses
GAUGES Fuse
IGN A, IGN B Fuses, and Ignition Switch
PWR ACCY Fuse
Handling ESD Sensitive Parts Notice
G200
PARK LPS, TURN B/U, HAZARD, STOP Fuses
Sunshade, Ashtray, And IP Compartment Lamps
Stepwell Lamps
CTSY Fuse
Stepwell Lamps
Power Window And Lock Switch Illumination
Sunshade, Ashtray, And IP Compartment Lamps
Sunshade, Ashtray, And IP Compartment Lamps
Power Window And Lock Switch Illumination
Power Window And Lock Switch Illumination