GM Service Manual Online
For 1990-2009 cars only
Makes
🢒
Chevrolet
🢒
2002
🢒
Express
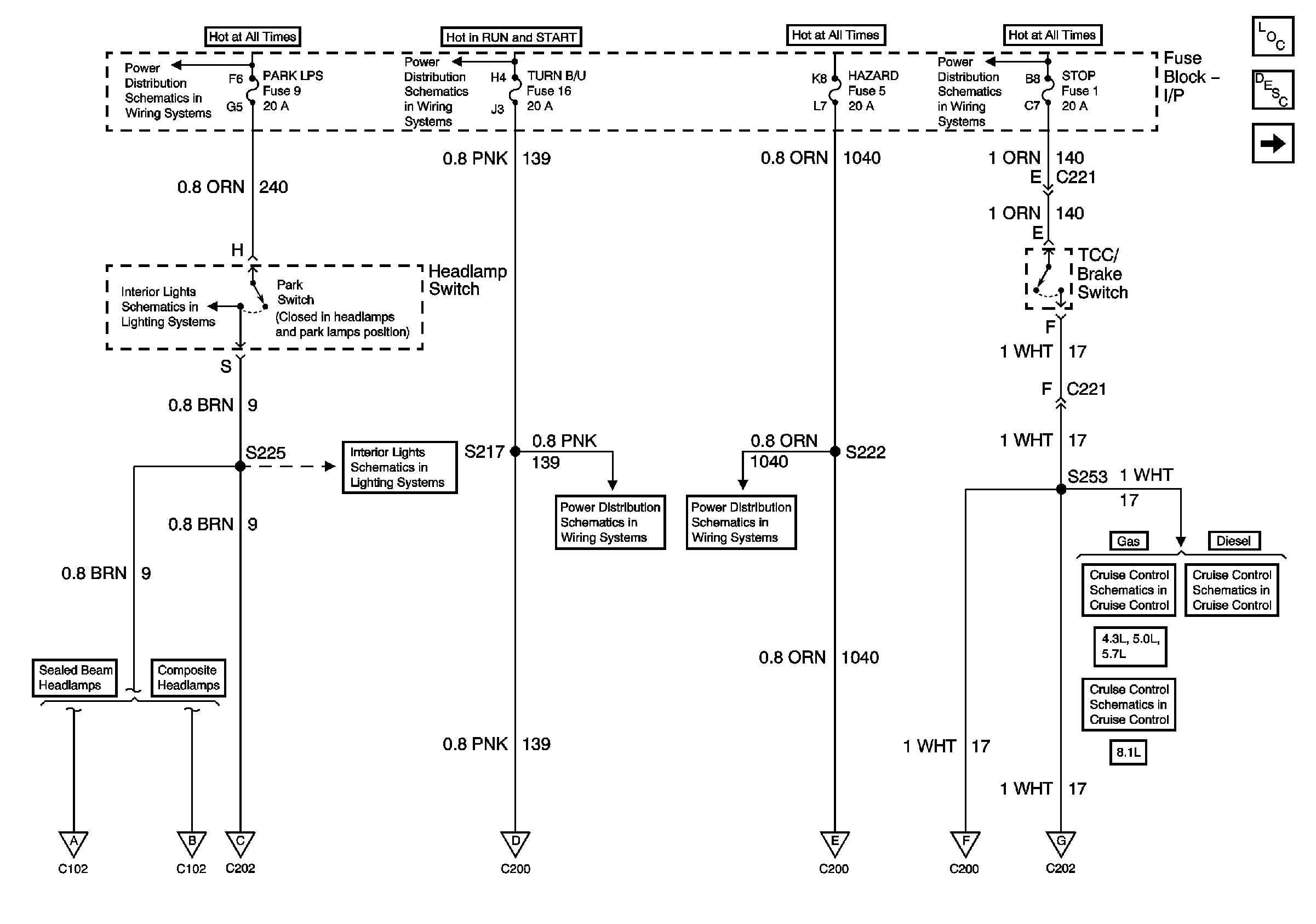
🢒 PARK LPS, TURN B/U, HAZARD and STOP Fuses
PARK LPS, TURN B/U, HAZARD and STOP Fuses
PARK LPS, TURN B/U, HAZARD and STOP Fuses
Master Electrical Component List
Exterior Lighting Systems Description and Operation
Hazard Warning Switch, Turn/Hazard Lamp Flasher
Lighting and Battery Fuses
Ignition A, Ignition B Fuses, and Ignition Switch
Lighting and Battery Fuses
PWR ACCY, GAUGES and PARK LPS Fuses
PWR ACCY, GAUGES and PARK LPS Fuses
Courtesy, Air Bags, and Turn Backup Fuses
Power Windows, Heated Mirrors, Rear Defogger, and Hazard Fuses
4.3L, 5.0L and 5.7L Engines
6.5L Diesel Engine
8.1L Engine
Front Side Marker Lamps, Front Park and Turn Signal Lamps
Front Side Marker Lamps, Front Park and Turn Signal Lamps - Composite
Hazard Warning Switch, Turn/Hazard Lamp Flasher
Hazard Warning Switch, Turn/Hazard Lamp Flasher
Hazard Warning Switch, Turn/Hazard Lamp Flasher
Tail Lamps, Rear Park and Turn Signal Lamps, Center High Mounted Stoplamps, License Lamp