GM Service Manual Online
For 1990-2009 cars only
Makes
🢒
Chevrolet
🢒
2005
🢒
Kodiak C-Series (Conventional) C6/C7/C8
🢒
Body
🢒
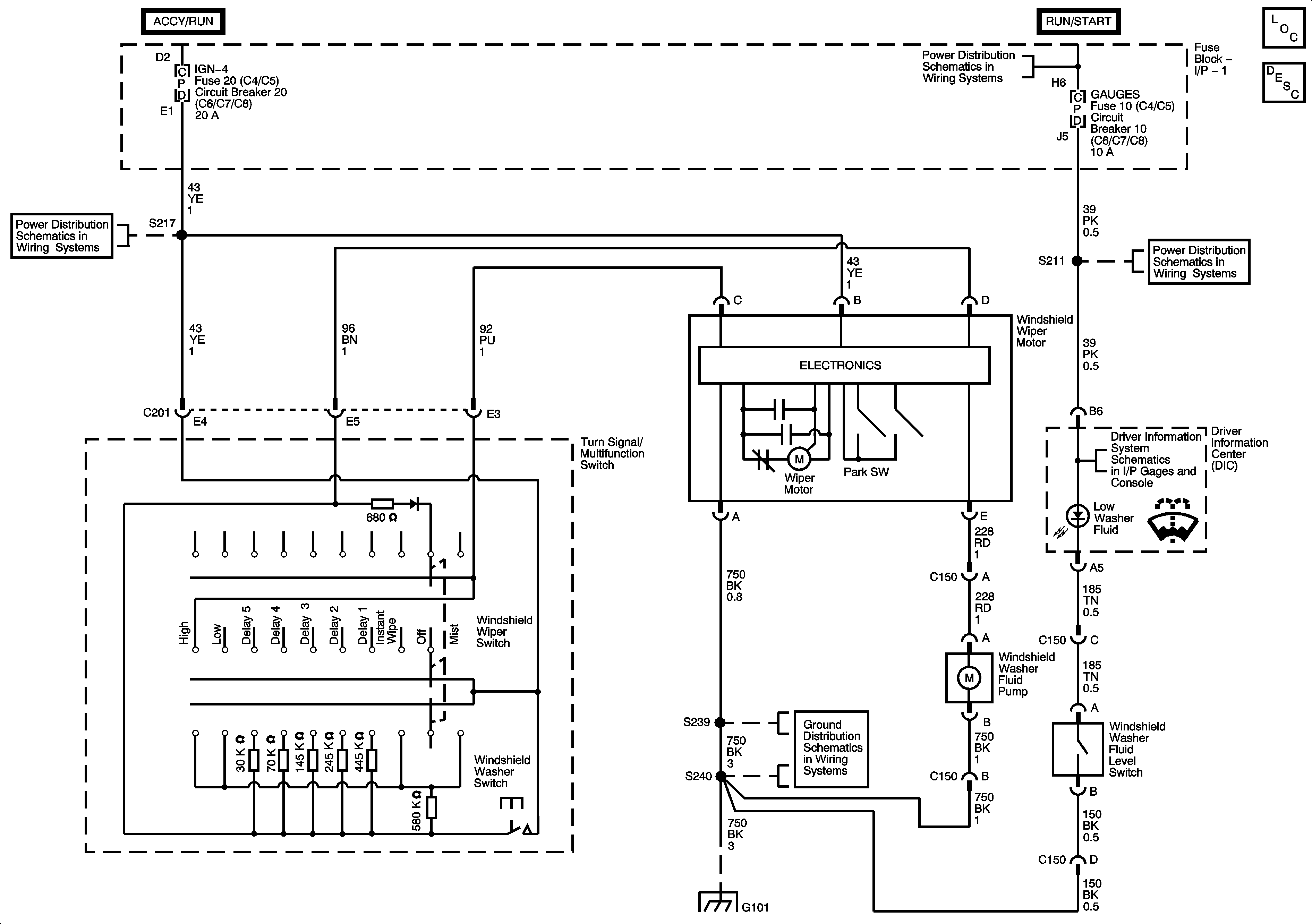
Wipers/Washer Systems
🢒 Wiper/Washer Schematics
Master Electrical Component List
Wiper/Washer System Description and Operation
I/P Fuse Block, IGN 4, and AUX RLY Fuses/Circuit Breakers
Ignition Switch, OFF/RUN/START, RUN/START, and START Bus Bars
I/P Fuse Block, R-RR TRUCK, L-RR TRUCK, GAGES, and SIR Fuses/Circuit Breaker
Driver Information Center (DIC)
G101 - 1 of 2
G101 - 1 of 2