GM Service Manual Online
For 1990-2009 cars only
Makes
🢒
Chevrolet
🢒
2005
🢒
Kodiak C-Series (Conventional) C6/C7/C8
🢒
Body
🢒
Wiring Systems
🢒 Antilock Brake System Schematics
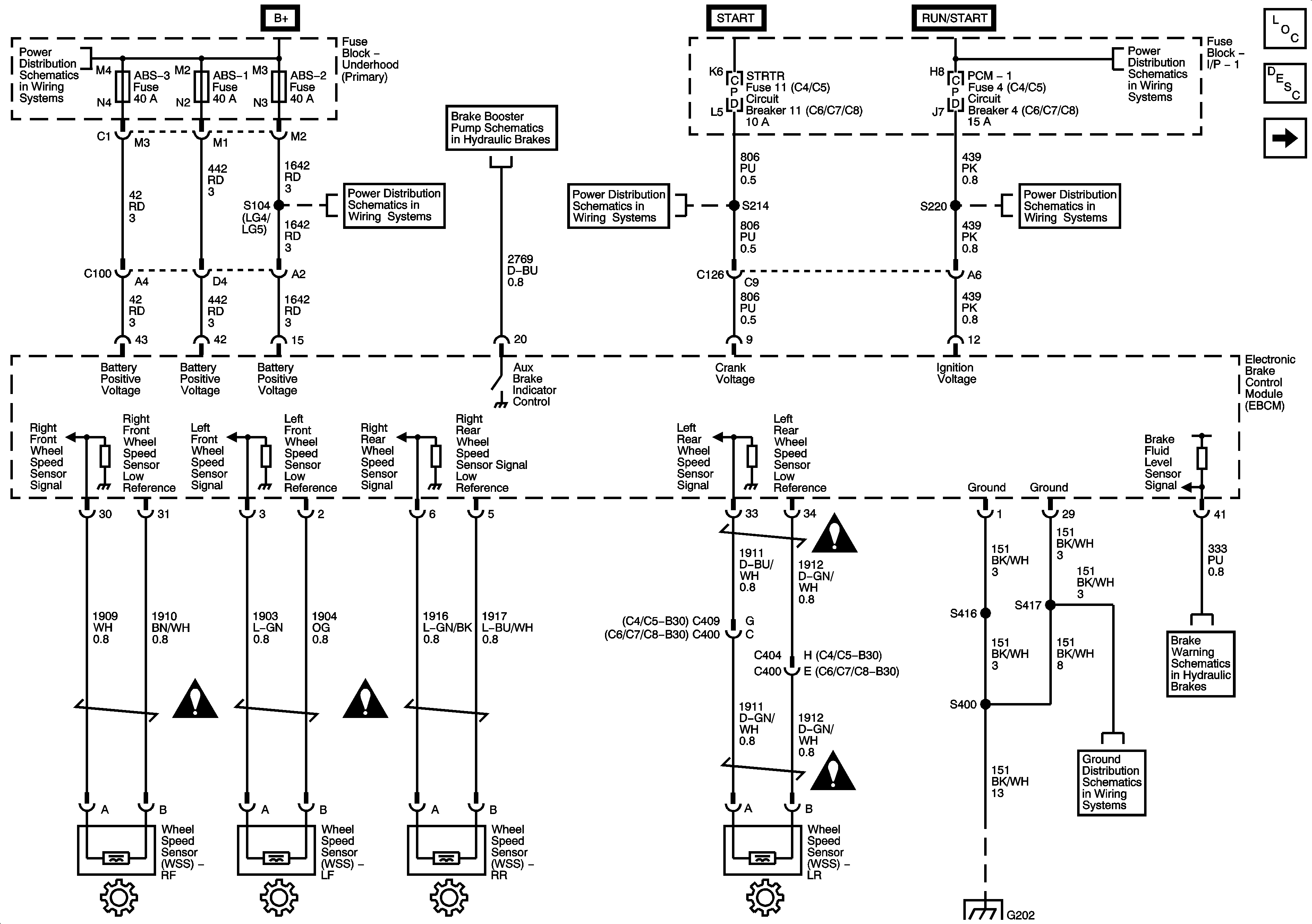
Figure
1:
Module Power, Ground, Serial Data, and WSS
Master Electrical Component List
ABS Description and Operation
Traction Control and Brake Lamp Switch
B+ Bus Bar
Ignition Switch, OFF/RUN/START, RUN/START, and START Bus Bars
Brake Booster Pump Schematics
ABS 2, ABS 3, ABS 1, and E/A Pump Fuses and HORN Fuse/Circuit Breaker
I/P Fuse Block, START and TRANS Fuses/Circuit Breakers
Underhood Fuse Block, ENGINE Fuse and I/P Fuse Block, PCM-I Fuse/Circuit Breaker
G200, G202, and G203 - 1 of 4
Brake Warning System Schematics - Hydraulic
Figure
2:
Traction Control and Brake Lamp Switch
Master Electrical Component List
ABS Description and Operation
Module Power, GND, Serial Data, and Wheel Speed Sensors
Ignition Switch, OFF/RUN/START, RUN/START, and START Bus Bars
Ignition Switch, RUN and ACC/RUN Bus Bars
I/P Fuse Block, R-RR TRUCK, L-RR TRUCK, GAGES, and SIR Fuses/Circuit Breaker
BRAKE, CHASSIS, HTR/AC, and AXLE/4WD Fuses/Circuit Breakers
BRAKE, CHASSIS, HTR/AC, and AXLE/4WD Fuses/Circuit Breakers
Splice Pack SP203 (L18/LB7/LG4)
Engine Exhaust System
G101 - 2 of 2