GM Service Manual Online
For 1990-2009 cars only
Makes
🢒
Chevrolet
🢒
2000
🢒
Lumina
🢒
Body and Accessories
🢒
Lighting Systems
🢒 Headlights Schematics
Figure
1:
Fuse Distribution, Headlamp Switch and DRL Control Module
Fan #3, PARK LPS, HORN, ABS, IGN SW 1 Fuses, HD LPS Circuit Breaker, and Electronic Brake Control Relay (ABS)
ABS, FAN 3, PARK LPS and HORN Fuses
Fuses 12, 21, 30, 33, 39, 42, ELEK IGN, PCM IGN, F/INJN, TRANS, A/C CONT, AIR PUMP Fuses, IGN SYST Relay
Lighting Systems Components
Headlights Circuit Description
Headlamp Dimmer Switch, Headlamps and DRL Control Module
Fuses 4, 13, and 22
Fuse Distribution, Headlamp Switch, Instrument Cluster, Park/Turn Signal and Side Marker Lamps
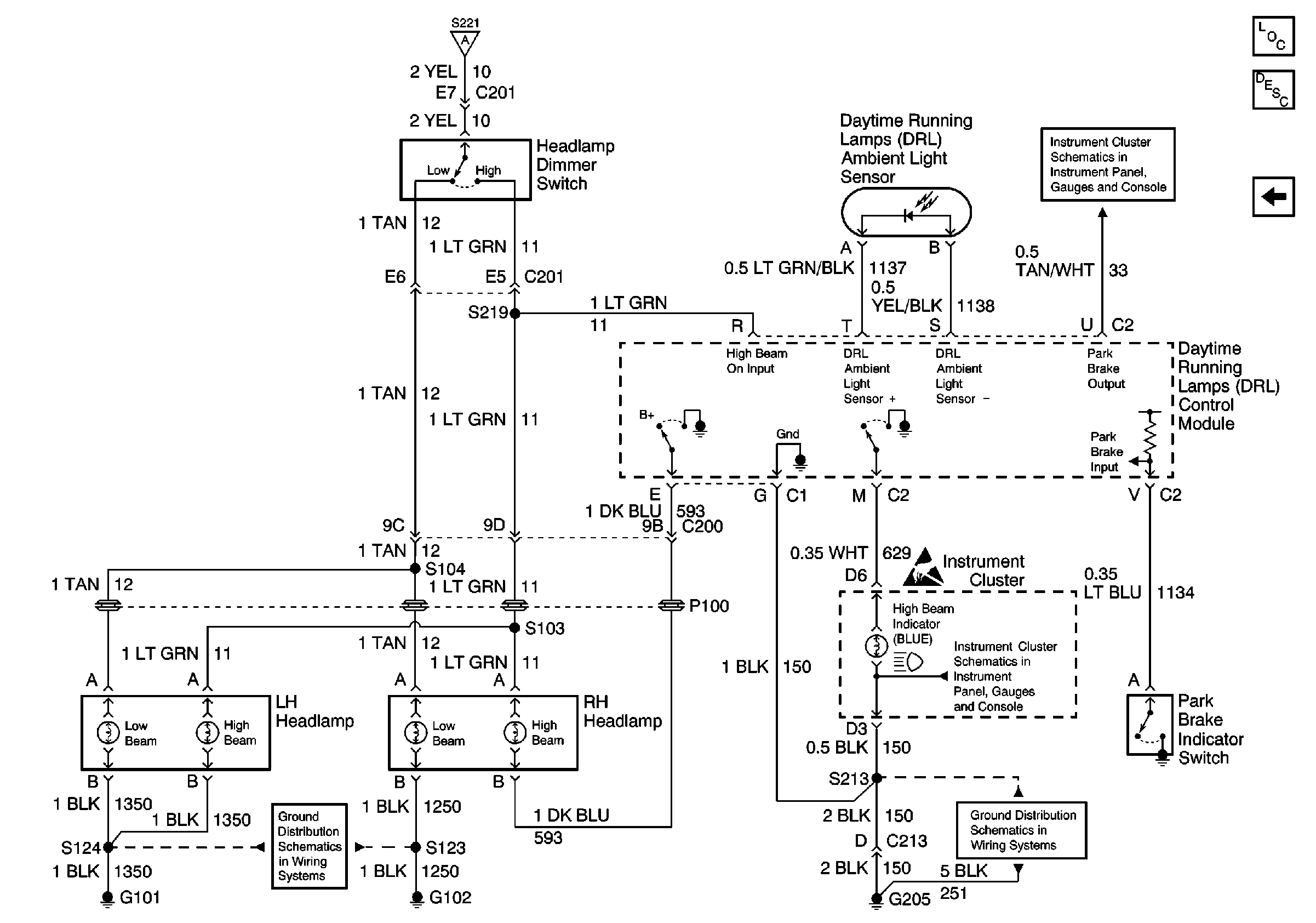
Headlamp Dimmer Switch, Headlamps and DRL Control Module
Figure
2:
Headlamp Dimmer Switch, Headlamps and DRL Control Module
Fuse Distribution, Headlamp Switch and DRL Control Module
Instrument Cluster: Analog Schematics
Lighting Systems Components
Headlights Circuit Description
Fuse Distribution, Headlamp Switch and DRL Control Module
G205 (1 of 2)
Instrument Cluster: Analog Schematics
Handling ESD Sensitive Parts Notice
G101 and G102