GM Service Manual Online
For 1990-2009 cars only
Makes
🢒
Chevrolet
🢒
1999
🢒
Malibu
🢒 Cell 23: Transaxle Controls (Switches)
Cell 23: Transaxle Controls (Switches)
Cell 23: Transaxle Controls (Switches)
Engine Controls Component Views
Powertrain Control Module Description
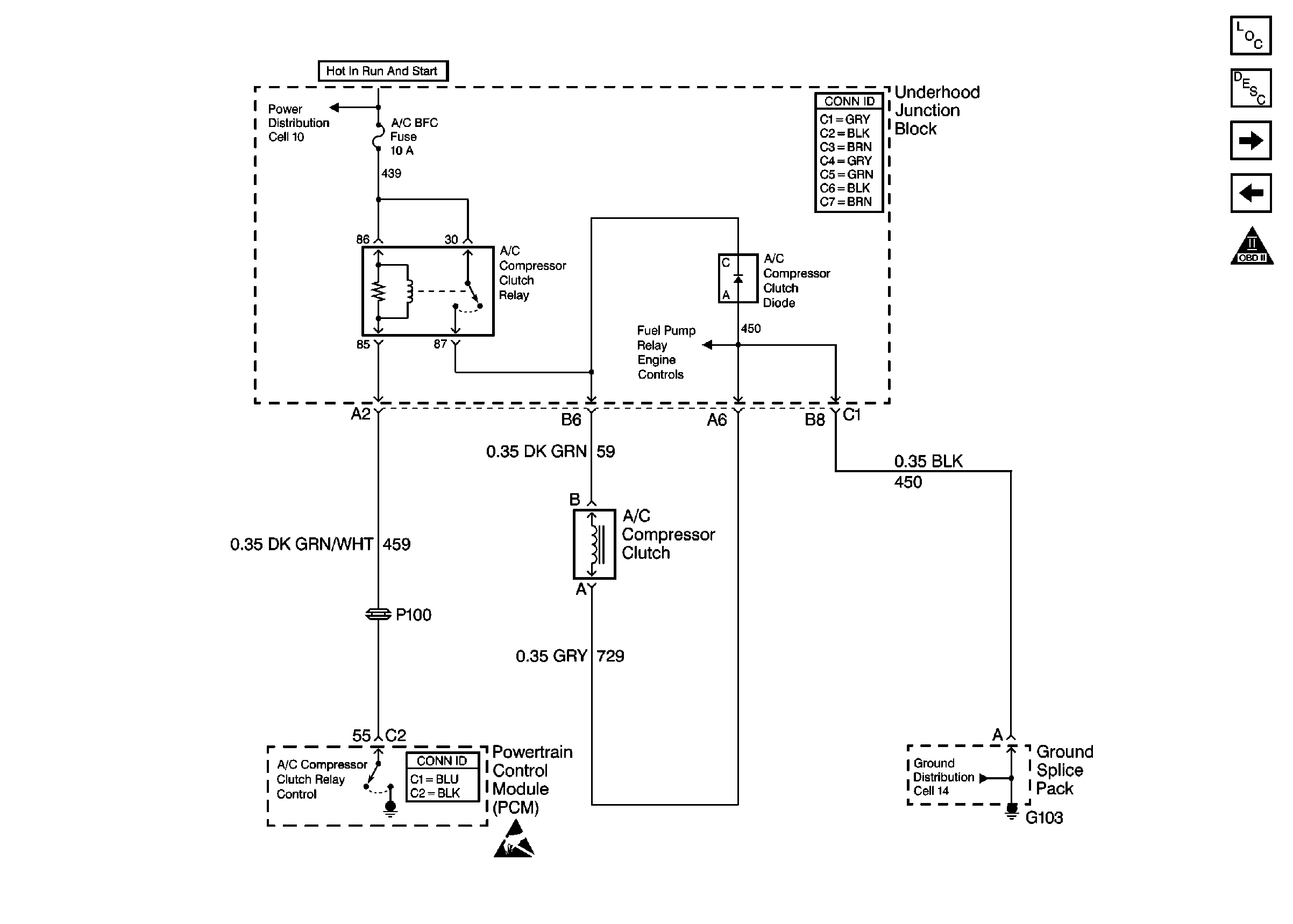
Cell 23: A/C Controls
Cell 23: Transaxle Controls (Solenoids)
OBD II Symbol Description Notice
Power and Grounding Connector End Views
Handling ESD Sensitive Parts Notice