GM Service Manual Online
For 1990-2009 cars only

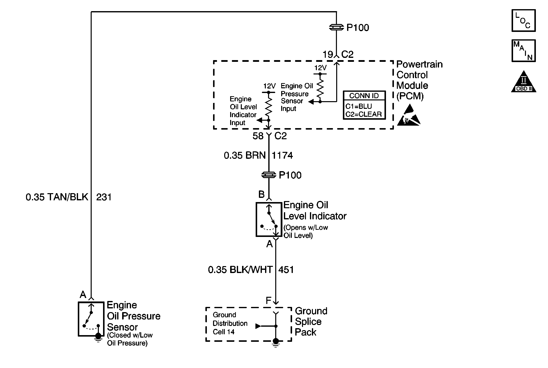
Object Number: 568112  Size: MF
Engine Controls Components
Engine Controls Schematics
OBD II Symbol Description Notice
Handling ESD Sensitive Parts Notice

Circuit Description

The oil level switch is a magnetic reed float style switch which is closed with oil level full and open when oil level is low. The Powertrain Control Module (PCM) monitors the oil level switch to determine if the oil is LOW or OK. When the Test Conditions have been met the PCM will monitor the oil level switch input. If a low oil level is indicated, the PCM will send a Class II message to the Instrument Panel (IP) Cluster. The IP Cluster will then indicate the oil level is low. If the Test Conditions have not been met then the PCM ignores the oil level switch input and oil level OK is indicated to the IP Cluster. The engine coolant temperature Test Condition is required to ensure enough time has passed since the engine was last stopped. The time period/coolant temperature difference is to allow enough time for the engine oil to drain back into the oil pan. The colder the current engine temperature is, the larger the drop in temperature necessary. This is to ensure colder, thicker oil has drained back into the oil pan.

    •  The engine coolant temperature must be more than 15°C (59°F).
    •  The engine coolant temperature at key ON must be at least 12°C (22°F) cooler than the engine coolant temperature at the last key OFF.

The low oil level lamp will be illuminated for about a minute when the PCM checks for low oil level and the engine oil level switch indicates that a low oil level condition exists (engine oil level switch circuit not grounded). When the ignition is first turned ON, the IP cluster commands the low oil level lamp ON for a brief period of time to test the bulb.

Diagnostic Aids

Important: The oil level switch is mounted to the oil pan at a level below the full level. Removal of the switch may drain several quarts of oil.

For diagnosis of the instrument panel, perform Diagnostic System Check - Instrument Cluster in Instrument Panel, Gauges and Console.

Inspect for the following conditions:

Many situations may lead to an intermittent condition. Perform each inspection or test as directed.

Important: :  Remove any debris from the connector surfaces before servicing a component. Inspect the connector gaskets when diagnosing or replacing a component. Ensure that the gaskets are installed correctly. The gaskets prevent contaminate intrusion.

    • Loose terminal connection
       -  Use a corresponding mating terminal to test for proper tension. Refer to Testing for Intermittent Conditions and Poor Connections , and to Connector Repairs in Wiring Systems for diagnosis and repair.
       -  Inspect the harness connectors for backed out terminals, improper mating, broken locks, improperly formed or damaged terminals, and faulty terminal to wire connection. Refer to Testing for Intermittent Conditions and Poor Connections , and to Connector Repairs in Wiring Systems for diagnosis and repair.
    • Damaged harness--Inspect the wiring harness for damage. If the harness inspection does not reveal a problem, observe the display on the scan tool while moving connectors and wiring harnesses related to the sensor. A change in the scan tool display may indicate the location of the fault. Refer to Wiring Repairs in Wiring Systems for diagnosis and repair.
    •  Inspect the powertrain control module (PCM) and the engine grounds for clean and secure connections. Refer to Wiring Repairs in Wiring Systems for diagnosis and repair.

If the condition is determined to be intermittent, reviewing the Snapshot or Freeze Frame/Failure Records may be useful in determining when the DTC or condition was identified.

Step

Action

Values

Yes

No

1

Important: :  Ensure that engine oil level is not low, before continuing diagnosis. Refer to Fluid and Lubricant Recommendations in Maintenance and Lubrication.

Did you perform the Powertrain On Board Diagnostic (OBD) System Check?

--

Go to Step 2

Go to Powertrain On Board Diagnostic (OBD) System Check

2

Did you perform the Instrument Cluster System Check?

--

Go to Step 3

Go to Diagnostic System Check - Instrument Cluster in Instrument, Panel, Gauges, and Console

3

Observe oil level display on the scan tool.

Does oil level display OK?

--

Go to Diagnostic System Check - Instrument Cluster in Instrument, Panel, Gauges, and Console

Go to Engine Oil Level Sensor and/or Switch Diagnosis