GM Service Manual Online
For 1990-2009 cars only
Makes
🢒
Chevrolet
🢒
2000
🢒
Malibu
🢒
Engine
🢒
Engine Cooling
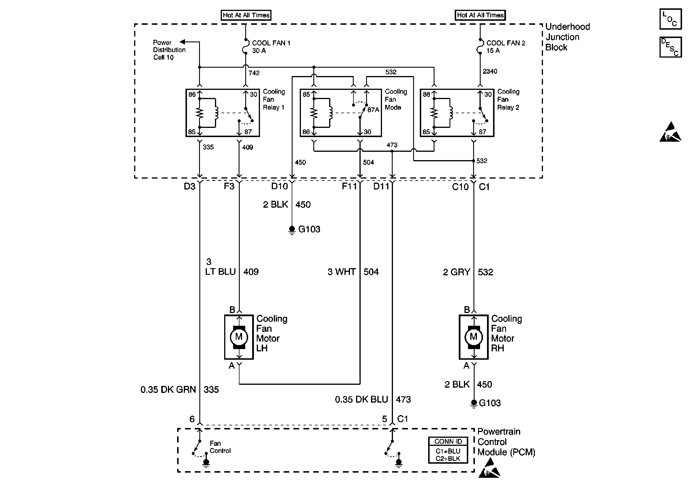
🢒 Cooling Fan Schematics
Engine Cooling Fans
Cooling System Components
Engine Cooling Fan Description - Electric
Handling ESD Sensitive Parts Notice
Handling ESD Sensitive Parts Notice
Power Distribution Schematics