GM Service Manual Online
For 1990-2009 cars only
Makes
🢒
Chevrolet
🢒
2000
🢒
Malibu
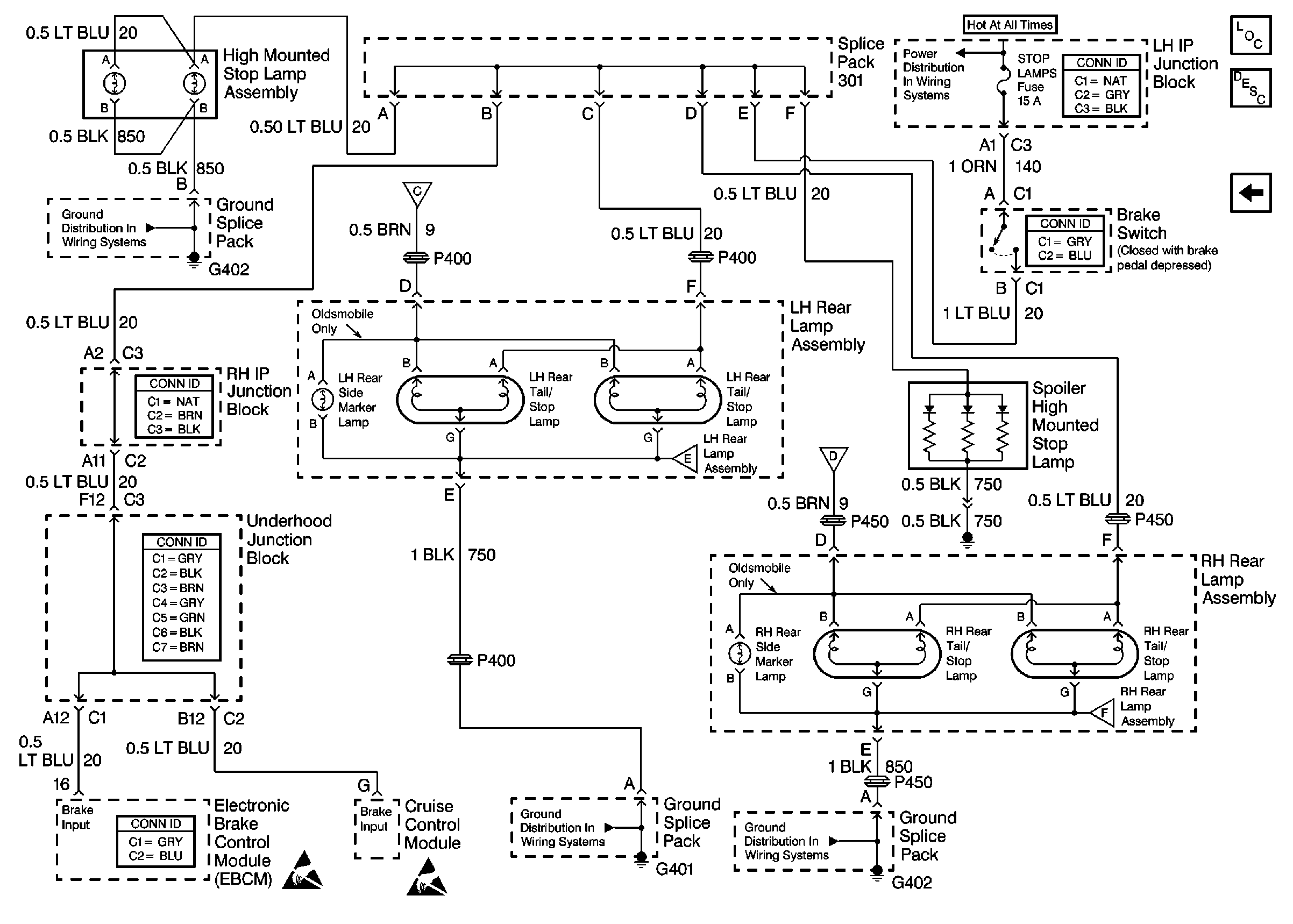
🢒 Tail/Stop Lamps
Tail/Stop Lamps
Tail/Stop Lamps
Lighting Systems Components
Exterior Lights Circuit Description
License Lamp
Ground Distribution Schematics
Ground Distribution Schematics
Ground Distribution Schematics
Handling ESD Sensitive Parts Notice
Handling ESD Sensitive Parts Notice