GM Service Manual Online
For 1990-2009 cars only
Makes
🢒
Chevrolet
🢒
2001
🢒
Malibu
🢒 Power and Communications
Power and Communications
Power and Communications
Master Electrical Component List
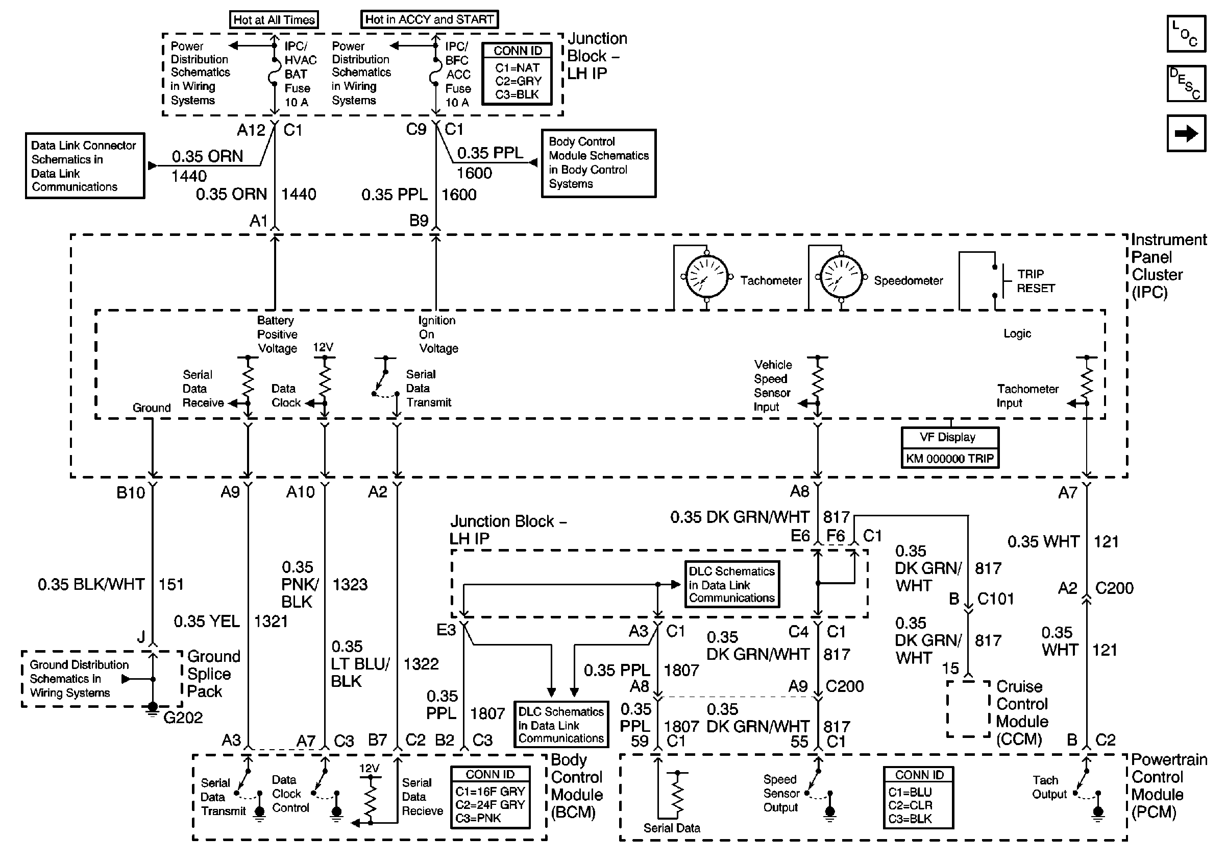
Instrument Cluster Description and Operation
Indicators
(Powers, Grounds, and Communication)
IGN BATT 1, IGN SW BATT 2, AIR BAG, TURN LPS, RDO ACC, WIPER, PCM ACC, and IPC/BFC ACC Fuses
LH IP Junction Block BATT 2, STOP LPS, IPC/HVAC BATT, BFC BATT Fuses
Data Link Communications
G202
Data Link Communications
Data Link Communications