GM Service Manual Online
For 1990-2009 cars only
Makes
🢒
Chevrolet
🢒
2004
🢒
Monte Carlo
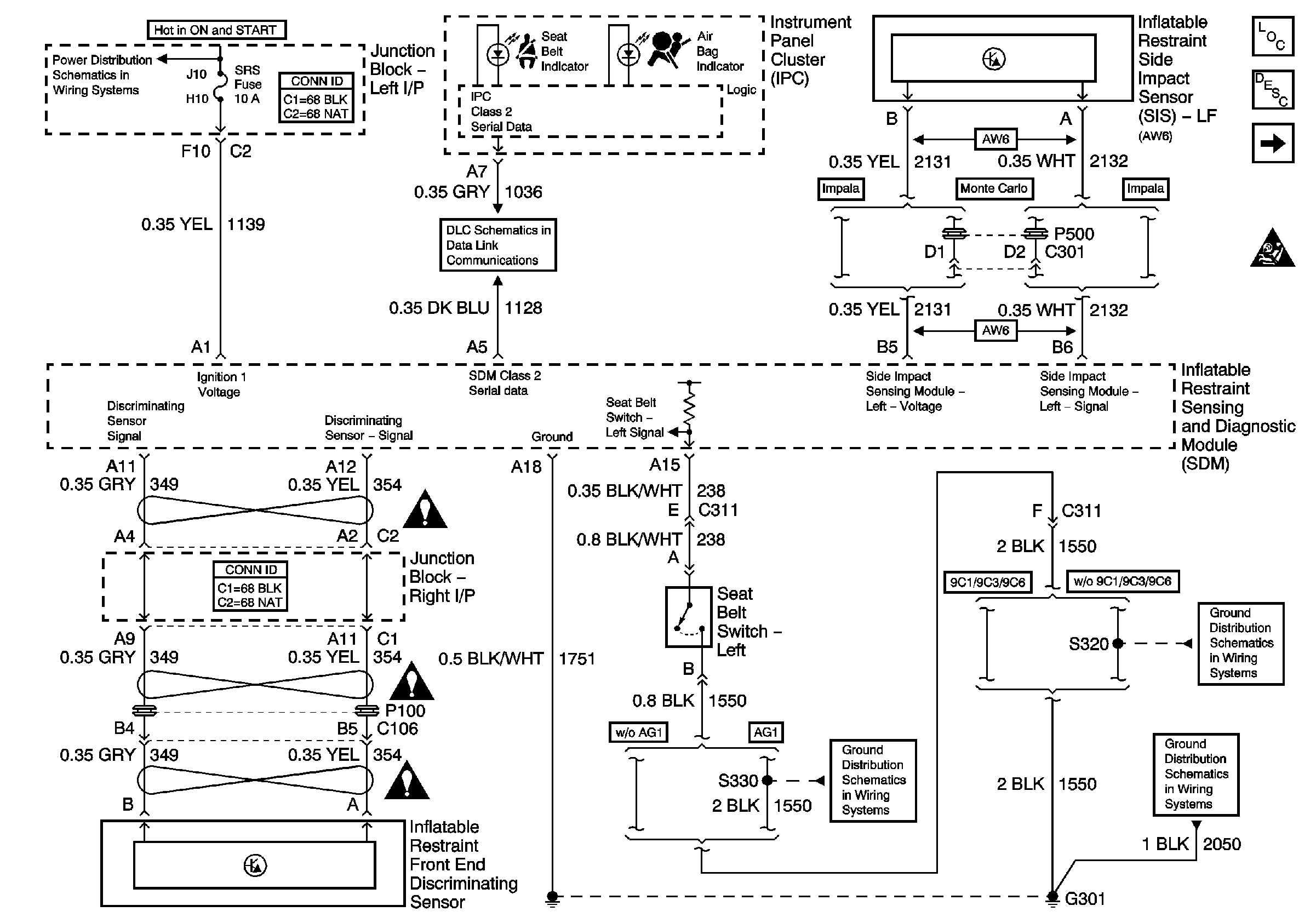
🢒 Data Link, Ground, Power, Seat Belt Switch, and Sensors
Data Link, Ground, Power, Seat Belt Switch, and Sensors
Data Link, Ground, Power, Seat Belt Switch, and Sensors
Master Electrical Component List
SIR System Description and Operation
ABS/PCM, SRS, STOP, and TURN SIGNAL Fuses
Deployment Loops
SIR Schematic Icons
SIR Caution for Zoning
SIR Caution for Zoning
SIR Caution for Zoning
G301 [1 of 2]
G301 [1 of 2]
DLC
G301 [1 of 2]