GM Service Manual Online
For 1990-2009 cars only

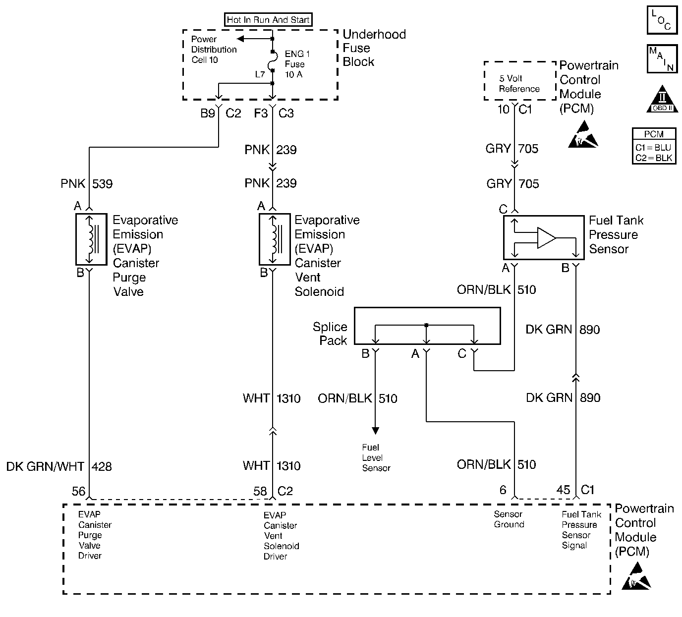
Object Number: 211166  Size: LF
Engine Controls Components
Fuel Level And Fuel Tank Pressure Sensors
OBD II Symbol Description Notice
Powertrain Control Module Connector End Views
Handling ESD Sensitive Parts Notice
Handling ESD Sensitive Parts Notice

Circuit Description

The evaporative system (EVAP) includes the following components:

    • The fuel tank
    • The EVAP vent solenoid
    • Fuel tank pressure sensor
    • The fuel pipes and hoses
    • The fuel vapor lines
    • The fuel cap
    • The EVAP canister
    • The purge lines
    • The EVAP canister purge solenoid valve
    • The EVAP service port

The EVAP system is checked by applying vacuum to the EVAP system and by monitoring for a vacuum decay. The Powertrain Control Module (PCM) monitors the vacuum level through the fuel tank pressure sensor signal. At an appropriate time, the EVAP canister purge solenoid valve and the EVAP vent solenoid are turned ON, allowing the engine to draw a small vacuum on the entire evaporative emission system. After the desired vacuum level has been achieved, the EVAP canister purge solenoid valve is turned OFF, sealing the system.

A restricted or blocked EVAP canister vent path is detected by drawing a vacuum on the EVAP system, turning OFF the EVAP vent solenoid and the EVAP canister purge solenoid valve, with the EVAP vent solenoid open and the EVAP purge pulse width modulation (PWM) 0 percent, and monitoring the fuel tank vacuum sensor signal. With the EVAP vent solenoid open, any vacuum in the system should decrease quickly unless the vent path is blocked. A blockage can be caused by the following conditions:

    • A malfunctioning EVAP vent solenoid, stuck closed
    • The vent hose for the following conditions:
       - Plugs
       - Kinks
       - Pinches
    • A shorted EVAP vent solenoid driver circuit
    • A plugged evaporative canister

If any of these conditions are present, DTC P0446 will set.

Conditions for Setting the DTC

    • The BARO is greater than 75 kPa.
    • The intake air temperature is between 5°C and 29°C (41°F and 84°F) at engine start up.
    • The engine coolant temperature is between 5°C and 29°C (41°F and 84°F) at engine start up.
    • The Intake Air Temperature is not more than 1°C (2°F) greater than the Engine Coolant Temperature at start up.
    • The Engine Coolant Temperature is not more than 7°C (12°F) greater than the Intake Air Temperature at start up.
    • The fuel tank level is between 26 percent and 74 percent.
    • The TP sensor is between 7 percent and 35 percent.
    • The EVAP solenoid is at 50 percent PWM within 65 seconds of the engine run time.
    • The EVAP System detects a vacuum and is unable to release the vacuum during the diagnostic test.
    • DTCs P0106, P0107, P0108, P0112, P0113, P0117, P0118, P0121, P0122, P0123, P0125, P0131, P0132, P0133, P0134 and P1133 are not set.

Action Taken When the DTC Sets

    • The malfunction indicator lamp (MIL) will illuminate.
    • The PCM will record the operating conditions at the time that the diagnostic fails. The Freeze Frame and Failure Records buffers will store this information.
    • The EVAP purge function is disabled until the diagnostic passes.
    • A history DTC stores.

Conditions for Clearing the MIL/DTC

    • The MIL will turn OFF after 3 consecutive ignition cycles in which the diagnostic runs a pass.
    • A history DTC will clear after 40 consecutive warm up cycles without a malfunction.
    • A scan tool can clear the DTCs.

Diagnostic Aids

Check for the following conditions:

    • Poor connection at PCM: Inspect harness connectors for backed out terminals, improper mating, broken locks, improperly formed or damaged terminals, and poor terminal to wire connection.
    • Damaged harness: Inspect the wiring harness to the EVAP vent solenoid and the fuel tank pressure sensor for an intermittent open or short circuit.
    • Kinked, pinched or plugged vent hose: Verify that the vent hose between the canister and the EVAP vent solenoid is not restricted.

Check for charcoal particles. Refer to Evaporative Emission System Cleaning before starting repairs.

Reviewing the Fail Records vehicle mileage since the diagnostic test last failed may help determine how often the condition that causes the DTC to be set occurs. This may assist in diagnosing the condition.

Test Description

The number(s) below refer(s) to the step number(s) on the Diagnostic Table.

  1. The Powertrain OBD System Check prompts you to complete some of the basic checks and to store the freeze frame and failure records data on the scan tool if applicable. This creates an electronic copy of the data captured when the malfunction occurred. The scan tool stores this data for later reference.

  2. If a vent solenoid electrical malfunction is present, the purge system will not operate correctly. Repairing the electrical malfunction will very likely correct the condition that set DTC P0446.

  3. This step checks the fuel tank pressure sensor at the ambient pressure.

  4. This step verifies that the fuel tank pressure sensor accurately reacts to the EVAP system pressure changes.

  5. This step checks for a blocked EVAP canister.

  6. This step duplicates the Powertrain On-Board Diagnostic test.

DTC P0446-Evaporative Emission (EVAP) Control System Vent Control

Step

Action

Value(s)

Yes

No

1

Did you perform the Powertrain On-Board Diagnostic (OBD) System Check?

--

Go to Step 2

Go to Powertrain On Board Diagnostic (OBD) System Check

2

  1. Turn ON the ignition switch leaving the engine OFF.
  2. Install a scan tool.

Is DTC P0452, P0453, P0460, P0462 or P0463 also set?

--

Go to Component DTC table

Go to step 3

3

  1. Command the EVAP canister purge valve ON and OFF with the scan tool.
  2. Command the vent solenoid ON and OFF with the scan tool.

Does the purge valve and the vent solenoid click when commanded ON and OFF?

--

Go to Step 4

Go to Powertrain Control Module Outputs Diagnosis

4

  1. Remove the fuel cap.
  2. Observe the Fuel Tank Pressure value on the scan tool.

Is the Fuel Tank Pressure within the specified values?

-2.4 - 2.4 mmHg

(-1.28 -1.28 in. H2O)

Go to Step 5

Go to

DTC P0452 Fuel Tank Pressure Sensor Circuit Low Voltage

or

DTC P0453 Fuel Tank Pressure Sensor Circuit High Voltage

5

Important: : Before continuing with the diagnosis, zero the EVAP Pressure and Vacuum gauges on the J 41413 EVAP pressure/purge Diagnostic Station (refer to tool operating instructions).

  1. Reinstall the fuel cap.
  2. Command the EVAP vent solenoid ON (closed) with the scan tool.
  3. Connect the EVAP pressure/purge Diagnostic Station to the EVAP service port.
  4. Important: Do not exceed the pressure in the first specified value.

  5. Pressurize the EVAP system to the first specified value by using the EVAP pressure/purge Diagnostic Station (monitor the pressure using the gauge on the cart).
  6. Observe the Fuel Tank Pressure value on the scan tool.

Is the Fuel Tank Pressure within the second specified values?

9.3 mmHg (5.0 in. H2O)

7.2 - 16.8 mmHg (3.85 - 8.99 in. H2O)

Go to Step 6

Go to

DTC P0452 Fuel Tank Pressure Sensor Circuit Low Voltage

or

DTC P0453 Fuel Tank Pressure Sensor Circuit High Voltage

6

  1. Maintain the first specified EVAP pressure value.
  2. Command the EVAP vent solenoid OFF (open) with the scan tool, while observing the EVAP pressure gauge on the Diagnostic Station.

Does the EVAP pressure return to the second specified value within 5 seconds?

9.3 mmHg (5 in. H2O)

0 mmHg (0 in. H2O)

Go to Diagnostic Aids

Go to Step 7

7

  1. Disconnect the large vent hose (marked air) from the EVAP canister.
  2. Switch the rotary switch on the Diagnostic Station J 41413 to PURGE.
  3. Start the engine.
  4. Allow the engine to reach the normal operating temperature.
  5. Observe the vacuum gauge for 5 seconds while holding the engine RPM at the first specified value.

Does the vacuum remain below the second specified value?

2500 RPM

24 kPa (10 in. H2O)

Go to Step 8

Go to Step 10

8

  1. Inspect the EVAP vent hose between the EVAP canister and the EVAP vent solenoid for being kinked, pinched, or otherwise blocked.
  2. If a problem is present, repair the problem as necessary.

Were there any necessary repairs?

--

Go to Step 11

Go to Step 9

9

Replace the EVAP vent solenoid. Refer to Evaporative Emission Vent Valve Replacement .

Is the action complete?

--

Go to Step 11

--

10

Replace the EVAP canister. Refer to Evaporative Emission Canister Replacement .

Is the action complete?

--

Go to Step 11

--

11

  1. Reconnect all the EVAP hardware that was previously disconnected.
  2. Command the EVAP vent solenoid ON (closed) with the scan tool.
  3. Pressurize the EVAP system to the first specified value.
  4. Switch the rotary switch on the Diagnostic Station to HOLD.
  5. Command the EVAP vent solenoid OFF (open) with the scan tool, while observing the EVAP pressure gauge on the Diagnostic Station.

Does the EVAP pressure return to the second specified value within 5 seconds?

 kPa (5 in. H2O)

0 kPa (0 in. H2O)

Go to Step 3

Go to Step 12

12

  1. Clear the DTCs with the scan tool.
  2. Start the engine.
  3. Idle the engine at the normal operating temperature.
  4. Operate the vehicle within the conditions for setting this DTC as specified in the supporting text.

Does the scan tool indicate that the diagnostic ran and passed?

--

Go to Step 13

Go to Step 2

13

Check to see if any additional DTC are set.

Does the scan tool display any DTCs that you have not diagnosed?

--

Go to the Applicable DTC table

System OK