GM Service Manual Online
For 1990-2009 cars only
Makes
🢒
Chevrolet
🢒
2000
🢒
S10 Pickup - 2WD
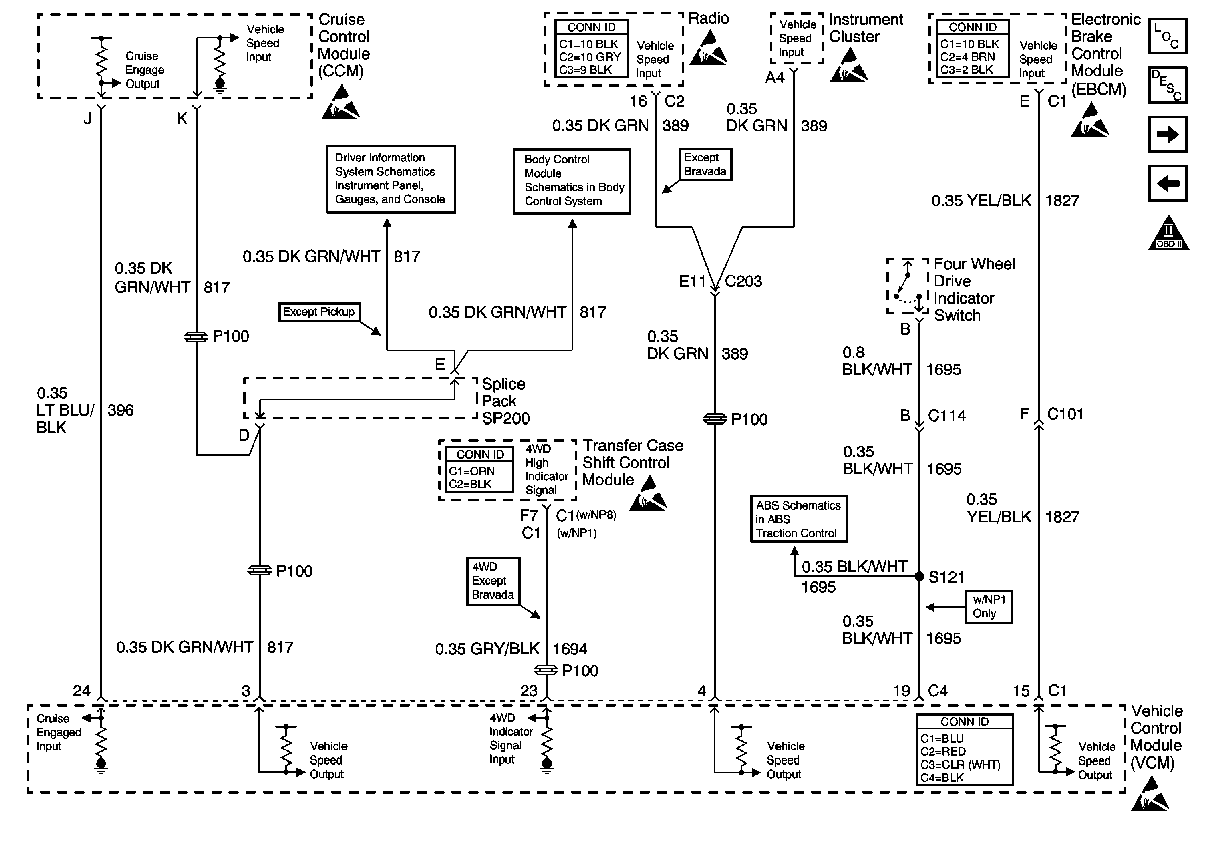
🢒 Vehicle Speed Signal, Transfer Case Shift Control Module and 4WD IndicAtor Switch
Vehicle Speed Signal, Transfer Case Shift Control Module and 4WD IndicAtor Switch
Vehicle Speed Signal, Transfer Case Shift Control Module and 4WD Indicator Switch
Engine Controls Components
Vehicle Control Module Description
Automatic Transmission and PNP Switch Inputs
Brake Switch Input
OBD II Symbol Description Notice
Handling ESD Sensitive Parts Notice
Entertainment Connector End Views
Handling ESD Sensitive Parts Notice
Handling ESD Sensitive Parts Notice
Antilock Brake System Connector End Views
Handling ESD Sensitive Parts Notice
w/o Trip Computer
Power and Ground
Transfer Case Control Connector End Views
Handling ESD Sensitive Parts Notice
Class 2 Communication (310 ABS)
VCM Connector End Views
Handling ESD Sensitive Parts Notice