GM Service Manual Online
For 1990-2009 cars only
Makes
🢒
Chevrolet
🢒
2002
🢒
S10 Pickup - 2WD
🢒
Body and Accessories
🢒
Body Control System
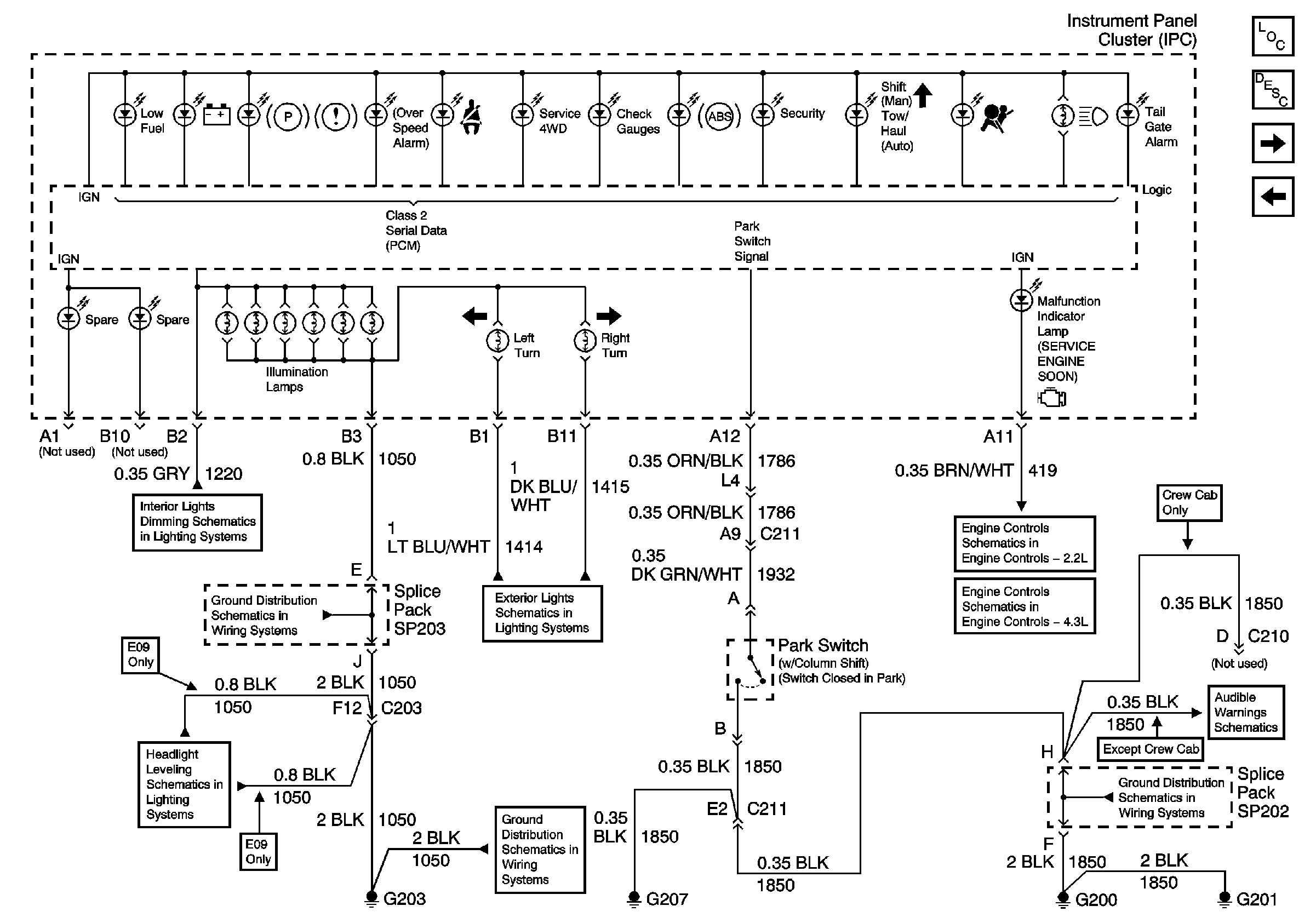
🢒 Instrument Cluster Schematics
Figure
1:
Power and Ground
Master Electrical Component List
Instrument Cluster Description and Operation
Indicators
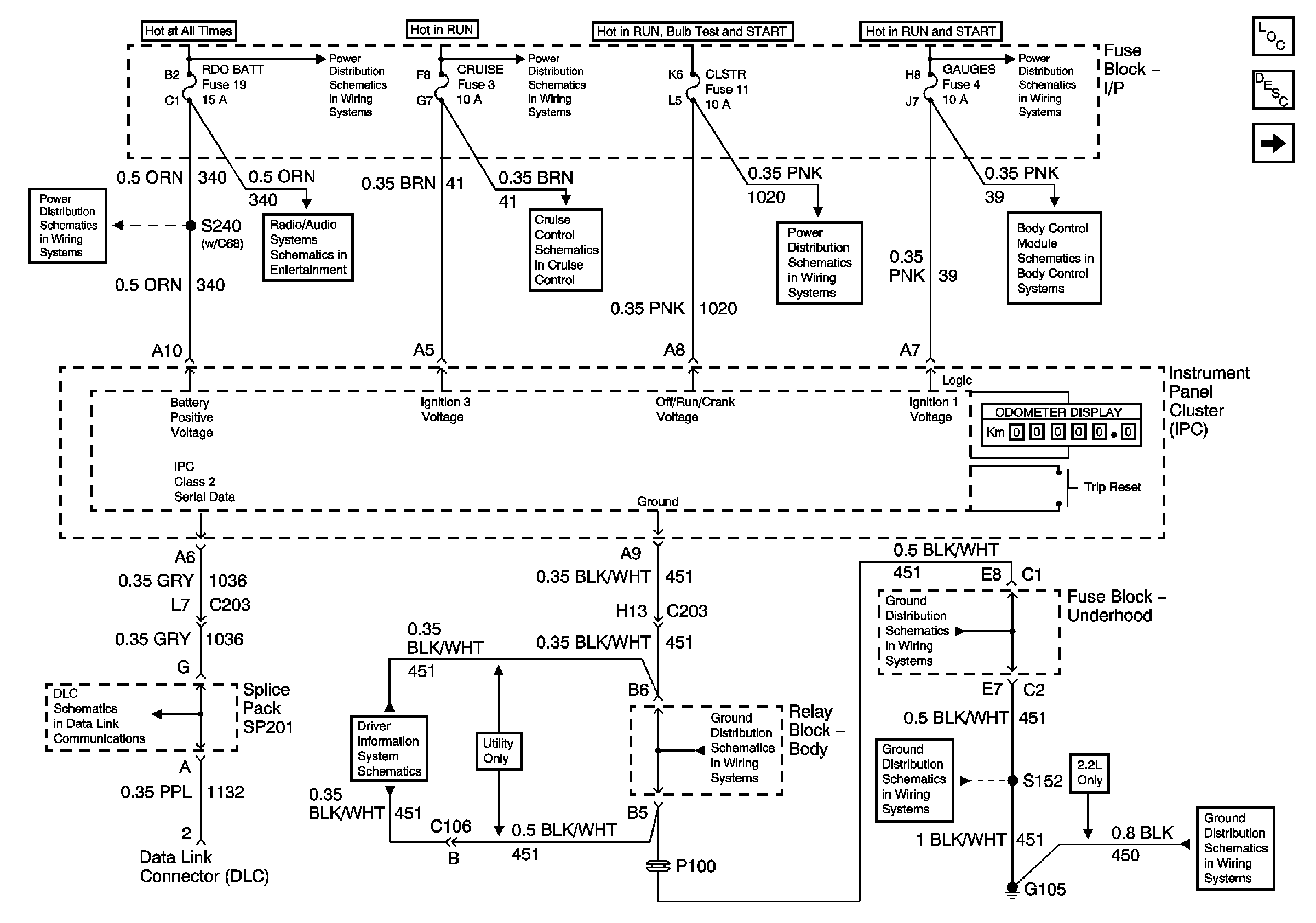
AUX PWR, RDO BATT and HDLP SW Fuses
AUX PWR, RDO BATT and HDLP SW Fuses
Power
Ign ACC, RUN and RAP Bus Bar
CRUISE Fuse, Multifunction Switch and Cruise Control Module
CRANK and CLSTR Fuses
TURN, SIR and GAUGES Fuses
Power and Ground
SP201 (4.3L)
Power and Ground (w/ Trip Computer)
G103 and G105 (2.2 L)
G103 and G105 (2.2 L)
G103 and G105 (2.2 L)
G103 and G105 (2.2 L)
Figure
2:
Indicators
Master Electrical Component List
Indicator/Warning Message Description and Operation
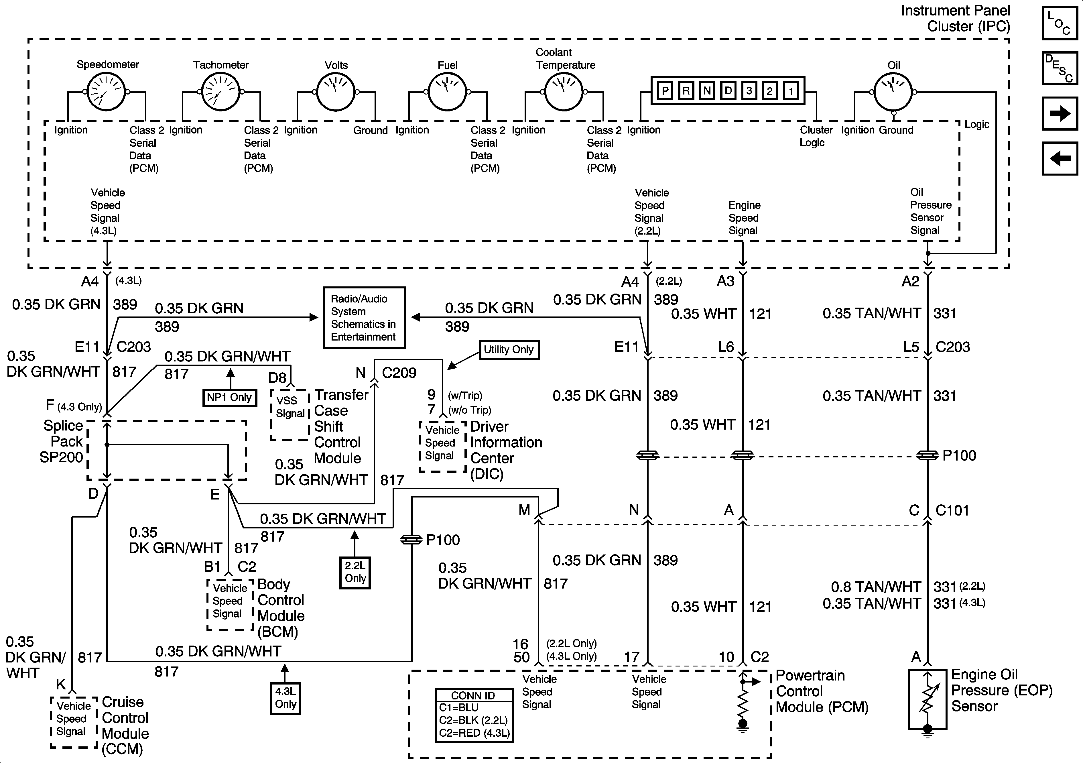
Gages
Power and Ground
Instrument Panel Cluster, BCM, and Automatic Transmission Indicators
G203 and G204 (Pickup)
Headlight Leveling Schematics
Instrument Cluster Turn Signal Indicators
G203 and G204 (Pickup)
Module Power, Ground, Serial Data, and MIL
Module Power, Ground, Serial Data and MIL
G200, G201 and G207 (Pickup and Crew Cab)
Seat Belt Switch, Ignition Key Alarm Switch, Door Jamb Switch and Headlamp Switch
Figure
3:
Gages
Master Electrical Component List
Instrument Cluster Description and Operation
Fuel Level Sensor Signal
Indicators
Ground
Figure
4:
Fuel Level Sensor Signal
Master Electrical Component List
Instrument Cluster Description and Operation
Gages
Fuel Controls - Fuel Composition Sensor and EVAP Controls
Fuel Controls - EVAP Controls
Fuel Controls - EVAP Controls