GM Service Manual Online
For 1990-2009 cars only
Makes
🢒
Chevrolet
🢒
1997
🢒
S10 Pickup - 4WD
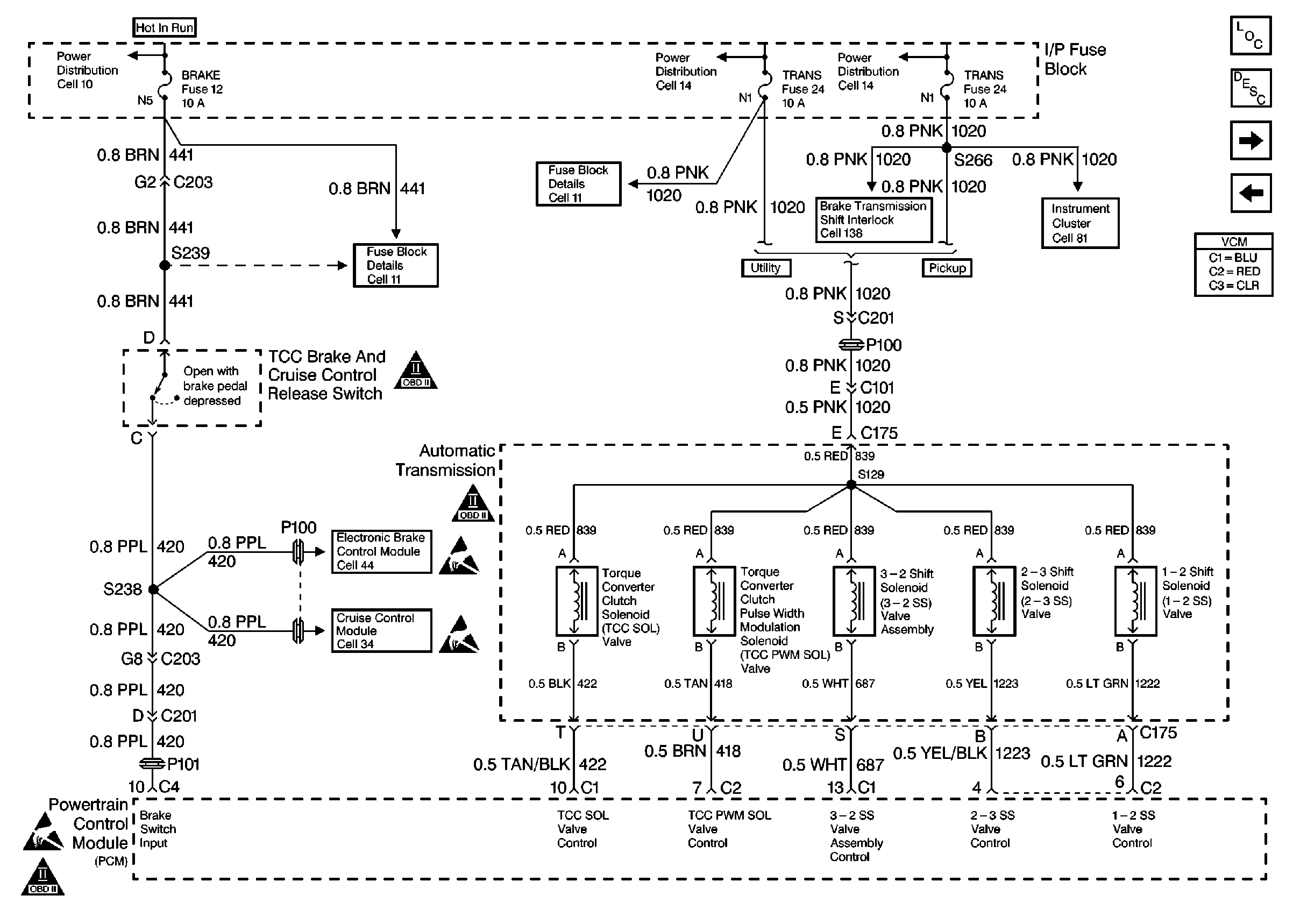
🢒 Automatic Transmission Shift Solenoid Control
Automatic Transmission Shift Solenoid Control
Automatic Transmission Shift Solenoid Control
Engine Controls Components
Vehicle Control Module VCM
Automatic Transmission Range Inputs
Speed Sensors
Handling Electrostatic Discharge Sensitive Parts Notice
OBD II Symbol Description Notice
OBD II Symbol Description Notice
OBD II Symbol Description Notice
Handling Electrostatic Discharge Sensitive Parts Notice
Handling Electrostatic Discharge Sensitive Parts Notice