GM Service Manual Online
For 1990-2009 cars only
Makes
🢒
Chevrolet
🢒
1999
🢒
S10 Pickup - 4WD
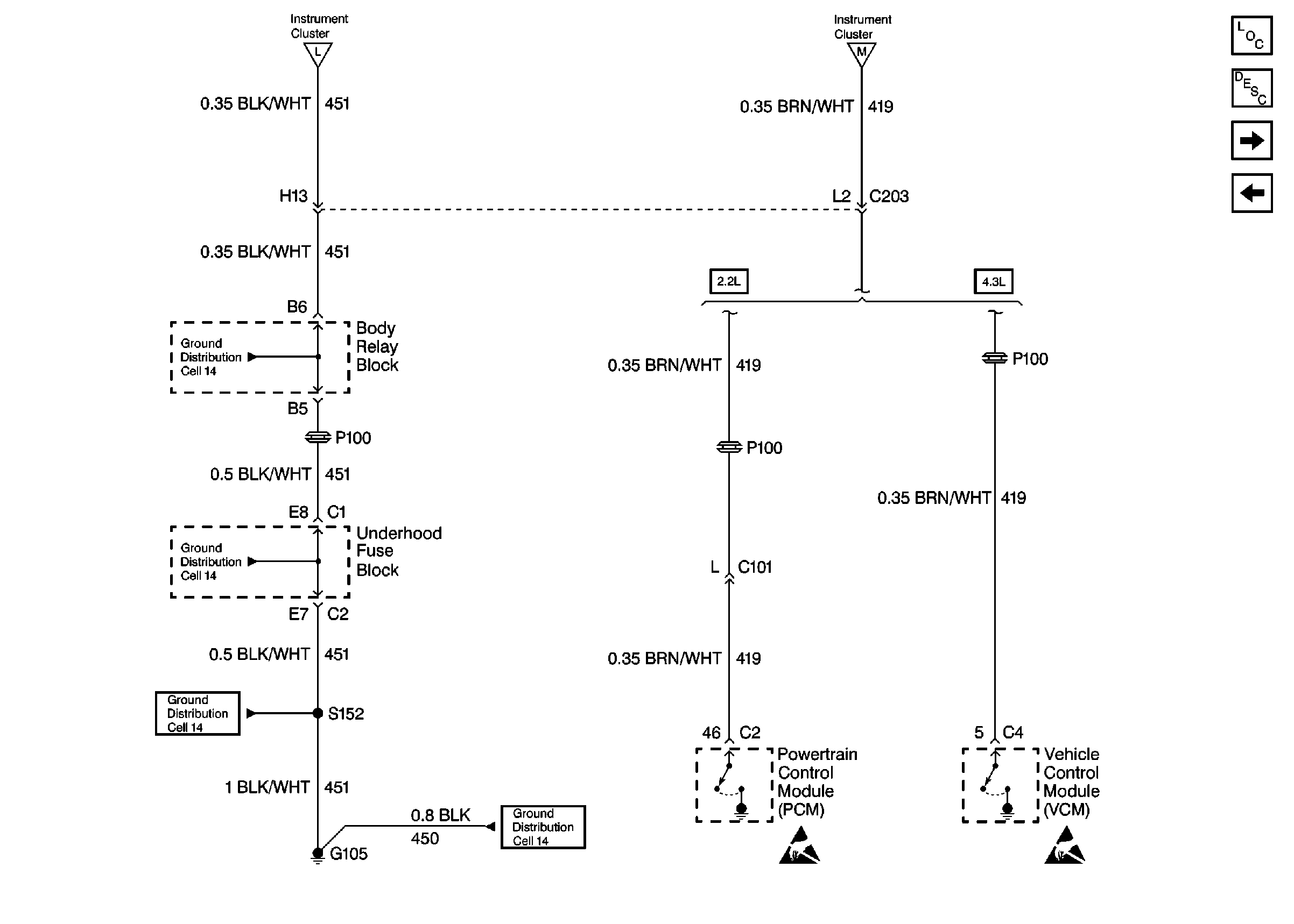
🢒 Cell 81: G105 and PCM/VCM
Cell 81: G105 and PCM/VCM
Cell 81: G105 and PCM/VCM
Cell 81: ILLUM, CLSTR and GAUGES Fuses and Instrument Cluster
Cell 81: ILLUM, CLSTR and GAUGES Fuses and Instrument Cluster
Instrument Cluster Components
Instrument Cluster Circuit Description
Cell 81: Multifunction Switch, Rear Window Wiper Cutout and Liftglass Ajar Jamb Switch
Cell 81: G203, G204, Park Switch and PCM/VCM
Cell 14: Body Relay Block and Underhood Fuse Block
Cell 14: Body Relay Block and Underhood Fuse Block
Cell 14: G103 and G105 (2.2L)
Cell 14: G103 and G105 (2.2L)
Handling ESD Sensitive Parts Notice
Handling ESD Sensitive Parts Notice