GM Service Manual Online
For 1990-2009 cars only
Makes
🢒
Chevrolet
🢒
2004
🢒
SSR
🢒
Body
🢒
Data Link Communications
🢒 SIR Schematics
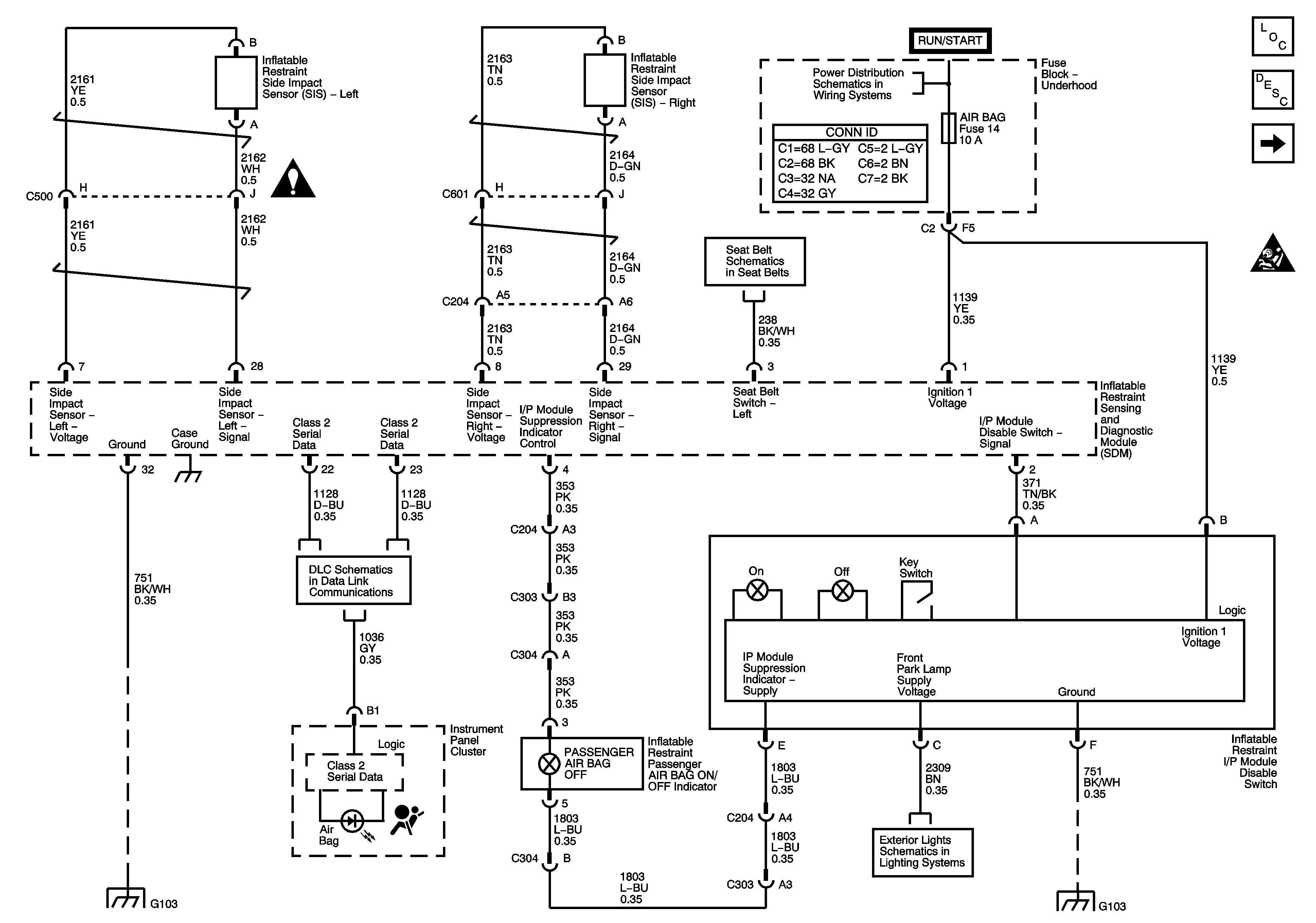
Figure
1:
Power, Ground, Serial Data and Disable Switch
Master Electrical Component List
SIR System Description and Operation
Driver and Passenger Inflatable Restraint Modules and Sensors
SIR Caution for Zoning
SIR Schematic Icons
Seat Belt Pretentioner, Seat Position Switches
PCM I, SIR, 02A, 02B AND ENG I Fuses
Data Link Connector
G103, G104
Park Lamps
G103, G104
Figure
2:
Driver and Passenger Inflatable Restraint Modules and Sensors
Master Electrical Component List
SIR System Description and Operation
Seatbelt Pretensioner and Seat Position Switches
Power, Grounds, Serial Data and Disable Switch
SIR Caution for Zoning
SIR Schematic Icons
SIR Schematic Icons
SIR Schematic Icons
SIR Schematic Icons
Figure
3:
Seat Position Switches
Master Electrical Component List
SIR System Description and Operation
Driver and Passenger Inflatable Restraint Modules and Sensors
SIR Caution for Zoning
Seat Belt Pretentioner, Seat Position Switches