GM Service Manual Online
For 1990-2009 cars only
Makes
🢒
Chevrolet
🢒
2007
🢒
Silverado Classic - 2WD
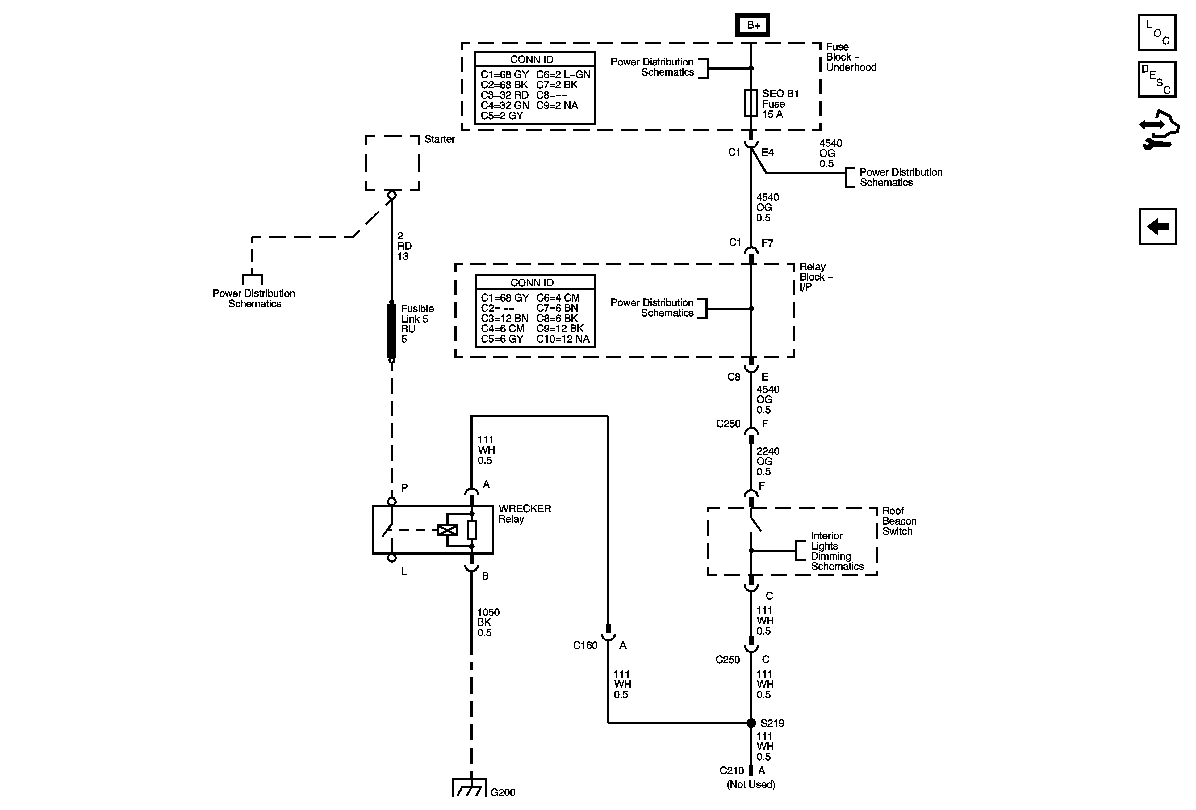
🢒 Wrecker Lighting (5X7)
Wrecker Lighting (5X7)
Wrecker Lighting (5X7)
Master Electrical Component List
Exterior Lighting Systems Description and Operation
Control Module References
Emergency Vehicle Lighting (5Y0)
B+ Bus Bar
IPC/DIC, LH HID, RH HID, SEO B1, and TBC BATT Fuses
LED Dimming Supply - 2 of 2
G200 - 2 of 2
Battery Supply - 1 of 2
IPC/DIC, LH HID, RH HID, SEO B1, and TBC BATT Fuses